第D047版:信息披露 上一版3  4下一版  
 
标题导航
 

我要评报 | 我要订报 | 我来提问 | 我来出题 | 我要投稿

返回首页 证券时报网 版面导航 标题导航 新闻检索

3 上一篇   2010年4月16日 星期 放大 缩小 默认
深圳市怡亚通供应链股份有限公司公告(系列)
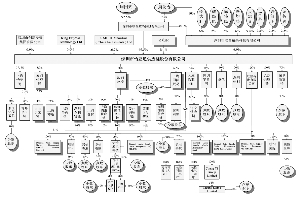
截至2009年12月31日,本集团及本公司股东的股权架构图如上:

  (上接D46版)

  “大连供应商库存管理(VMI)服务项目”、“医疗设备供应链管理服务项目”及“全球供应链平台网络建设项目”存放在基本户的剩余募集资金分别为人民币9,856,355元、1,607,640元及71,235,010元,于2008年9月23日转回至本公司在中国银行股份有限公司深圳上步支行三方共同监管账户进行管理。

  另外,本公司于2008年12月10日将募集资金人民币60,000,000元从募集资金建行上海浦东分行专户转出存至建行上海浦东分行下属金茂支行基本户中作为七天通知存款存储并获取利息,募集资金未作他用。

  本公司今后将严格按照《募集资金管理制度》规定执行,杜绝此类现象的发生。

  除上述情况以外,本公司在所有重大方面已经及时、真实、准确及完整地披露了募集资金的存放及使用情况,本公司募集资金管理不存在其它重大违规情形。

  特此公告。

  深圳市怡亚通供应链股份有限公司董事会

  二O一O年四月十四日

  证券代码:002183 证券简称:怡亚通 公告编号2010-027

  深圳市怡亚通供应链股份有限公司

  关于2009年度内部控制的自我评价报告

  本公司及董事会全体成员保证公告内容的真实、准确和完整,对公告的虚假记载、误导性陈述或者重大遗漏负连带责任。

  建立健全并有效实施内部控制是本公司董事会及管理层的责任。本公司内部控制的目标是合理保证企业经营管理合法合规、资产安全、财务报告及相关信息真实完整,提高经营效率和效果,促进企业实现发展战略。

  内部控制存在固有局限性,故仅能对达到上述目标提供合理保证;而且,内部控制的有效性亦可能随公司内、外部环境及经营情况的改变而改变。本公司内部控制设有监督机制,内控缺陷一经识别,本公司将立即采取整改措施。

  本公司建立和实施内部控制制度时,考虑了以下五项基本要素:内部环境、风险评估、控制活动、信息与沟通、监控;同时亦主要考虑了以下基本原则:

  1、合法性原则。内部控制应符合相关法规和有关政府监管部门的监管要求。

  2、全面性原则。内部控制在层次上应涵盖董事会、管理层和全体员工,在对象上应覆盖各项业务和管理活动,在流程上应渗透到决策、执行、监督、反馈等各个环节,避免内部控制出现空白和漏洞。

  3、重要性原则。内部控制应在兼顾全面的基础上突出重点,针对重要业务与事项、高风险领域与环节采取更为严格的控制措施,确保不存在重大缺陷。

  4、有效性原则。内部控制应当能够为内部控制目标的实现提供合理保证。企业全体员工应当自觉维护内部控制的有效执行。内部控制建立和实施过程中存在的问题应当能够得到及时地纠正和处理。

  5、制衡性原则。职能部门、岗位设置和权责分配应当科学合理并符合内部控制的基本要求,确保不同部门、岗位之间权责分明和有利于相互制约、相互监督。履行内部控制监督检查职责的部门应具有良好的独立性。任何人不得拥有凌驾于内部控制之上的特殊权力。

  6、适应性原则。内部控制应合理体现经营规模、业务范围、业务特点、风险状况以及所处具体环境等方面的要求,并随着外部环境的变化、经营业务的调整、管理要求的提高等不断改进和完善。

  7、成本效益原则。内部控制应在保证内部控制有效性的前提下,合理权衡成本与效益的关系,争取以合理的成本实现更为有效的控制。

  本公司在完善公司治理机制的基础上,秉持依法合规、稳健经营的理念,着力加强内部控制体系建设,努力培育公司文化理念。在董事会及管理层的大力倡导和推动下,通过改善公司治理结构、搭建内部控制体系、完善内部控制管理架构、整合改造业务流程、加强规章制度建设等方面的措施,进一步夯实内部控制基础,强化一体化管理,并取得了明显成效。现将公司2009 年度有关内部控制情况报告如下:

  一、公司内部环境

  1、管理理念与经营风格

  公司自上市至今严格按照《公司法》及相关法律法规的要求运作,坚持了高标准、严要求的原则。公司管理层对内部控制制度的制定和实施非常重视,认为只有建立完善高效的内部控制才能使公司的生产经营活动有条不紊、才能提高工作效率、才能进一步提升公司整体管理水平。

  2、治理结构

  根据《公司法》、《公司章程》和其他有关法律法规的规定,公司建立了股东大会、董事会、监事会和董事会领导下的总经理工作细则,各司其职、规范运作。董事会下设各专门委员会,以进一步完善治理结构,促进董事会科学、高效决策。

  3、组织机构

  公司根据职责划分结合实际情况,设立了总裁办公室、人力资源中心、整合商务部、整合物流中心、供应链整合服务中心、市场策划中心、客服中心、投资管理部、经营管理中心、财务中心、风控中心、证券事务部、审计部、信息中心等职能部门,各职能部门之间职责明确,相互牵制。

  4、内部审计

  公司审计部直接对董事会负责,在审计委员会的指导下,独立行使审计职权,不受其他部门和个人的干涉。审计部负责人由董事会聘任,并配备了专职审计人员,对公司及下属子公司所有经营管理、财务状况、内控执行等情况进行内部审计,对其经济效益的真实性、合理性、合法性做出合理评价。

  5、人力资源政策

  公司实行全员劳动合同制,制定了系统的人力资源管理制度,对人员录用、员工培训、工资薪酬、福利保障、绩效考核、内部调动、职务升迁等进行了详细规定,并建立了一套完善的绩效考核体系。

  二、内部控制体系的建立情况

  1、内部控制的组织架构

  公司建立了规范的治理结构和议事规则,在决策、执行、监督等方面划分了明确的职责权限,形成了科学有效的职责分工和制衡机制,在内部控制方面也建立了清晰的组织架构和职责分工:董事会负责内部控制的建立健全和有效实施;经理层负责组织领导企业内部控制的日常运行;公司审计部负责组织协调内部控制的建立实施及日常工作。

  公司审计部配有3 名专职审计人员,对公司各内部机构、子公司、分公司及公司对其有实际控制权的其他企业财务信息的真实性和完整性、内部控制制度的建立和实施等情况进行检查监督。审计部门和内审人员独立行使职权,不受其他部门或个人的干涉。

  2、内部控制的监督机构

  为保证内部控制的有效实施,公司设立了两个监督机构:监事会对董事会建立与实施内部控制进行监督;董事会审计委员会负责审查企业的内部控制,监督内部控制的有效实施和内部控制自我评价情况,协调内部控制审计及其他相关事宜。

  此外,公司还充分利用监管部门组织的各项活动,例如公司治理专项活动、公司信息披露相关自查自纠活动等深入自查、整改,不断推动内部控制的健全和完善。

  三、内部控制的制度建立情况

  为保证企业经营管理合法合规、资产安全、财务报告及相关信息真实完整,提高企业经营效率和效果,促进企业战略目标的实现,公司通过较为谨慎的风险分析和评估,从公司治理、财务管理等方面制定和完善了一系列内部控制管理制度。

  公司治理方面:公司根据《公司法》、《证券法》、《深圳证券交易所股票上市规则》等有关法律法规的规定,制定了《公司章程》、《股东大会议事规则》、《董事会议事规则》、《监事会议事规则》、《总经理工作细则》、《独立董事工作细则》、《信息披露管理制度》、《募集资金使用管理办法》、《关联交易决策管理制度》、《对外担保决策制度》、《重大投资决策制度》、《投资者关系管理制度》、《内部审计制度》等内部控制制度,以保证公司的规范运作。

  财务管理方面:公司建立了独立的会计核算体系,并根据《公司法》、《企业会计准则》、《企业会计制度》等法律、行政法规以及《公司章程》的有关规定,建立了一套完善的管理制度,具体包括《财务管理制度》、《财产盘点制度》、《固定资产管理制度》、《借款和各项费用开支审批程序》、《应收帐款管理制度及流程》、《分支机构财务管理制度》、《分公司事业部财务管理实施细则》(暂行)等,并明确了授权及签章等内部控制环节。

  四、日常经营过程中实施的控制活动

  1、授权审批控制:对于日常经营活动中的常规性交易,公司明确各岗位办理业务和事项的权限范围、审批程序和相应责任。公司规定了部门负责人、副总经理、总经理、董事长、董事会的审批权限,对于重大合同、重大交易等特殊事项,超过权限范围的按照逐级审批或者授权的方式进行办理。

  2、会计系统控制:公司设有财务部门,配备具有会计执业资格的会计从业人员,严格执行国家统一的会计准则制度,明确了会计凭证、会计账簿和财务会计报告的处理程序。

  3、财产保护控制:公司对经营和办公所需的基础设施及相应的配套设施、存货等进行每年一次的定期盘点和定期抽查,采取财产记录、实物保管、账实核对等措施确保财产安全。

  4、运营分析控制:公司一方面向各下属分子公司以及各职能部门在日常工作中持续收集与其工作相关的各种信息,进行定性及定量分析后形成书面报告提交给经营层;另一方面经营层定期、不定期地召开分子公司管理会议,对有关经营、投资、融资、财务等方面的信息进行综合讨论分析,并根据相关情况及时调整公司的经营思路,确保公司发展战略的实现。

  5、绩效考核控制:公司建立了绩效考核制度,对公司内部各责任单位和全体员工进行定期的行为考核和业绩考核,将考核结果作为确定员工薪酬和晋升、辞退的依据。特别是公司“论功行赏,奖勤罚懒,优存劣汰”的绩效测评方法,充分激发了员工的积极性和创造性。

  6、风险防范控制:公司制定了《内部控制制度》,制度中对公司经营管理过程中可能发生的风险制定了详细的防范措施,明确公司经营管理、财务管理及公司治理等各方面的风险控制方法,为营运的效率效果、财务报告的可靠性、合法性等目标的达成而提供合理保证的过程。

  五、重点实施的内部控制活动

  1、对控股子公司的控制情况

  为加强对各子公司的管理,公司通过向控股子公司派出董事、监事及重要高级管理人员,向子公司外派财务负责人,制定了《控股子公司管理制度》等相应管理制度并严格执行,从公司治理、经营及财务等方面对控股子公司实施有效管理。在财务管理上,对控股子公司的预算管理、审批权限、会计核算、投资管理、资金筹措、资产管理、成本费用管理等方面进行统一管理;年度内公司成立了经营管理部,密切关注控股子公司经营动态,对控股子公司上报的财务资料和信息及时进行总结分析,定期开展对各控股子公司的综合考核,并对年度经营目标与经营绩效考核、管理评审、经营管理会议、经营报告、经营统计等方面作了详细规定,使公司对各控股子公司的管理得到有效控制。

  截至2009年12月31日,本集团及本公司股东的股权架构图如下:

  ■

  2、关联交易的内部控制:公司制定了《关联交易决策管理制度》,制度中对关联交易需遵循的原则、关联交易的审批权限以及关联交易认定、审查和决策程序、回避表决等作了明确规定。

  3、对外投资的内部控制:本年度内公司修订了《重大投资决策制度》,制度中明确规定了董事会、总经理对于对外投资的审批权限,董事会有权决定单笔对外投资不超过公司最近经审计的净资产10%;连续12个月对外投资不超过公司最近经审计的净资产30%;超过此权限的,经董事会审核后报股东大会批准。总经理有权决定单笔对外投资不超过公司最近经审计的净资产1%;连续12个月对外投资不超过公司最近经审计的净资产5%。

  2009年度公司的重大对外投资进展情况如下:

  ■

  本年度上述重大投资决策均符合相应法定程序及规定。

  4、对外担保的内部控制:公司制定了《对外担保决策制度》,制度中规定了对外担保的审批权限,须经股东大会审议通过的对外担保:(1)公司及公司控股子公司的对外担保总额,达到或超过最近一期经审计净资产的50%以后提供的任何担保;(2)公司的对外担保总额,达到或超过最近一期经审计总资产的30%以后提供的任何担保;(3)为资产负债率超过70%的担保对象提供的担保;(4)单笔担保额超过最近一期经审计净资产10%的担保;(5)对股东、实际控制人及其关联方提供的担保等须经股东大会审议通过。除须经股东大会审议批准之外的对外担保事项由董事会审议批准。

  截至2009年12月31日公司对分子公司银行借款担保余额为21,048万元,上述担保事项董事会会议审议通过,并由保荐机构以及独立董事发表了独立意见,符合法定程序,除此之外,本公司未有其他对外担保事项。

  5、募集资金存放与使用的内部控制:公司依照《公司法》、《深圳证券交易所股票上市规则》的有关规定,结合公司实际情况,制定了《募集资金管理制度》。公司严格按照《募集资金管理制度》的规定和要求,对募集资金采用专户存放,对募集资金的使用实行专人审批,以保证专款专用。

  本年度实际投入使用人民币373,309,810.88元,截止本年度末累计投入人民币659,008,862.59元,截止本年度末募集资金专户累计产生利息5,433,912.31元,至此募集资金专户应有余额为人民币76,765,427.72元,与募集资金专户余额核对一致。

  6、信息披露的内部控制:公司《信息披露制度》明确规定了重大信息的范围和内容,以及重大信息的传递、审核、披露流程;制定未公开重大信息的保密措施,明确内幕信息知情人的范围和保密责任;明确规定公司及其董事、监事、高级管理人员、股东、实际控制人等相关信息披露义务人在信息披露事务中的权利和义务、信息披露义务人的责任、投资者关系活动的行为规范等,并严格按照有关规定履行信息披露义务。

  2009年度公司披露定期报告、临时公告共71份,信息披露的内容真实、准确、及时、完整,未出现重大信息的提前泄露的情况,有效保障了公司的信息披露质量,并得到监管部门以及投资者的认可。

  六、怡亚通与其控股股东资金往来情况

  除分红款外,本年度怡亚通未与联合数码发生资金往来。

  七、专项治理活动

  本公司2009 年7 月13 日收到深圳证监局发来的“深证局发[2009]251 号”《关于责令深圳市怡亚通供应链股份有限公司限期整改的通知》,公司在收到上述《整改通知》后,立即向全体董事、监事和高级管理人员进行通报,组成了以外部董事苏君祥先生和四位独立董事为成员的整改领导小组,负责详细分析、查找原因,并责成相关部门进行彻底整改。针对检查中关注的问题,认真对照《中华人民共和国公司法》、《中华人民共和国证券法》、《中小企业股票上市规则》、中国证监会《关于提高上市公司质量的意见》以及《公司章程》等法律法规制度,公司董事、监事和高级管理人员认真分析了有关问题和错误产生的原因、性质,认真梳理、剖析原因并最终形成切实可行的整改方案,于2009年8月12日分别召开了第二届董事会第二十次会议、第二届监事会第十次会议进行审议并于次日发布公告。

  八、内部控制的总体评价

  本公司董事会对本年度内部环境、风险评估、控制措施、信息与沟通、监控检查等五个方面的内部控制进行了自我评估。在评价过程中,根据有关规定,截至2009 年末,未发现本公司存在内部控制设计或执行方面存在重大缺陷。日常检查发现的内部控制存在的不足和缺陷可能导致的风险均在可控范围内,对本公司财务报告目标的实现不构成实质性影响。本财务年度内公司经营运行正常,经营情况良好。本公司董事会认为,截至2009年末,本公司依据《公司法》、《证券法》、《上市公司治理准则》、《企业内部控制基本规范》、《中小企业板上市公司内部审计工作指引》等有关法律法规和规范性文件的要求,不断完善公司治理,健全内部控制体系,对存在的须整改的事项及时认真整改,已建立了较为有效的内部控制制度,并在经营活动中得到了较好的执行,总体上符合监管的相关要求。

  同时,公司正处在快速发展期,市场规模不断扩大、业务的复杂多样性也对内部控制体系提出了更高的要求。公司将持续对现有的制度、流程进行梳理,并成立了专门的管理委员会,建立更高效的一站式供应链管理服务模式下的一体化业务管理体系,不断提高内部控制的效率和效益。

  特此公告。

  深圳市怡亚通供应链股份有限公司

  二O一O年四月十四日

  证券代码:002183 证券简称:怡亚通 公告编号2010-028

  深圳市怡亚通供应链股份有限公司

  关于会计政策调整的公告

  本公司及董事会全体成员保证公告内容的真实、准确和完整,对公告的虚假记载、误导性陈述或者重大遗漏负连带责任。

  本公司根据财政部于2009年颁布的《企业会计准则解释第3号》(以下简称 “《解释3号》” ) 及《关于执行会计准则的上市公司和非上市企业做好2009年年报工作的通知》(财会 [2009] 16号) 的要求,进行了以下的主要会计政策变更:

  金额单位:人民币元

  ■

  注:

  (a)成本法下,被投资单位宣告分配现金股利或利润时,投资单位会计处理方法的变更

  2009年1月1日之前,对于采用成本法核算的长期股权投资,当被投资单位宣告分派现金股利或利润时,本公司确认的当期投资收益仅限于所获得的被投资单位在接受投资后产生的累计净利润分配额。根据《解释3号》的要求,从2009年1月1日起,除取得投资时实际支付的价款或对价中包含的已宣告但尚未发放的现金股利或利润外,本公司按照享有被投资单位宣告发放的现金股利或利润确认投资收益,不再划分是否属于投资前和投资后被投资单位实现的净利润。本公司按照上述规定确认投资收益后,会关注长期股权投资的账面价值是否大于享有被投资单位净资产 (包括相关商誉) 账面价值的份额,如果大于则根据附注二、19所述的会计政策对长期股权投资进行减值测试,可收回金额低于长期股权投资账面价值的,计提减值准备。

  根据《解释3号》的规定,本公司没有对成本法核算方法的变更进行追溯调整。

  (b)利润表及所有者权益变动表列报的变更

  本公司在利润表 “每股收益” 项下增列 “其他综合收益” 项目和 “综合收益总额” 项目。“其他综合收益” 项目,反映根据企业会计准则规定未在损益中确认的各项利得和损失扣除所得税影响后的净额。“综合收益总额” 项目,反映净利润与其他综合收益的合计金额。本公司的合并利润表也按照上述规定进行调整,并在 “综合收益总额” 项目下单独列示 “归属于母公司所有者的综合收益总额” 项目和 “归属于少数股东的综合收益总额” 项目。

  本公司在所有者权益变动表中删除 “本年增减变动金额” 项下的 “直接计入所有者权益的利得和损失” 项目及所有明细项目;增加 “其他综合收益” 项目,以反映当期发生的其他综合收益的增减变动情况。

  对于上述利润表和所有者权益变动表列报项目增加的变更,本公司同时调整了比较报表的相关项目,详见利润表及所有者权益变动表有关项目。

  (c)分部报告披露的变更

  2009年1月1日之前,本公司按地区分部和业务分部披露分部信息并选择以地区分部为报告分部信息的主要形式,而业务分部则是次要的分部报告形式。自2009年1月1日起,本公司根据《解释3号》的要求,以内部组织结构、管理要求、内部报告制度为依据确定经营分部,以经营分部为基础确定报告分部进行分部信息披露。本公司没有对此项会计政策变更进行追溯调整。

  特此公告。

  深圳市怡亚通供应链股份有限公司

  二O一O年四月十四日

  证券代码:002183 证券简称:怡亚通 公告编号2010-029

  深圳市怡亚通供应链股份有限公司

  2010年度金融衍生品交易报告

  本公司及董事会全体成员保证公告内容的真实、准确和完整,对公告的虚假记载、误导性陈述或者重大遗漏负连带责任。

  由于深圳市怡亚通供应链股份有限公司(以下简称“公司”)在给客户提供供应链服务的过程中需要涉及大量的美元购汇和结汇,公司利用衍生金融工具管理外汇及利率风险,降低购汇成本。现对2010年度公司将发生的外汇金融衍生品交易作出以下预测。

  一、交易目的

  公司在为客户提供供应链服务的过程中涉及大量的美元购汇和结汇,公司利用衍生金融工具管理外汇风险,降低购汇成本。

  二、金融衍生交易情况

  深圳市怡亚通供应链股份有限公司2007-2009年的金融衍生产品国际业务量分别为5.11亿美元、4.5亿美元、4.8亿美元,公司预测2010年度金融衍生品对应的合约基础不超过6亿美元国际业务量,业务期间为整个业务年度。如超过6亿美元,则须依据《金融衍生品交易业务控制制度》,上报公司董事会、股东大会审批同意后方可进行操作。

  金融衍生交易统计量 单位:亿美元

  ■

  三、金融衍生交易风险分析

  1、价格波动风险:因外汇行情变动较大,可能产生价格波动风险,交易无法按预计价格完成。

  2、资金风险:合约到期时没有购汇或者归还美元贷款的需求造成违约而带来的风险。

  3、内部控制风险:衍生金融交易专业性较强,复杂程度较高,可能会产生由于内控体系不完善造成风险。

  4、操作风险:可能因为计算机系统不完备导致技术风险及操作人员误操作。

  四、公司拟采取的风险控制措施

  1、将外汇衍生金融交易与经营相匹配,最大程度规避率波动带来的风险。公司金融衍生品交易业务只限于以上市公司及其全资控股的联怡(香港)有限公司、联怡国际(香港)有限公司为主体进行操作,其他全资及控股子公司未获批准前一律不得从事。进行金融衍生品交易的数量原则上不得超过业务交易的所需外汇数量,且全部交易进行双边锁定,保证收益,不得进行无锁定的单边交易。

  2、严格控制衍生金融交易的资金规模,合理计划和安排使用保证金。2010年公司预计的金融衍生品对应的合约基础不超过6亿美元国际业务量,若2010年实际的合约基础超过6亿美元国际业务量,则超过部分须依据《深圳市怡亚通供应链股份有限公司金融衍生品交易控制制度》,上报公司董事会、股东大会审批同意后方可进行操作。公司严禁使用募集资金直接或间接进行套期保值。

  3、设立专门的风险控制岗位,实行严格授权和岗位制衡制度。公司将严格按照规定安排和使用专业人员,建立严格的授权和岗位制衡制度,同时加强相关人员的业务培训及职业道德教育,提高相关人员的综合素质。同时建立异常情况及时报告制度,并形成高效的风险处理程序。

  4、设立符合要求的交易、通讯及信息服务设施系统。公司将保证交易系统的正常运行,确保交易工作正常开展。当发生错单时,及时采取相应处理措施,以减少损失。

  特此报告。

  深圳市怡亚通供应链股份有限公司

  二O一O年四月十四日

  证券代码:002183 证券简称:怡亚通 公告编号2010-030

  深圳市怡亚通供应链股份有限公司

  职工代表民意选举监事人选结果公告

  本公司及董事会全体成员保证公告内容的真实、准确和完整,对公告的虚假记载、误导性陈述或者重大遗漏负连带责任。

  深圳市怡亚通供应链股份有限公司(以下简称“公司”)于2010年3月30日至2010年4月8日之间以签名的方式进行职工代表监事选举。此次选举遵循公开、公平、公正、自愿的原则,得到公司66名员工的选举签名,结果如下:

  选举张少忠先生(身份证号码:441424196609134010)为公司第三届监事会职工代表监事,自2009年度股东大会审议通过后就任,任期三年。张少忠先生将与公司2009年度股东大会选举产生的其他两名监事组成公司第三届监事会。张少忠先生简历附后。

  特此公告。

  深圳市怡亚通供应链股份有限公司

  二○一○年四月十四日

  第三届监事会职工监事简介

  张少忠先生,监事会召集人,44岁,中国国籍,曾任多家贸易公司总经理,1997年至今在本公司工作,历任物流部主管,总裁办副主任。现任本公司监事会主席。

  截止信息披露日,张少忠先生未持有本公司股票,未受到中国证监会和深圳证券交易所的任何处罚。

  张少忠先生未有《股票上市规则》规定的关联人情形,因此,与公司、公司控股股东及实际控制人不存在关联关系。

3 上一篇   放大 缩小 默认
 

版权声明 © 证券时报网 网站版权所有
中华人民共和国增值电信业务经营许可证编号:粤B2-20080118