证券时报网络版郑重声明经证券时报社授权,证券时报网独家全权代理《证券时报》信息登载业务。本页内容未经书面授权许可,不得转载、复制或在非证券时报网所属服务器建立镜像。欲咨询授权事宜请与证券时报网联系 (0755-83501827) 。 |
上海超日太阳能科技股份有限公司公告(系列) 2012-06-02 来源:证券时报网 作者:
证券代码:002506 证券简称:超日太阳 公告编号:2012-051 上海超日太阳能科技股份有限公司 第二届董事会第二十七次会议决议公告 本公司及董事会全体成员保证信息披露内容的真实、准确和完整,没有虚假记载、误导性陈述或重大遗漏。 上海超日太阳能科技股份有限公司(以下简称“公司”)第二届董事会第二十七次会议于2012年5月25日以电话方式通知全体董事,并于2012年6月1日在公司会议室召开。本次会议应出席董事9名,实际出席董事9名。会议由董事长主持,会议召开和表决程序符合《中华人民共和国公司法》等法律、法规及本公司章程的有关规定,合法有效。经与会董事审议,书面表决通过如下决议: 一、会议以9票同意、0票反对、0票弃权的表决结果,审议通过《关于新增对子公司ChaoriSky Solar Energy S.a.r.l.提供担保的议案》,该议案需提交股东大会审议。 《关于新增对子公司ChaoriSky Solar Energy S.a.r.l.提供担保的公告》详见公司指定信息披露媒体巨潮资讯网(http://www.cninfo.com.cn)及《证券时报》、《中国证券报》、《上海证券报》、《证券日报》。 二、会议以9票同意、0票反对、0票弃权的表决结果,审议通过《关于投资设立云南超日太阳能科技有限公司的议案》。 《关于投资设立云南超日太阳能科技有限公司的公告》详见公司指定信息披露媒体巨潮资讯网(http://www.cninfo.com.cn)及《证券时报》、《中国证券报》、《上海证券报》、《证券日报》。 三、会议以9票同意、0票反对、0票弃权的表决结果,审议通过《关于控股子公司上海超日太阳能工程有限公司减资的议案》。 《关于控股子公司上海超日太阳能工程有限公司减资的公告》详见公司指定信息披露媒体巨潮资讯网(http://www.cninfo.com.cn)及《证券时报》、《中国证券报》、《上海证券报》、《证券日报》。 四、会议以9票同意、0票反对、0票弃权的表决结果,审议通过《关于提请召开2012年第四次临时股东大会的议案》。 《关于召开2012年第四次临时股东大会的通知》详见公司指定信息披露媒体巨潮资讯网(http://www.cninfo.com.cn)及《证券时报》、《中国证券报》、《上海证券报》、《证券日报》。 特此公告。 上海超日太阳能科技股份有限公司董事会 2011年6月1日
证券代码:002506 证券简称:超日太阳 公告编号:2012-053 上海超日太阳能科技股份有限公司 关于对外投资设立云南超日太阳能 科技有限公司的公告 本公司及董事会全体成员保证信息披露内容的真实、准确和完整,没有虚假记载、误导性陈述或重大遗漏。 一、对外投资概述 上海超日太阳能科技股份有限公司(以下或简称“公司”)计划在云南投资设立云南超日太阳能科技有限公司(暂定名,最终以实际核准的名称为准),注册资本为人民币1000万元。投资资金以公司自有资金进行出资。子公司主要负责太阳能材料、太阳能设备、电子电器销售、安装,从事货物进出口及技术进出口业务。 二、投资标的的基本情况 1、公司名称:云南超日太阳能科技有限公司(暂定) 2、注册资本:人民币1000万元 3、注册地址:云南省昆明市高新区海源北路6号招商大厦 4、企业类型:有限责任公司 5、法定代表人:倪开禄 6、经营范围:太阳能材料、太阳能设备、电子电器销售、安装,从事货物进出口及技术进出口业务。 7、资金来源及出资方式:以自有资金出资人民币1000万元,占注册资本的100%。 (以上事项以商务部门核准为准) 三、本次投资的目的、存在的风险和对公司的影响 1、本次对外的投资目的 本次投资设立的公司主要负责云南光伏电站项目的开发以及运营。 2、本次对外投资可能存在的风险 因本次子公司设立在云南,距本部上海路途遥远,在监管方面可能存在管理风险。 3、本次对外投资对公司的影响 本次投资设立子公司旨在开发、建设云南地区光伏电站项目,开发云南地区光伏电站项目既能有效拉长母公司产业链;同时也有利于公司在国内光伏市场的业务拓展。随着未来光伏发电成本的降低以及国内光伏发电的规模化应用,在国内投资建设光伏电站将进一步提升公司的整体市场竞争力以及公司品牌在国内市场的影响力,符合公司的发展需要和长远规划。 四、办理对外投资相关事宜的授权 按照《公中华人民共和国公司法》、《公司章程》的有关规定,公司董事会全权授权总经理办理对外投资的审批、登记事宜,签署相关投资协议,办理公司设立审批、登记事宜以及投资进展公告等一切与本次对外投资相关事宜。 五、备查文件 公司第二届董事会第二十七次会议决议。 特此公告。 上海超日太阳能科技股份有限公司董事会 2012年6月1日
证券代码:002506 证券简称:超日太阳 公告编号:2012-054 上海超日太阳能科技股份有限公司 关于控股子公司上海超日太阳能 工程有限公司减资的公告 本公司及董事会全体成员保证信息披露内容的真实、准确和完整,没有虚假记载、误导性陈述或重大遗漏。 一、减资事项概述 上海超日太阳能科技股份有限公司(以下简称“公司”)拟将控股子公司上海超日太阳能工程有限公司(以下简称“超日工程”)注册资本金从人民币1000万元减少至人民币300万元。由于超日工程目前的实收资本为人民币300万元(其中公司出资人民币267万元,出资比例为89%),故本次减资实际系将注册资本减少至实收资本金额。本次减资完成后,公司仍持有超日工程89%的股权。 本次减资不构成关联交易,也不构成重大资产重组。 二、减资主体介绍 上海超日太阳能工程有限公司 现注册资本:人民币1,000万元(超日持有89%股份) 现实收资本:人民币300万元(超日出资比例为89%) 成立时间:2009年5月 法定代表人:倪开禄 注册地址:上海市奉贤区南桥镇杨王村431号 经营范围:太阳能光伏系统工程设备及产品的设计、制造、安装,电器节能设备、高低压电器柜研发、制造、批发、零售,从事货物及技术的进出口业务。(企业经营涉及行政许可的,凭许可证件经营)。 经营状况:超日工程为公司控股子公司,截至2011年12月31日,超日工程总资产为4,957,586.09元,净资产为2,816,356.74元,本期净利润为194,002.72元。(以上数据经天健会计师事务所(特殊普通合伙)审计) 三、减资的目的和对公司的影响 超日工程目前主要业务为开发和承建国内风光互补路灯项目,由于公司暂未有大规模拓展上述业务的规划,且超日工程的现有实收资本规模已能满足其日常经营所需。故公司根据超日工程的实际情况,拟将其注册资本降低为目前的实收资本金额。本次减资事项对超日工程的生产经营不会产生影响。 四、备查文件 公司第二届董事会第二十七次会议决议。 特此公告。 上海超日太阳能科技股份有限公司董事会 2012年6月1日
证券代码:002506 证券简称:超日太阳 公告编号:2012-055 上海超日太阳能科技股份有限公司 关于召开2012年第四次临时股东大会 通知 本公司全体董事、监事、高级管理人员保证公告内容真实、准确和完整,公告不存在虚假记载、误导性陈述或重大遗漏。 一、召开会议基本情况 1.召集人:本公司董事会。 2.本公司董事会认为:本次股东大会会议召开符合有关法律、行政法规、部门规章、规范性文件和公司章程。 本次股东大会的召开已经公司第二届董事会第二十七次会议审议通过。 3.会议召开日期和时间 (1)现场会议召开时间为:2012年6月18日下午14:30时 (2)网络投票时间:2012年6月17日—6月18日,其中,通过深圳证券交易所系统进行网络投票的时间为2012年6月18日上午9:30—11:30,下午13:00—15:00;通过深圳证券交易所互联网投票系统投票的具体时间为2012年6月17日15:00至2012年6月18日15:00的任意时间。 4.会议召开方式:本次股东大会采取现场投票和网络投票方式。公司将通过深圳证券交易所交易系统和互联网投票系统向公司股东提供网络形式的投票平台,公司股东可以在上述网络投票时间内通过深圳证券交易所的交易系统或互联网投票系统行使表决权。同一股份只能选择现场投票、网络投票方式中的一种表决方式。同一表决权出现重复表决的以第一次投票结果为准。 5.出席对象: (1)截至2012年6月13日下午收市时在中国证券登记结算有限责任公司深圳分公司登记在册的本公司全体股东。上述本公司全体股东均有权出席股东大会,并可以以书面形式委托代理人出席会议和参加表决,该股东代理人不必是本公司股东。 (2)本公司董事、监事和高级管理人员。 (3)公司聘请的见证律师,保荐机构代表等。 6.会议地点:上海市奉贤区南桥镇杨王经济园区旗港路738号公司会议室 二、会议审议事项 1.审议《关于新增对子公司ChaoriSky Solar Energy S.a.r.l.提供担保的议案》; 以上议案已经公司第二届董事会第二十七次会议审议通过,有关议案的详细内容请参见刊登于本公告日的公司指定信息披露媒体巨潮资讯网(http://www.cninfo.com.cn)及《证券时报》、《中国证券报》、《上海证券报》、《证券日报》。 三、会议登记方法 1.登记时间:2012年6月14日,上午9:00-11:30,下午14:30-16:00。 2.登记方式: (1)个人股东持本人身份证、深圳证券代码卡办理登记。 (2)法人股东持深圳证券代码卡、法人营业执照复印件(须加盖公司公章)、法定代表人授权委托书和出席人身份证办理登记。 (3)委托代理人必须持有股东深圳证券代码卡、股东签署或盖章的授权委托书、股东营业执照复印件(须加盖公司公章)或本人身份证、代理人本人身份证办理登记手续。 (4)异地股东可凭以上有关证件采取传真或信函方式登记请在上述会议登记时间结束前送达公司,并电话确认。 3.登记地点:上海市奉贤区南桥镇杨王经济园区旗港路738号公司证券部办公室。 4.会议联系方式: 会议联系人:严佳伟、汤海虹 联系电话:021-51889318、021-51889328 传真:021-33617902 联系地址:上海市奉贤区南桥镇杨王经济园区旗港路738号 邮编:201406 5.注意事项: (1)出席会议的股东及股东代理人请携带相关证件原件到场。 (2)股东大会工作人员将于会议开始前30分钟结束实际与会人数统计,请出席会议的股东提前到场。 (3)与会代表在参会期间的交通、通讯、食宿费用自理。 四、参与网络投票的股东的身份认证与投票程序 本次股东大会公司向股东提供网络投票平台,公司股东可以通过深交所交易系统或互联网系统(http://wltp.cninfo.com.cn )参加网络投票。 (一)采用交易系统投票的投票程序 1.本次临时股东大会通过深圳证券交易所交易系统进行网络投票的时间为2012年6月18日上午9:30—11:30,下午13:00-15:00,投票程序比照深圳证券交易所新股申股业务操作。 2.投票代码:362506;投票简称:“超日投票”。 3.股东投票的具体程序为: 1)买卖方向为买入投票。 2)在“委托价格”项目填报本次临时股东大会的申报价格:100.00元代表总议案,1.00元代表议案一,2.00元代表议案二,以此类推。具体如下表:
3)在“委托股数”项下填报表决意见,1股代表同意,2股代表反对,3股代表弃权。表决意见种类对应的申报股数:
4)对同一表决事项的投票只能申报一次,不能撤单,多次申报的,以第一次申报为准。 5)不符合上述规定的申报无效,深圳证券交易所系统作自动撤单处理。 6)如需查询投票结果,请于投票当日下午18:00以后登录深圳证券交易所互联网投票系统(http://wltp.cninfo.com.cn),点击“投票查询”功能,可以查看个人网络投票结果,或通过投票委托的证券公司营业部查询。 4.股票举例 1)股权登记日持有“超日太阳”A股股票的投资者,对公司全部议案投同意票的其申报如下:
2)如某股东对方案一投赞成票,对议案二投弃权票,申报顺序如下:
(二)采用互联网投票的操作流程 1.股东获取身份认证的具体流程 按照《深圳证券交易所投资者网络服务身份认证业务实施细则》的规定,股东可以采用服务密码或数字证书的方式进行身份认证。 1)申请服务密码的流程 登陆网址http://wltp.cninfo.com.cn的密码服务专区注册;填写“姓名”、“证券账户号”等相关信息并设置服务密码,如申请成功,系统会返回一个4位数字的激活校验码。 2)激活服务密码 股东通过深交所交易系统比照买入股票的方式,凭借“激活校验码”激活服务密码。该服务密码通过交易系统激活成功后的半日方可使用。服务密码激活后长期有效,在参加其他网络投票时不必重新激活。密码激活后如遗失可通过交易系统挂失,挂失后可重新申请,挂失方法与激活方法类似。申请数字证书的,可向深圳证券信息公司或其委托的代理发证机构申请。 2.股东根据获取的服务密码或数字证书登录网http://wltp.cninfo.com.cn 的互联网投票系统进行投票。 1)登录http://wltp.cninfo.com.cn,在“上市公司股东大会列表”选择“上海超日太阳能科技股份有限公司2012年第四次临时股东大会投票”。 2)进入后点击“投票登陆”,选择“用户名密码登陆”,输入您的“证券账户号”和“服务密码”;已申领数字证书的投资者可选择CA证书登陆。 3)进入后点击“投票表决”,根据网页提示进行相应操作。 4)确认并发送投票结果。 3.股东进行投票的时间 通过深圳证券交易所互联网投票系统投票的具体时间为:2012年6月17日15:00至2011年6月18日15:00的任意时间。 五、备查文件 公司第二届董事会第二十七次会议决议 上海超日太阳能科技股份有限公司董事会 2012年6月1日 附件: 授 权 委 托 书 兹全权委托___________先生(女士)代表我单位(个人 ),出席上海超日太阳能科技股份有限公司2012年第四次临时股东大会,并代表本人依照以下指示对下列提案投票。若委托人没有对表决权的形式方式做出具体指示,受托人可以按自己的意愿投票。
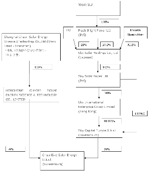
委托书有效期限:自签署日至本次股东大会结束 委托人姓名或名称(签章): 委托人身份证号码(营业执照号码): 委托人持股数: 委托人股东账户: 受托人签名: 受托人身份证号: 委托日期: 附注: 1、如欲投票同意提案,请在“同意”栏内相应地方填上“√”;如欲投票反对提案,请在“反对”栏内相应地方填上“√”;如欲投票弃权提案,请在“弃权”栏内相应地方填上“√”。 2、授权委托书剪报、复印或按以上格式自制均有效;单位委托须加盖单位公章。 证券代码:002506 证券简称:超日太阳 公告编号:2012-052 上海超日太阳能科技股份有限公司 关于新增对子公司Chaori Sky Solar Energy S.a.r.l.提供担保的公告 本公司及董事会全体成员保证信息披露内容的真实、准确和完整,没有虚假记载、误导性陈述或重大遗漏。 一、担保情况概述 上海超日太阳能科技股份有限公司(以下简称“公司”)拟新增为子公司Chaori Sky Solar Energy S.a.r.l.(以下简称“超日天华卢森堡”)申请电站项目融资贷款向贷款银行国家开发银行股份有限公司(以下简称“国开行”)提供2171万欧元的担保。本次超日天华卢森堡向国开行申请的项目贷款将用于下属保加利亚10.5MW涉及3个项目公司。 (超日天华卢森堡现系公司关联方,本次担保为关联担保) 二、被担保人基本情况 1.被担保人的名称:ChaoriSky Solar Energy S.a.r.l. 2.成立时间:2011年7月 3.注册地点:卢森堡大公国卢森堡市 4.法定代表人:周琦、郝治 5.注册资本:30,011,800欧元 6.经营范围:太阳能电站的投资、建设、运营维护及销售。 7.股东构成:详见附件一 8.关联情况:超日天华卢森堡系公司子公司,公司通过全资子公司香港超日太阳能科技股份有限公司持有其70%股权。由于超日天华卢森堡主要业务为开发、建设、经营欧洲光伏电站,而公司与合作方天华阳光基于双方资源互补的立场,在合作时即约定由天华阳光负责光伏电站设计、采购、建造、调试、运营维护等全部“交钥匙”服务,由公司保证电站的组件供应,故在电站的开发建设阶段,公司实际不参与其经营运作。由于2011年超日天华卢森堡下属的电站均尚处于开发建设阶段,根据实质重于形式的原则,公司在2011年财务报告中未将超日天华卢森堡列入合并范围。 9.经营状况:截至2011年12月31日,超日天华卢森堡资产总额为5,297.97万欧元,负债总额为2,307.61万欧元,净资产为2,990.36万欧元。报告期内超日天华卢森堡下属电站尚处于建设阶段,故无营业收入。(以上数据经Audit Conseil Services S.a.r.l.(会计师事务所)审计)。 10.信用状况:目前超日天华卢森堡没有任何银行贷款,此次向国开行贷款是第二次申请贷款,同时超日天华卢森堡也不存在其他的担保、抵押、诉讼与仲裁事项,其在国开行的最新信用等级为A级。 三、担保的目的和风险评估 1.本次担保的原因 本次公司新增为超日天华卢森堡申请国开行项目融资贷款提供担保,主要原因包括:第一,应国开行的贷款相关规定,贷款的前提是借款人能有一定实力的公司作担保;第二,超日天华卢森堡系公司子公司,且公司是大股东,经管理层深入研究,认为超日天华卢森堡具有充分的还款能力;第三,公司通过超日香港持有超日天华卢森堡70%的股权,本次贷款涉及的保加利亚电站项目的逐步落实,将通过项目组件销售和投资收益来提升企业的利润。 2.本次担保的利益和风险 公司作为超日天华卢森堡的占股70%的大股东,一方面,能够通过完成超日天华卢森堡旗下的电站项目,实现盈利;另一方面,公司作为一家全球太阳能电池板的供应商,也能通过为超日天华卢森堡旗下的太阳能电站供应组件,增加销售收入。 本次担保的风险在于倘若超日天华卢森堡缺乏偿债能力时,公司将履行其对银行承诺的还款义务。但由于相关保加利亚项目偿债能力相对稳定,并且超日天华卢森堡已为此项目做了保险,再考虑到保加利亚政府政局稳定,政策明确,故担保风险低。 3.本次担保的风险评估 (1)ChaoriSky Solar Energy S.a.r.l.旗下拥有众多项目公司,主要业务分布在保加利亚、希腊、德国,主要从事太阳能电站的投资、建设、运营维护及销售。公司旗下资产分布在主要由土地、太阳能电池组件、逆变器、支架等构成。公司在开发银行内部的资信等级平级也很高。 (2)此次贷款主要针对保加利亚项目其中的10.5MW项目贷款。该类型项目的优势在于极低的投资风险。根据专业律师事务所的尽职调查报告显示,该批项目拥有齐全的电站建设手续及并网协议,项目的建设基于以下几点条件:政府担保的上网补贴政策,EPC商保证的发电量,安全可靠的发电技术和稳定的投资回报率。 (3)保加利亚是欧洲光照条件较好的国家,此次项目所在地区均为保加利亚高光照地区,拥有较好的光照条件保加利亚经济持续快速增长,投资政策和环境日趋优化,国际评级机构对其评级稳步提高。穆迪把保加利亚定级BBB-,标准普尔定级BBB+,惠誉国际定级BBB。 (4)保加利亚政局稳定,政府信用较好,政府颁发的购电协议具有法律效益,保证了项目盈利的持续性,偿债能力稳定。 4.本次担保的反担保情况 Sky Capital Europe S.a.r.l.作为超日天华卢森堡的另一股东,其承诺将对我公司的本次担保提供全额的反担保。 五、累计对外担保数量及逾期担保的数量 截至2012年5月25日,公司对合并报表范围以内的子公司累计担保额为人民币105,600万元、欧元714万(约合人民币5700万元);除此以外,截至2012年5月25日,公司对合并报表范围以外的子公司累计担保额为4,309万欧元(约合人民币34,500万元)。上述担保数额占公司最近一期经审计净资产(2011年12月31日)的比例约为:50.02%。 公司及下属子公司均不存在逾期担保情况。 六、备查文件 公司第二届董事会第二十七次会议决议。 特此公告。 上海超日太阳能科技股份有限公司董事会 2012年6月1日 附件一: Chaori Sky Solar Energy S.à.r.l.股权结构图 ■ 本版导读:
|
|||||||||||||||||||||||||||||||||||||||||||||||||||||||||||

