证券时报网络版郑重声明经证券时报社授权,证券时报网独家全权代理《证券时报》信息登载业务。本页内容未经书面授权许可,不得转载、复制或在非证券时报网所属服务器建立镜像。欲咨询授权事宜请与证券时报网联系 (0755-83501827) 。 |
江苏金材科技股份有限公司发行股份购买资产暨关联交易预案 2012-04-10 来源:证券时报网 作者:
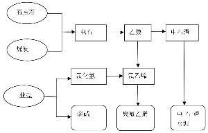
(上接D14版) ■ 图:乌海化工氯碱循环经济产业链 (四)最近两年及一期主要财务数据 单位:万元 ■ 注:以上数据未经审计。 (五)控股、参股公司情况 1、内蒙古中谷矿业有限责任公司(全资子公司) (1)公司基本情况 ■ (2)主要历史沿革 ①2010年2月,公司成立 2010年2月,广东鸿达兴业集团有限公司以货币出资1,000万元成立内蒙古中谷矿业有限责任公司。2010年2月3日,经乌海市华锐会计师事务所有限责任公司“乌华验[2010]17号” 《验资报告》审验,截止2010年2月3日,中谷矿业已收到股东鸿达兴业集团缴纳的注册资本合计人民币1,000万元,股东以货币出资。2010年2月5日,中谷矿业在鄂托克旗工商行政管理局领取了注册号为152725000003606的《企业法人营业执照》。 中谷矿业成立时注册资本为1,000万元,股权结构如下: ■ ②2010年7月,股权转让 2010年6月24日,鸿达兴业集团股东会作出决议,同意鸿达兴业集团将其所持中谷矿业100%股权共1,000万元转让给乌海化工。 2010年6月25日,中谷矿业股东会作出决定,同意鸿达兴业集团将其所持中谷矿业100%股权共1,000万元转让给乌海化工,并就上述变更相应修改公司章程。 2010年6月25日,鸿达兴业集团和乌海化工签订了《内蒙古中谷矿业有限责任公司股权转让合同》,约定鸿达兴业集团将其所持中谷矿业100%的股权以1,000万元的价格转让给乌海化工。同日,中谷矿业就上述变更修订了公司章程。 2010年7月16日,鄂托克旗工商行政管理局核准了上述变更。 本次股权转让完成后,中谷矿业的股权结构如下: ■ ③2011年3月,增资 2011年3月15日,中谷矿业股东作出决定,同意中谷矿业增加注册资本32,000万元,增资后注册资本为33,000万元,同意修改公司章程。 根据乌海市华锐会计师事务所有限责任公司于2011年3月1日出具的《验资报告》(乌华锐验[2011]44号),截止2011年3月1日,中谷矿业已收到乌海化工缴纳的新增实收资本32,000万元,出资方式为货币。 2011年3月22日,鄂托克旗工商行政管理局核准了上述变更。 本次增资完成后,中谷矿业的股权结构如下: ■ (3)主营业务情况 中谷矿业目前正在建设“年产60万吨PVC、60万吨烧碱”产业综合项目,其建设内容包括:60万吨/年PVC、60万吨/年烧碱项目,配套100万吨电石和电石渣综合利用项目。项目共分为二期分步建设: ■ 该项目已于2010年奠基,前期投入主要用于设计费、PVC及烧碱项目重要设备的订货、建筑材料的采购、土地款等。 (4)最近两年一期主要财务数据 单位:万元 ■ 注:以上财务数据未经审计。 2、乌海市广宇化工冶金有限公司(全资子公司) (1)公司基本情况 ■ (2)主要历史沿革 ①2007年11月,公司设立 2007年11月8日,自然人张宁平出资300万元,设立乌海市广宇化工冶金有限公司,占注册资本的100%。出资方式为货币出资100万元、实物出资200万元。其中,作为实物出资的资产为6300KVA矿热炉(2台)、12500KVA矿热炉(1台),系根据宁夏回族自治区高级人民法院“(2006)宁民商终字第40号”《民事判决书》和宁夏回族自治区石嘴山市中级人民法院“(2007)石执字第59-2号”《民事裁定书》裁定取得的偿债资产。上述出资资产经宁夏瑞联资产评估事务所评估并出具“宁瑞联评报字[2007]第050号”《资产评估报告》。评估值为237.6万元。 2007年11月6日,乌海市华锐会计师事务所有限责任公司出具了“乌华锐验[2007]65号”《验资报告》,验证截止2007年11月6日,广宇化工已收到股东张宁平缴纳的注册资本合计人民币300万元,出资方式为货币资金及非货币。 2007年11月20日,广宇化工取得乌海市海南区工商行政管理局颁发的注册号为150300000001259的《企业法人营业执照》,公司注册资本为300万元人民币,性质为一人有限责任公司。广宇化工成立时,股权结构如下: ■ ②2011年12月,股权转让 2011年12月17日,广宇化工股东作出决议,同意将股东张宁平所持广宇化工100%的股权共300万元的股权转让给非关联方乌海化工。同日,张宁平与乌海化工签订《股权转让协议》,约定将张宁平所持广宇化工100%股权以300万元的价格转让给乌海化工。2011年12月31日,广宇化工取得变更后的《企业法人营业执照》。 本次股权转让后,广宇化工的股权结构如下: ■ (3)主营业务情况 广宇化工以兰炭、白灰为主要原料,生产和销售电石等产品。公司目前拥有电石产能12万吨/年,配套年产10万吨电石炉气煅烧白灰窑项目于2010年6月动工建设,目前还处于建设期,前期投入主要包括土建基础、白灰窑体、耐火材料、钢制等。 (4)最近一年及一期主要财务数据 单位:万元 ■ 注:以上财务数据未经审计。 3、乌海市海化设备安装有限责任公司(全资子公司) (1)公司基本情况 ■ (2)历史沿革 ①2002年4月,公司成立 2001年9月30日,乌海市拉僧庙化工有限公司与自然人张宝华签订《投资协议书》,约定双方分别以实物出资231万元和221万元,成立乌海市海化设备安装有限公司,注册资本452万元,乌海市拉僧庙化工有限公司及自然人张宝华分别占注册资本的51%和49%。 2001年9月30日,乌海市正北会计师事务所有限责任公司出具“(2001)海正北审字第17号”《验资报告书》,验证截止2001年9月30日,海化设备安装已收到股东投入的注册资本合计人民币452万元,均为实物出资。 2002年4月4日,海化设备安装取得乌海市工商行政管理局颁发的注册号为150300100046311-N的《企业法人营业执照》,公司注册资本为452万元,性质为有限责任公司。 ②2004年3月,股权转让 2004年2月29日,经海化设备安装股东会决议,乌海市拉僧庙化工有限公司将其持有的公司51%的股权以231万元的价格优先转让给原股东张宝华,同时张宝华又将上述股权转让给杨继荣108.48万元、刘成龙108.48万元,并分别签订了股权转让协议。本次转让完成后,张宝华、杨继荣、刘成龙对海化设备安装的出资比例分别为52%、24%、24%。 ③2007年3月,股权转让 2007年3月17日,经海化有限股东决议,同意将张宝华、刘成龙、杨继荣分别持有的海化设备安装52%、24%、24%的股权全部转让给非关联方海化有限,转让前的债权债务由张宝华、刘成龙、杨继荣承担。 2007年3月17日,海化设备安装召开股东会,同意将公司股东所持有的股权全部转让给海化有限,并对股权转让后的章程进行了修改。同日,海化有限分别与张宝华、刘成龙、杨继荣签订了《股东转让协议》。本次转让完成后,海化有限持有海化设备安装100%的股权。2007年4月11日,海化设备安装取得了注册号为150300000004208的《企业法人营业执照》。 (3)主营业务情况 海化设备安装是乌海化工全资子公司,主营业务范围为压力容器制造安装、非标设备制造、包装桶制造等。目前该公司拥有两项许可证资质,分别为:(1)特种设备安装改造维修许可证(压力管道,编号:TS3815044-2015),可以从事公用管道、工业管道的安装、维修等;(2)特种设备制造许可证(压力容器,编号:TS2215017-2015),可以从事第一类压力容器、第二类低中压容器的制造。目前海化设备安装没有开展实质性的经营活动。 (4)最近两年一期主要财务数据 单位:万元 ■ 4、乌海市鼎海矿业有限公司(参股公司,乌海化工持股15.52%) ■ 2010年11月26日,乌海市正威矿业有限责任公司、内蒙古宜化化工有限公司、内蒙古乌海化工股份有限公司、中盐吉兰泰盐化集团有限公司共同投资设立乌海市鼎海矿业有限公司,注册资本为50万元,其中乌海化工出资7.76万元,持股比例为15.52%。 5、乌海市正威矿业有限责任公司(参股公司,乌海化工持股2%) ■ 2009年2月,乌海市国有资产管理委员会、内蒙古汉森葡萄酒业有限公司、内蒙古乌海化工股份有限公司、内蒙古西水创业股份有限公司、乌海市君正商贸有限责任公司等42家股东投资设立正威矿业,注册资本为2,500万元。其中,乌海化工出资50万元,持股比例为2%。 (六)权属情况、抵押情况及对外担保情况 1、权属情况 乌海化工及其下属子公司不存在出资不实或影响其合法存续的情形。乌海化工现任股东鸿达兴业集团、成禧公司和皇冠实业已分别通过股东会决议同意本次重大资产重组方案,并承诺其分别为各自持有的乌海化工的股权的最终和真实所有人,不存在以信托、委托他人或接收他人委托等方式持有上述股份的情形。截止本预案签署之日,乌海化工股权不存在任何质押、查封、冻结或其他任何限制或禁止转让的情形,乌海化工及其子公司亦不涉及诉讼、仲裁、司法强制执行等重大争议情况。同时,根据乌海化工现行有效的《公司章程》,其股权转让不存在前置条件。 2、质押及收益权转让情况 2010年12月14日,中国建设银行股份有限公司广东省分行(建行广东分行)、乌海化工、中谷矿业、鸿达兴业集团签署《股权收益权转让协议》,协议编号:建粤股权(2010)第1号,建行广东分行拟以35,000万元资金受让乌海化工持有的中谷矿业100%股权所对应的股权收益权,享有目标股权的全部收益。同日,乌海化工与中国建设银行股份有限公司广州东山支行签署《股权质押合同》,合同编号:建粤股权质押(2010)1号,以中谷矿业100%股权及其派生的权益设定质押,为上述《股权收益权转让协议》项下履行股权收益权受让义务提供履约保证担保,出质股权金额35,000万元人民币,出质期限为主合同期限届满之日起二年。2012年3月,建行广东分行、乌海化工、中谷矿业、鸿达兴业集团签订《股权收益权转让协议之补充协议》,约定在2013年9月20日前,乌海化工若按《股权收益权转让协议》约定的价格回购目标股权收益权,建行广东分行应且只应将目标股权收益权转让给乌海化工或其指定的第三方;同时,在同等条件下乌海化工或其指定的第三方享有对上述股权收益权的优先回购权。 2012年3月23日,公司控股股东鸿达兴业集团出具了关于解除上述《股权收益权转让协议》的《承诺函》,具体内容如下: “在金材股份向中国证监会报送本次重组申报文件前,本公司将向乌海化工提供一切必要的措施,包括但不限于向乌海化工提供资金支持等,确保乌海化工根据《股权收益权转让协议》及其补充协议的约定回购取得中谷矿业之股权收益权或终止、解除《股权收益权转让协议》及其补充协议。若因任何原因导致向中国证监会报送本次重组申报文件前乌海化工无法回购取得中谷矿业之股权收益权或终止、解除《股权收益权转让协议》及其补充协议,在各方需实施本次重组的前提下,本公司将采取一切必要的措施,包括但不限于以本次重组中经评估的中谷矿业100%股权(包括股权收益权)价值等值的现金置换中谷矿业100%股权等方式,确保不损害金材股份及其他股东的合法权益。 若本公司违反上述承诺给金材股份及其他股东造成损失,一切损失将由本公司承担。” 注:中谷矿业成立于2010年,目前尚处于项目建设期,预计将于2013年末至2015年分步投产,因此,基于谨慎性原则,本次交易的盈利预测中未包含中谷矿业未来可能释放的业绩,同时,对中谷矿业的评估采用的是资产基础法,未经审核的评估值约为33,052.00万元,评估增值仅为4.5%,系土地少量增值。 3、抵押情况 2006年8月29日,海化有限与中国建设银行股份有限公司乌海分行签署基本建设贷款合同,借款金额为人民币5.88亿元,借款用于30万吨PVC项目一期工程基本建设,借款期限自2006年8月29日至2014年8月28日。 2007年11月21日,海化有限与中国建设银行股份有限公司乌海分行签署基本建设贷款合同,借款金额为人民币6亿元,借款用于30万吨PVC项目二期工程基本建设,借款期限自2007年11月21日起至2015年11月20日。 2011年10月27日,乌海化工与中国建设银行股份有限公司乌海分行签署人民币流动资金贷款合同,合同编号:建蒙乌海贷[2011]25号,借款金额为2,100万元,用于日常生产经营周转,借款期限自2011年10月27日至2012年10月26日。 2011年12月15日,乌海化工与中国建设银行股份有限公司乌海分行签署人民币流动资金贷款合同,合同编号:建蒙乌海贷[2011]35号,借款金额为2,100万元,用于公司新建PVC项目流动资金周转,借款期限自2011年12月15日至2012年12月14日。 2012年1月16日,乌海化工与中国建设银行股份有限公司乌海分行签署人民币流动资金贷款合同,合同编号:建蒙乌海贷[2012]2号,借款金额为10,000万元,用于日常生产经营周转,借款期限自2012年1月16日至2013年1月15日。 2011年4月11日,乌海化工将30万吨/年PVC的一期、二期工程所有机器设备(价值总计3,230,578,003元)抵押给中国建设银行股份有限公司乌海分行,作为上述债权剩余部分(金额10.4亿元)的担保。 截至本预案出具日,除上述借款和抵押情况外,乌海化工及其下属子公司不存在其他借款或抵押情况。 4、对外担保及关联方占用资金情况 截止本预案签署日,乌海化工及其子公司不存在对外担保以及资金被其他关联企业占用的情况。 (七)取得的相关许可及资质情况 1、立项、环评、安全等批复 (1)乌海化工——30万吨PVC、30万吨烧碱项目 ■ (2)乌海化工——电石渣综合利用2500t/d熟料、120万t/a水泥生产线项目 ■ (3)乌海化工——8×31500KVA密闭式电石炉,50万吨/年电石项目 ■ 注:该项目目前正在建设中,预计将于2012年中期投产,目前正在编制环境影响报告书。 (4)乌海化工——蒸氨废液综合治理技改项目 ■ (5)中谷矿业——60万吨PVC、60万吨烧碱项目 ■ (6)广宇化工——密闭式电石矿热炉技改扩建项目 ■ ■ (7)广宇化工——石灰炉煅烧石灰旋转窑项目 ■ 2、用地、规划及施工建设 (1)乌海化工 ①30万吨PVC、30万吨烧碱项目 ■ ②电石渣综合利用2500t/d熟料、120万t/a水泥生产线项目 ■ ③8×31500KVA密闭式电石炉,50万吨/年电石项目 ■ (2)中谷矿业 ■ 3、取水许可证 ■ 4、污染物排放许可证 ■ 5、资质情况 ■ 注:2012年3月26日,广宇化工取得了内蒙古自治区安监局发放安全生产许可证乌海工作组出具的“乌海危化安许证受字[2012]2号”《危险化学品生产企业安全生产许可证申请受理通知书》,广宇化工安全生产许可证目前正在办理中。 6、商标 ■ 注:上述商标目前正在办理注册人名称由海化有限到股份公司名称的变更。其中,编号为337734和571519的商标正在办理延期续展中。 (八)房屋土地情况 1、土地 拟购买资产目前已取得土地使用权证的土地共19宗,情况如下: ■ 除上述土地外,广宇化工仍有1宗使用中的地块正在办理土地使用证,该地块面积为70,159.01平方米,评估基准日账面价值为0。2012年3月8日,该宗土地在乌海市国土资源局挂牌出让。2012年4月6日,广宇化工向乌海市国土资源市场交易中心交纳了上述土地的竞买保证金4,630,495.00元。根据乌海市国土资源局出具的《证明》,截止该地块竞买保证金缴纳截止时间2012年4月6日18时,只有乌海市广宇化工冶金有限公司提出了申请并缴纳了竞买保证金。目前广宇化工正在办理上述地块的出让合同签署事宜。 2、房产 乌海化工目前已取得房产证的房屋共16处,具体如下: ■ 注:上述海化有限名下的房产目前正在办理所有权人名称由海化有限到股份公司名称的变更。 除上述已办理的房产证外,乌海化工控股子公司广宇化工仍有1处房屋建筑物正在办理房产证,该处房产面积约为27,965平方米,评估基准日账面价值为1,336.96万元。该房产依附的土地已交纳了竞买保证金,目前正在办理出让合同的签署等相关事宜,待土地证取得后即可办理取得相关房产证。 (九)最近三年交易及评估情况 1、2012年2月,转让本原经贸60%股权 本原经贸成立于2004年12月,系由海化有限、自然人周奕雄二位股东共同出资组建,占注册资本的比例分别为60%和40%。本原经贸成立时,乌海化工刚恢复纯碱和烧碱生产,设立本原经贸的目的是销售乌海化工生产的小苏打产品。但本原经贸设立以后,乌海化工已取消了恢复小苏打生产的计划,本原经贸自成立以来,未实际开展经营业务。2012年2月,经乌海化工股东会决议,将乌海化工持有的本原经贸60%的股权以出资额600万元价格转让给乌海市海外建筑有限公司。本原经贸目前经营范围为销售化工仪器、仪表设备,与本次交易标的的主营业务无任何竞争或关联关系。 2、2012年,鸿达兴业集团增资乌海化工 2012年1月,经乌海化工股东会决议,同意乌海化工注册资本由20,000万元增加至23,017万元,鸿达兴业集团以货币资金35,000万元,按照11.6:1的比例折为3,017万股对乌海化工增资,余额31,983万元计入资本公积。乌海市华锐会计师事务所有限责任公司于2012年1月19日出具了“乌华锐验[2012]3号”《验资报告》,对此次增资情况进行审验。本次增资系因偿还乌海化工前期为建设“30万吨PVC、30万吨烧碱”项目需要而融资借用款项,本次增资后乌海化工利用增资款清偿了部分借款。 2012年2月,经乌海化工股东会决议,同意乌海化工注册资本由23,017万元增加至26,034万元,鸿达兴业集团以货币资金35,000万元,按照11.6:1的比例折为3,017万股对乌海化工增资,余额31,983万元计入资本公积。乌海市华锐会计师事务所有限责任公司于2012年2月7日出具了“乌华锐验[2012]6号”《验资报告》,对此次增资情况进行审验。本次增资系因乌海化工及下属子公司中谷矿业投建的项目正处于建设期,尚需投入大量建设资金,大股东鸿达兴业集团因此向乌海化工增资,以保证项目建设资金的需要。 2011年乌海化工每股收益约为0.42元/股,控股股东鸿达兴业集团以上两次增资价格是以2011年每股收益按照27倍市盈率估算乌海化工的每股企业价值为11.60元,未经具有证券业务资格的评估机构进行评估,因此该交易价格与本次拟注入资产预估值不具有可比性。 3、2011年12月,乌海化工收购广宇化工 2011年12月17日,经广宇化工股东决议,同意将股东张宁平所持广宇化工100%的股权共300万元的出资转让给乌海化工。同日,张宁平与乌海化工签订《股权转让协议》,约定将张宁平所持广宇化工100%股权以300万元的价格转让给乌海化工。广宇化工的主营业务为生产和销售电石。电石是生产聚氯乙烯的主要原材料,收购广宇化工后有助于控制原材料采购成本,完善其产业链。 4、2010年11月,乌海化工转让海鑫化工 2010年11月,经乌海化工股东大会决议,将乌海化工持有的海鑫化工100%的股权以出资额669万元的价格转让给自然人樊刚。该股权系乌海化工于2009年12月以669万元价格从自然人孙卓明、孙颜景处受让取得。 海鑫化工主要从事电石的生产和销售,其电石生产工艺采用的是开放式电炉工艺,该生产工艺能耗大,污染重。根据中华人民共和国工业和信息化部制定的《部分工业行业淘汰落后生产工艺装备和产品指导目录(2010年本)》,化工行业开放式电石炉属于指定淘汰的落后产能。因此,2010年乌海化工将海鑫化工的股权对外转让。 二、拟购买资产的预估值说明及未来盈利能力分析 (一)拟购买资产的评估情况 1、交易标的预估值 截止2012年2月29日,本次交易拟购买资产(乌海化工100%股权)净资产的账面值约113,509.53万元,预估值约为269,699.91万元,预估增值156,190.38万元,增值率为137.60%。 ■ 其中: 乌海化工自2007年取得海化设备安装的股权以来,在经营管理上一直将该公司视为乌海化工内部部门运营,且未对外提供任何服务,日后随着乌海化工水泥、电石及中古矿业PVC等项目的建设,海化设备安装将为上述项目提供配套的压力容器安装等服务,因此在评估时将海化设备安装纳入乌海化工采用收益法一起给予评估; 广宇化工本次评估增值率为2,409.24%,增值率较高的原因:一是由于乌海化工收购广宇化工股权时,乌海化工除支付股权价款300万元外,根据张宁平、乌海化工和广宇化工另行签署的三方协议,乌海化工另支付张宁平4,977.83万元,用于归还原股东张宁平前期对广宇化工的投入而形成的广宇化工对张宁平的负债,上述支付的4,977.83万元未体现在广宇化工于基准日的账面价值中;二是广宇化工由于设备原因存在生产不稳定的情况,乌海化工收购广宇化工后投入了资金对其进行技术改造和维修;三是此次评估采用了收益现值法,体现了购买资产未来盈利能力所带来的价值。 根据《发行股份购买资产协议》,本次标的资产的作价,将参考由具有证券期货业务资格的资产评估机构出具的评估结果,由本公司与交易对方协商,并经本公司股东大会批准确定。 2、评估方法的选取 本次预估以持续使用和公开市场为前提,结合预估对象的实际情况,综合考虑各种影响因素,分别采用资产基础法和收益现值法两种方法对本次拟购买资产进行整体预估,然后加以核对比较。考虑评估方法的适用前提和满足评估目的,本次选用收益法评估结果作为最终预估结果(考虑到中谷矿业60万吨PVC、60万吨烧碱项目和乌海化工电石渣水泥项目为新建项目,目前处于在建阶段,为合理体现资产价值,对这两个项目采用资产基础法评估)。 经过分析,收益法评估结果更能反映纳入评估范围资产的价值,并最终选取收益法评估结果作为最终评估结果,其主要原因为:由于被评估单位经营上主要依靠生产工艺、销售渠道、管理团队,在被评估单位的收益构成上,被评估单位的主要产品销售、管理对被评估单位的收益大小起着至关重要的作用。因此,被评估单位存在未在账面上反映的无形资产,包括可确指和不可确指的无形资产,如销售网络、管理团队、限制性行业的特许经营、企业的特有生产技术等。资产基础法仅从成本的途径反映了账面资产的现时价值,未将账外的无形资产单独剥离评估,而收益法则从被评估单位包括账面和账外资产的整体资产预期收益出发,反映了被评估单位所有资产的组合价值。 3、本次预估的基本假设 (1)交易假设。假设评估对象处于交易过程中,评估师根据评估对象的交易条件等模拟市场进行估价,评估结果是对评估对象最可能达成交易价格的估计。 (2)公开市场假设。假设评估对象所涉及资产是在公开市场上进行交易的,在该市场上,买者与卖者的地位平等,彼此都有获取足够市场信息的机会和时间,买卖双方的交易行为都是在自愿的、理智的、非强制条件下进行的。 (3)假设在评估目的经济行为实现后,评估对象所涉及的资产将按其评估基准日的用途与使用方式在原址持续使用。 (4)除评估师所知范围之外,假设评估对象所涉及资产的购置、取得、改良、建设开发过程均符合国家有关法律法规规定。 (5)除评估师所知范围之外,假设评估对象所涉及资产均无附带影响其价值的权利瑕疵、负债和限制,假设与之相关的国有土地使用权出让金、税费、各种应付款项均已付清。 (6)评估报告中所涉及房地产的面积、性质、形状等数据均依据房地产权属文件记载或由委托方提供,评估人员未对相关房地产的界址、面积等进行测量,假设其均为合法和真实的。 (7)除评估师所知范围之外,假设评估对象所涉及的土地、房屋建筑物等房地产无影响其持续使用的重大缺陷,相关资产中不存在对其价值有不利影响的有害物质,资产所在地无危险物及其他有害环境条件对该等资产价值产生不利影响。 (8)评估人员已对评估对象所涉及房地产、设备等有形资产从其可见实体外部进行勘察,并尽职对其内部存在问题进行了解,但未对相关资产的技术数据、技术状态、结构、附属物等组织专项技术检测。除评估师所知范围之外,假设评估对象所涉及的机器设备、车辆等无影响其持续使用的重大技术故障,假设其关键部件和材料无潜在的质量缺陷。 (9)除本报告有特别说明外,假设评估对象不会受到已经存在的或将来可能承担的抵押、担保事宜,以及特殊的交易方式等因素对其价值的影响。 (10)假设国家宏观经济政策不会发生重大变化,以及不会遇有其他人力不可抗拒因素或不可预见因素对评估对象价值造成重大不利影响。 (11)假设本次评估中各项资产均以评估基准日的实际存量为前提,有关资产的现行市价以评估基准日的国内有效价格为依据。 (12)假设被评估单位在评估目的经济行为实现后,仍将按照原有的经营目的、经营方式、管理水平、财务结构,以及所处行业状况及市场状况下持续经营下去,能连续获利,其收益可以预测。 (13)假设评估对象所涉及资产在评估目的经济行为实现后,仍按照预定之开发经营计划、开发经营方式持续开发或经营。 (14)假设国家现行的有关法律法规及行政政策、产业政策、金融政策、税收政策等宏观政策环境相对稳定。除非另有说明,假设被评估单位经营完全遵守所有有关的法律法规。 (15)假设国际金融和全球经济环境、国家宏观经济形势无重大变化,本次交易各方所处地区的政治、经济和社会环境无重大变化。 (16)假设有关利率、汇率、赋税基准及税率、政策性征收费用等不发生重大变化。 (17)假设被评估单位在持续经营期内的任一时点其资产的表现形式是不同的。 (18)假设被评估单位将维持评估基准日的投资总额、财务杠杆等基本保持不变。 (19)假设被评估单位按评估基准日现有的管理水平继续经营,被评估单位管理层是负责和尽职工作的,且管理层相对稳定和有能力担当其职务,不考虑将来经营者发生重大调整或管理水平发生重大变化对未来预期收益的影响。 (20)假设被评估单位未来将采取的会计政策和编写本报告时所采用的会计政策在重要方面基本一致。 (21)假设本次评估测算的各项参数取值不受到通货膨胀因素的影响。 (22)假设其在建工程-乌海化工电石项目于2012年底能全部完工并投入正常生产。 4、收益模型及主要评估参数 采用收益法评估被评估单位企业价值,即通过预测被评估单位的未来预期收益,将其资本化或通过适当的折现率折算为现值并加总,以此来确定被评估单位的企业价值。 (1)评估模型 考虑被评估单位成立时间的长短、历史经营情况,尤其是经营和收益稳定状况、未来收益的可预测性,我们采用未来收益折现法评估,其中未来预期收益采用现金流口径,即采用被评估单位预期企业自由现金流量折现(DCF)的评估模型。 (2)计算公式:(折现) 股东全部权益价值=企业整体价值-有息债务价值 其中: 企业整体价值=经营性资产价值+溢余资产+非经营性资产价值 经营性资产价值=待估权益预期收益折现值=待估权益预测期各期预期收益的现值+待估权益预测期之后预期收益(终值)的现值 预测期期间是指从评估基准日至企业达到相对稳定经营状况的时间。 ■ 其中各项参数分别为: P:经营性资产价值评估值; i:预测期各期距离评估基准日的时间间隔,单位为年; t0:待估权益预测期中预期收益的起始时点距评估基准日的时间间隔,单位为年; tn:待估权益预测期期间预期收益的终止时点距评估基准日的时间间隔,单位为年; Ri:预测期距离评估基准日i年的时点,待估权益预期收益预测值; Rn:待估权益预测期之后的预期收益; r:与待估权益预期收益匹配的折现率。 (3)应用收益法时的主要参数选取 ①预期收益及实现收益的时点 根据本项目评估对象的具体情况,评估人员通过下式预测确定待估权益预期收益Ri: 预期收益Ri =预期企业自由现金流量=收入-成本费用-税收+折旧与摊销+利息费用×(1-企业所得税率)-资本性支出-净营运资金变动 其中,预期收益中包括被评估单位于评估基准日及以前年度已实现利润中可分配但尚未分配的利润,未扣除待估权益的所有者持有该权益期间为管理该项权益而需支付的成本费用,以及取得该等预期收益时可能需在中华人民共和国境内支付的税项与相关费用。 预期收益实现的时点按被评估单位章程及有关合同规定的年度收益分配时点确定。 ②预测期 为合理地预测被评估单位未来年度营业收入及收益的变化规律及其趋势,应选择可进行预测的尽可能长的预测期。根据被评估单位经营状况和发展前景、所在行业现状及发展前景,预测期取自评估基准日起的后5个完整收益年度。 ③预期收益的持续时间 由于被评估单位的章程、合资合同等文件未对企业的经营期限做出规定,国家有关法律法规也未对被评估单位所处行业的经营期限有所限制。评估人员根据被评估单位的经营业务特点及其对未来发展潜力和前景的判断,认为被评估单位具有市场竞争能力和可持续经营能力,在正常情况下,被评估单位将一直持续经营,因此,评估人员设定预期收益的持续时间为永续年期。 ④预期收益终止时,待估权益的清算价值 由于被评估单位一直持续经营,待估权益存在预期收益的持续时间为无穷,故设定待估权益在永续经营期之后的清算价值为零。 ⑤待估权益预期收益的折现率 由于本项目评估模型采用被评估单位预期企业自由现金流量折现的评估模型,按照与预期收益同一口径选择折现率的原则, 评估人员采用加权平均资本成本模型(WACC)估算预期收益适用的折现率: ■ 式中: ■ re:股权资本成本,通过资本资产定价模型(CAPM)确定股权资本成本; re = rf + βe×(rm - rf) +ε 式中: rf:无风险报酬率; rm:市场预期报酬率; βe:评估对象股权资本的预期市场风险系数; ε:评估对象的特性风险调整系数。 其中,评估人员参考评估基准日近期的中国国债交易市场的收益率数据,选取与待估权益收益年限相近的国债收益率作为无风险报酬率。 (4)溢余资产价值的确定 溢余资产是指与被评估单位收益无直接关系的,超过被评估单位经营所需的多余资产。经分析,被评估单位无明显的溢余资产。 (5)非经营性资产价值的确定 非经营性资产是指与被评估单位收益无直接关系的,不产生效益并扣除非经营性负债后的资产价值。经分析,被评估单位的非经营性资产主要包括在收益预测中未计及收益的在建工程、长期投资-中谷矿业公司。非经营性资产和负债主要采用资产基础法评估。 5、预估值增值的原因 预估的评估值比2012年2月29日的账面净资产增值较大,主要原因为:标的资产2012年2月29日账面净资产值为乌海化工合并报表各项资产账面值合并数据剔除负债后的净值,而预估的评估值则是以2012年2月29日为基准日,对标的资产采用收益现值法对乌海化工资产进行评估,体现了购买资产未来盈利能力所带来的价值。最终的评估值将由具有证券从业资格的资产评估机构的评估报告结果确定。 (下转D16版) 本版导读:
|

