证券时报网络版郑重声明经证券时报社授权,证券时报网独家全权代理《证券时报》信息登载业务。本页内容未经书面授权许可,不得转载、复制或在非证券时报网所属服务器建立镜像。欲咨询授权事宜请与证券时报网联系 (0755-83501827) 。 |
丽江玉龙旅游股份有限公司2015年度报告摘要 2016-03-15 来源:证券时报网 作者:
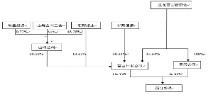
一、重要提示 本年度报告摘要来自年度报告全文,为全面了解本公司的经营成果、财务状况及未来发展规划,投资者应当到证监会指定媒体仔细阅读年度报告全文。 董事、监事、高级管理人员异议声明 ■ 声明 除下列董事外,其他董事亲自出席了审议本次年报的董事会会议 ■ 非标准审计意见提示 □ 适用 √ 不适用 董事会审议的报告期普通股利润分配预案或公积金转增股本预案 √ 适用 □ 不适用 是否以公积金转增股本 □ 是 √ 否 公司经本次董事会审议通过的普通股利润分配预案为:以422,685,163为基数,向全体股东每10股派发现金红利1元(含税),送红股0股(含税),不以公积金转增股本。 董事会决议通过的本报告期优先股利润分配预案 □ 适用 √ 不适用 公司简介 ■ 二、报告期主要业务或产品简介 经依法登记,《公司章程》及营业执照登记的经营范围为:经营旅游索道及其相关配套服务;对旅游、房地产、酒店、交通、餐饮等行业投资、建设、保险兼业代理,代理险种:机动车辆险、企业财产险、货运险、建安工险、健康险、人身意外险、责任险。 具体业务如下: 1、旅游索道:公司目前经营的索道为玉龙雪山索道、云杉坪索道、牦牛坪索道。玉龙雪山索道引进意大利LEITNER公司的技术和设备,起于3356米处的高原原始森林中,终至海拔4506米的雪山台地,全长2968米,垂直高差1150米。是目前国内唯一一条双层、救援索道全线贯通的索道,集客运、救援为一体的旅游索道。云杉坪位于玉龙雪山东麓的山箐里,海拔3261米,是一块深藏在原始云杉林中的巨大草坪。索道全长958米,垂直高差265米。采用8人座全封闭式豪华吊厢,乘坐安全舒适,游人可轻松遍览云海杉林风光,感受爱情圣地的精神洗礼。牦牛坪索道线路全长1200米,垂直海拔高度360米,乘坐牦牛坪索道数分钟即可登临牦牛坪,游人可一路看尽雪原美景。牦牛坪东起丽鸣公路,南临黑水河,西依玉龙雪山东麓,北达雪花村上部面积16.6平方公里的雪山草甸牧场。景区内牦牛雪原、牦牛雪谷、黑水幽谷、黑水瀑布冰桥、雪花湖、瑶池、牦牛溪、锦绣草甸、烂漫山花、丽江铁杉林、大果红杉林、黄背栎林、雪花村落、藏家民风等景点散落。 2、印象丽江文艺演出:《印象·丽江》是由张艺谋、王潮歌、樊跃等著名艺术家策划、创作、执导的大型实景演出,历时一年多完成编创工作,于2006年7月开始正式公演,是继《印象·刘三姐》取得成功之后张艺谋编创团队,打造的又一旅游文化精品演出。剧场正对玉龙雪山,蓝天、白云、雪山、原野构成了一幅天然的剧场屏幕,巨大的红色山岩状舞台在观众前面铺开,来自五湖四海的游客与雪山相对而坐,沐浴着高原的阳光雨露,呼吸着雪山旷野的清新空气,开始观看一场视觉与心灵高度震撼的灵魂之演。《印象·丽江》全篇分为《古道马帮》、《对酒雪山》、《天上人间》、《打跳组歌》、《鼓舞祭天》和《祈福仪式》共六大部分。 3、酒店:报告期内,公司经营的酒店为和府洲际度假酒店、丽江古城英迪格酒店、丽江古城丽世酒店,2016年1月,公司投资兴建的茶马道德钦奔子栏丽世酒店建成开业。和府洲际度假酒店、丽江古城英迪格酒店委托洲际酒店集团进行管理,丽江丽世酒店和茶马道德钦奔子栏丽世酒店委托丽世度假村及酒店管理集团进行管理。 4、其他业务:公司投资建设的丽江5596商业文化街的经营方式主要为出租;玉龙雪山游客综合服务中心主要为游客提供餐饮服务,公司下属的龙德公司为游客提供旅游配套服务,公司还参股白鹿旅行社、旅游观光车公司、龙健公司,分别持有白鹿旅行社36%、旅游观光车公司20%、龙健公司47.37%的股权。 报告期内,公司主要业务的构成没有发生重大变化,公司业绩的主要驱动因素为索道业务和印象丽江表演业务。 三、主要会计数据和财务指标 1、近三年主要会计数据和财务指标 公司是否因会计政策变更及会计差错更正等追溯调整或重述以前年度会计数据 □ 是 √ 否 单位:人民币元 ■ 2、分季度主要会计数据 单位:人民币元 ■ 上述财务指标或其加总数是否与公司已披露季度报告、半年度报告相关财务指标存在重大差异 □ 是 √ 否 四、股本及股东情况 1、普通股股东和表决权恢复的优先股股东数量及前10名股东持股情况表 单位:股 ■ 2、公司优先股股东总数及前10名优先股股东持股情况表 □ 适用 √ 不适用 公司报告期无优先股股东持股情况。 3、以方框图形式披露公司与实际控制人之间的产权及控制关系 ■ 五、管理层讨论与分析 1、报告期经营情况简介 2015年度,公司实现营业总收入78,601.22万元,同比增长5.82%;归属于上市公司股东的净利润为19,725.03万元,同比增长8.94%;截止2015年12月31日,公司总资产273,969.84万元,归属于母公司的所有者权益205,426.90万元,较上年分别增长4.84%、8.08%,完成了年初制定的经营指标。具体经营情况如下: 1.索道业务:2015年三条索道共计接待游客369.62万人次,同比增长32.40万人次,增长率为9.61%;索道业务共实现营业收入41,645.45万元,同比增长25.56%,索道业务的增长点来自于玉龙雪山索道,2015年,玉龙雪山索道接待226.11万人次,同比增长68.48万人次,增长率为43.44%。 2.印象丽江:2015年印象丽江共计演出896场,共接待游客202万人次,同比下降14.36%;营业收入21,940.22万元,同比下降14.01%;实现净利润8,899.02万元,同比下降13.46%。印象丽江业绩下降的原因是由于演艺市场竞争加剧,加之旅行社之间业务竞争激烈,部分旅行社通过减少游览项目、增加时间购物等降低成本。 3.和府酒店公司(包含洲际酒店、英迪格酒店、丽世酒店、5596商业街):2015年和府酒店公司实现营业收入9,916.06万元,同比下降9.46%,亏损3,726.96万元,主要原因是:(1)丽江市场同级别酒店增加,市场竞争加剧,导致酒店入住率及平均房价较2014年均有所下降;2015年末,和府皇冠假日酒店升级为和府洲际度假酒店,新增升级改造及相关费用的摊销。(3)由于租户经营环境变化,经营情况不佳,报告期内,公司对5596商业街商户实施了免租政策及对原有商户进行了清理致使租金收入较2014年下降。 公司作为旅游服务企业,坚持以旅游服务为主业,不断延伸旅游服务产业链的经营目标,酒店业在旅游服务产业链中是重要的一个子行业,是不可或缺的一个环节,公司将加强对酒店的经营与管理,增收节支,加强市场营销工作,改善酒店业务的经营业绩。 4、2015年公司优化资源配置,进一步理顺投资管理机制,保证了项目建设的顺利开展。公司积极推进香巴拉月光城、奔子栏丽世酒店等项目建设、着力开展泸沽湖景区综合开发等项目的前期工作、对大香格里拉区域的旅游资源、市场情况、意向选址等方面进行了深入的调研,同时在全国范围积极寻找投资储备项目,对昆明、青海、西藏、广西、海南等地的相关项目做了广泛的调研,未来,将持续关注具备投资价值的项目。 2、报告期内主营业务是否存在重大变化 □ 是 √ 否 3、占公司主营业务收入或主营业务利润10%以上的产品情况 √ 适用 □ 不适用 单位:元 ■ 4、是否存在需要特别关注的经营季节性或周期性特征 □ 是 √ 否 5、报告期内营业收入、营业成本、归属于上市公司普通股股东的净利润总额或者构成较前一报告期发生重大变化的说明 □ 适用 √ 不适用 6、面临暂停上市和终止上市情况 □ 适用 √ 不适用 六、涉及财务报告的相关事项 1、与上年度财务报告相比,会计政策、会计估计和核算方法发生变化的情况说明 □ 适用 √ 不适用 公司报告期无会计政策、会计估计和核算方法发生变化的情况。 2、报告期内发生重大会计差错更正需追溯重述的情况说明 □ 适用 √ 不适用 公司报告期无重大会计差错更正需追溯重述的情况。 3、与上年度财务报告相比,合并报表范围发生变化的情况说明 √ 适用 □ 不适用 1、处置子公司 2015年9月,公司以33万元价格处置子公司龙辰公司100%股权后,龙辰公司不再纳入合并报表范围。 2、清算清体 2015年1月,公司吸收合并全资子公司睿龙公司,睿龙公司不再纳入合并报表范围。 3、新设主体 2015年7月,公司设立龙途旅行社,龙途旅行社纳入合并报表范围。 4、董事会、监事会对会计师事务所本报告期“非标准审计报告”的说明 □ 适用 √ 不适用 5、对2016年1-3月经营业绩的预计 □ 适用 √ 不适用 丽江玉龙旅游股份有限公司 董事长:和献中 2016年3月11日
股票代码:002033 股票简称:丽江旅游 公告编号:2016011 丽江玉龙旅游股份有限公司 第五届董事会第十六次会议决议公告 本公司及董事会全体成员保证信息披露内容的真实、准确和完整,没有虚假记载、误导性陈述或重大遗漏。 丽江玉龙旅游股份有限公司(以下简称“公司”)第五届董事会第十六次会议于2016年3月11日在茶马道德钦奔子栏丽世酒店会议室召开,公司已于2016年3月1日以通讯方式发出会议通知,会议应出席董事9名,实际亲自出席董事8名,董事谢晓峰因病未能出席,委托和献中董事长代为出席,会议由和献中董事长主持,公司监事及高级管理人员列席了会议。会议的召集、召开符合《公司法》和《公司章程》的规定,会议经充分讨论,以举手表决的方式通过了以下议案: 1、审议通过《2015年度总经理工作报告》 表决结果:9票赞成、0票反对、0票弃权 2、审议通过《2015年度董事会工作报告》 《2015年度董事会工作报告》详见同日登载于巨潮资讯网(www.cninfo.com.cn)的《2015年度报告全文》·第三节及第四节。 本议案尚需提请股东大会审议。 表决结果:9票赞成、0票反对、0票弃权 3、审议通过《2015年度财务决算报告》 2015年度公司实现的营业总收入786,012,209.80 元,归属于上市公司股东的净利润197,250,254.78 元。截止到2015年12月31日,公司总资产2,739,698,417.29元,负债561,057,983.08 元,归属于上市公司股东的所有者权益2,054,269,025.14元。具体情况详见《2015年度报告全文》·第十节·财务报告。 本议案尚需提交股东大会审议。 表决结果:9票赞成、0票反对、0票弃权 4、审议通过《2015年度报告及其摘要》 公司《2015年度报告摘要》刊载于《证券时报》、《中国证券报》,《2015年度报告全文及摘要》刊载于巨潮资讯网(http://www.cninfo.com.cn)。 本议案需提请股东大会审议。 表决结果:9票赞成、0票反对、0票弃权 5、审议通过《2015年度利润分配预案》 经中审众环会计师事务所(特殊普通合伙)审计,公司2015年实现归属于上市公司股东的净利润(合并数) 197,250,254.78 元,母公司实现净利润数为253,743,698.52 元,按母公司实现净利润253,743,698.52提取10%的法定盈余公积后,可供股东分配的利润为648,184,334.99元, 综合考虑公司长远发展和投资者利益,公司拟定2015年度利润分配预案为: 以截止2015年12月31日公司总股本422,685,163股为基数,向全体股东每10股派发现金红利1.00元(含税),本次现金红利分配共计42,268,516.30元。不转增不送股。 方案实施后母公司留存未分配利润605,915,818.69元,结转以后年度进行分配。 公司独立董事对利润分配方案发表了意见,详见同日登载于巨潮资讯网(http://www.cninfo.com.cn)的《独立董事对相关事项的独立意见》。 本议案尚需提交2015年度股东大会审议。 表决结果:9票赞成、0票反对、0票弃权 6、审议通过《2015年度内控制自我评价报告》 《2015年度内部控制自我评价报告》同日登载于巨潮资讯网(www.cninfo.com.cn)。 表决结果:9票赞成、0票反对、0票弃权 7、审议通过《公司内部控制规则落实自查表》 《公司内部控制规则落实自查表》同日登载于巨潮资讯网(www.cninfo.com.cn)。 表决结果:9票赞成、0票反对、0票弃权 8、审议通过《关于聘请2016年度审计机构的议案》 经公司董事会审议通过,拟续聘中审众环会计师事务所作为公司2016年度的审计机构,继续为本公司进行相关的审计服务,聘期一年,年度审计费用不超过70万元,具体费用授权公司经营班子与审计机构在上限范围内协商确定。 本议案尚需提交股东大会审议。 表决结果:9票赞成、0票反对、0票弃权。 公司独立董事关于续聘会计师事务所的独立意见: 作为公司独立董事,现就公司聘请2016年度审计机构发表如下意见:中审众环会计师事务所在担任公司的审计机构时,勤勉尽责,坚持公允、客观的态度进行独立审计,对公司业务较熟悉,有利于更好地开展审计工作,公司审议本议案前已经我们独立董事的认可,并由审计委员会审议通过后提交董事会,我们同意聘请中审众环事务所(特殊普通合伙)作为2016年度审计机构。 9、审议通过《关于与白鹿旅行社2016年日常关联交易预计的议案》 同意公司与白鹿旅行社在2016年就索道票销售、印象演出票及酒店服务所发生的关联交易预计总额不超过6,400万元,公司独立董事亦出具了独立意见,详见同日登载于《证券时报》、《中国证券报》以及巨潮资讯网(http://www.cninfo.com.cn)上的《关于与白鹿旅行社日常关联交易预计的公告》。 表决结果:7票赞成、0票反对、0票弃权,同时出任白鹿旅行社董事的本公司董事和献中、刘晓华先生回避表决。 10、审议通过《董事会关于2015年度募集资金存放与实际使用情况的专项报告》 具体内容详见同日登载于巨潮资讯(www.cninfo.com.cn)上的《董事会关于2015年度募集资金存放与实际使用情况的专项报告》。 表决结果:9票赞成、0票反对、0票弃权 11、审议通过《2015年度企业社会责任报告》 《公司2015年度企业社会责任报告》同日登载于《证券时报》、《中国证券报》以及巨潮资讯网(http://www.cninfo.com.cn)。 表决结果:9票赞成、0票反对、0票弃权 12、审议通过《关于使用部分闲置募集资金及自有资金购买理财产品的议案》 董事会同意根据《上市公司监管指引第2号——上市公司募集资金管理和使用的监管要求》及《深圳证券交易所中小板公司规范运作指引》的相关规定,使用总额不超过4亿元的暂时闲置募集资金、使用不超过2亿元的自有资金购买银行理财产品,详见同日登载于《证券时报》、《中国证券报》及巨潮资讯网(www.cninfo.com.cn)的《关于使用部分闲置募集资金及自有资金购买理财产品的公告》 表决结果:9票赞成、0票反对、0票弃权 13、审议通过《关于召开2015年度股东大会的议案》 董事会定于2016年4月8日召开2015年度股东大会,会议召开具体事宜详见同日登载于《证券时报》、《中国证券报》及巨潮资讯网(www.cninfo.com.cn)的《关于召开2015年度股东大会的通知》。 表决结果:9票赞成、0票反对、0票弃权 特此公告。 丽江玉龙旅游股份有限公司董事会 2016年3月15日
股票代码:002033 股票简称:丽江旅游 公告编号:2016012 丽江玉龙旅游股份有限公司 第五届监事会第十三次会议决议公告 本公司及监事会全体成员保证信息披露内容的真实、准确和完整,没有虚假记载、误导性陈述或重大遗漏。 丽江玉龙旅游股份有限公司(以下简称“公司”)第五届监事会第十三次会议于2016年3月11日在茶马道德钦奔子栏丽世酒店会议室召开,本次会议应出席监事5名,实际亲自出席监事5名。会议由监事会召集人王倩主持。会议审议通过了以下议案: 1、会议以5票同意,0票反对,0票弃权通过了《丽江玉龙旅游股份有限公司2015年度监事会工作报告》,本议案还需提交2015年度股东大会审议; 2、会议以5票同意,0票反对,0票弃权通过了《丽江玉龙旅游股份有限公司2015年度财务决算报告》,本议案还需提交2015年度股东大会审议; 3、会议以5票同意,0票反对,0票弃权通过了《丽江玉龙旅游股份有限公司2015年度报告》和《丽江玉龙旅游股份有限公司2015年度报告摘要》,本议案还需提交2015年度股东大会审议; 经审核,监事会认为董事会编制和审核丽江玉龙旅游股份有限公司2015年年度报告的程序符合法律、行政法规和中国证监会的规定,报告内容真实、准确、完整地反映了上市公司的实际情况,不存在任何虚假记载、误导性陈述或者重大遗漏。 4、会议以5票同意,0票反对,0票弃权通过了《公司2015年度利润分配议案》,本议案还需提交2015年度股东大会审议。 5、会议以5票同意,0票反对,0票弃权通过了《关于2015年度募集资金存放与实际使用情况的专项报告》; 6、会议以5票同意,0票反对,0票弃权通过了《2015年度内部控制自我评价报告》; 监事会认为:公司现有的内控制度已覆盖了公司运营的各层面和各环节,形成了规范的管理体系,能够预防和及时发现、纠正公司运营过程可能出现的错误,保护公司资产的安全完整,保证会计记录和会计信息的真实性、准确性和及时性。公司内部控制体系和内部控制的实际情况符合国家有关法律、法规和监管部门的相关要求,公司内部控制制度健全且能有效运行。监事会对公司内部控制自我评价报告无异议。 7、会议以5票同意,0票反对,0票弃权通过了《关于与白鹿旅行社2016年日常关联交易预计的议案》 监事会认为,白鹿旅行社是丽江的主要旅行社之一,长期以来与公司保持了紧密的合作,是公司团队游客的重要来源,公司向白鹿旅行社销售索道票及提供酒店服务所涉及的关联交易是必要的。由于团队游客是公司重要的游客来源,与包括白鹿旅行社在内的各家旅行社形成紧密的合作关系对公司的业务发展有重大意义,将有助于提升公司的经营业绩。该项关联交易已经公司第五届董事会第十六次会议审议、关联董事回避后表决通过,其程序是合法、合规的。 公司与白鹿旅行社的交易按照市场原则定价,交易公允,符合公开、公平、公正的原则,关联交易不存在损害公司及股东利益的情形。 8、会议以5票同意,0票反对,0票弃权通过了《关于使用部分闲置募集资金及自有资金购买理财产品的议案》 监事会认为:本次使用闲置募集资金及自有资金购买理财产品的决策程序符合相关规定,在保障资金安全的前提下,公司使用最高额度不超过人民币4亿元的闲置募集资金及2亿元的自有资金投资于安全性高,流动性好的理财产品,有利于提高闲置募集资金的资金收益,能够获得一定投资效益。同时又不影响募集资金投资项目及公司业务的正常进行,不存在变相改变募集资金投向或损害股东利益的情形,同意公司董事会使用部分闲置募集资金及自有资金购买理财产品的决定。 特此公告。 丽江玉龙旅游股份有限公司监事会 2016年3月15日
股票代码:002033 股票简称:丽江旅游 公告编号:2016016 丽江玉龙旅游股份有限公司 关于召开2015年度股东大会的通知 本公司及董事会全体成员保证信息披露内容的真实、准确和完整,没有虚假记载、误导性陈述或重大遗漏。 丽江玉龙旅游股份有限公司(以下简称“公司”)第五届董事会第十六次会议审议通过了《关于召开2015年度股东大会的议案》。现就召开2015年度股东大会(以下简称“本次股东大会”)相关事项通知如下: 一、会议召开的基本情况 (一)本次股东大会的召开时间: 1、现场会议召开时间:2016年4月8日下午15:00; 2、网络投票时间: a)通过深圳证券交易所交易系统进行网络投票的具体时间为:2016年4月8日上午9:30-11:30,下午13:00-15:00; b)通过深圳证券交易所互联网投票系统投票的具体时间为:2016年4月7日下午15:00至2016年4月8日下午15:00期间的任意时间。 (二)股权登记日:2016年4月1日 (三)现场会议召开地点:云南省丽江市古城区祥和路276号 丽江和府洲际度假酒店会议室 (四)召集人:公司董事会 (五)会议方式:本次会议采取现场投票与网络投票相结合的方式。本次股东大会将通过深圳证券交易所交易系统和互联网投票系统向公司股东提供网络形式的投票平台,股东可以在网络投票时间内通过上述系统行使表决权。 (六)参加会议的方式:公司股东只能选择现场、网络或其他表决方式中的一种。同一表决权出现重复表决的以第一次投票结果为准。 (七)出席会议人员 1、凡2016年4月1日下午交易结束后在中国证券登记结算有限责任公司深圳分公司登记在册的公司股东均有权以本通知公布的方式出席本次股东大会并参加表决;不能亲自出席现场会议的股东可授权他人代为出席(被授权人不必为本公司股东),或在网络投票时间内参加网络投票。 2、公司董事、监事和高级管理人员。 3、公司聘请的见证律师、董事会邀请的其他嘉宾。 二、本次股东大会审议事项 1、审议《2015年度董事会工作报告》; 2、审议《2015年度监事会工作报告》; 3、审议《2015年度财务决算报告》; 4、审议《2015年度利润分配议案》; 5、审议《2015年年度报告及其摘要》; 6、审议《关于聘请2016年度审计机构的议案》; 公司独立董事将在本次股东大会上述职。 以上议案中议案4、议案6为涉及影响中小投资者利益的重大事项,公司将对中小投资者的表决进行单独计票并公开披露。 以上议案已经公司第五届董事会第十六次会议或第五届监事会第十三次会议审议通过,决议公告及相关公告刊登在2016年3月15日的《证券时报》、《中国证券报》以及巨潮资讯网(www.cninfo.com.cn)上。 三、本次股东大会现场会议的登记方法 (一)登记方式: 1、法人股东应持股东账户卡、持股凭证、营业执照复印件、法定代表人授权委托书或法定代表人证明书及出席人身份证办理登记手续; 2、自然人股东须持本人身份证、持股凭证、证券账户卡;授权委托代理人持身份证、持股凭证、授权委托书(附件)、委托人证券账户卡办理登记手续。异地股东可采用信函或传真的方式登记。 (二)登记时间:2016年4月5日起(上午8:30——下午17:00)。 (三)登记地点及授权委托书送达地点:丽江玉龙旅游股份有限公司证券部 地址:丽江市古城区香格里大道760号丽江玉龙旅游大楼 邮政编码:674100 电话:0888-5306320 传真:0888-5306333 会务事项咨询:联系人:王岚;联系电话:0888-5306320 四、参与网络投票的股东的身份认证与投票程序 在本次股东大会上,股东可以通过深交所交易系统和互联网投票系统(地址为http://wltp.cninfo.com.cn)参加投票,网络投票的相关事宜说明: (一)通过深交所交易系统投票的程序 1、投票代码:深市股东的投票代码为“362033”。 2、投票简称:“丽江投票”。 3、投票时间:2016年4月8日的交易时间,即9:30—11:30 和13:00—15:00。 4、在投票当日,“丽江投票”“昨日收盘价”显示的数字为本次股东大会审议的议案总数。 5、通过交易系统进行网络投票的操作程序: (1)进行投票时买卖方向应选择“买入”。 (2)在“委托价格”项下填报股东大会议案序号。100元代表总议案,1.00元代表议案1,2.00元代表议案2,依此类推。每一议案应以相应的委托价格分别申报。股东对“总议案”进行投票,视为对除累积投票议案外的所有议案表达相同意见。 表1 股东大会议案对应“委托价格”一览表 ■ (3)在“委托数量”项下填报表决意见或选举票数。对于不采用累积投票制的议案,在“委托数量”项下填报表决意见,1股代表同意,2股代表反对,3股代表弃权。 表2 表决意见对应“委托数量”一览表 ■ (4)在股东大会审议多个议案的情况下,如股东对所有议案(包括议案的子议案)均表示相同意见,则可以只对“总议案”进行投票。 如股东通过网络投票系统对“总议案”和单项议案进行了重复投票的,以第一次有效投票为准。即如果股东先对相关议案投票表决,再对总议案投票表决,则以已投票表决的相关议案的表决意见为准,其它未表决的议案以总议案的表决意见为准;如果股东先对总议案投票表决,再对相关议案投票表决,则以总议案的表决意见为准。 (5)对同一议案的投票只能申报一次,不能撤单; (6)不符合上述规定的投票申报无效,深交所交易系统作自动撤单处理,视为未参与投票。 (二)通过互联网投票系统的投票程序 1、互联网投票系统开始投票的时间为2016年4月7日(现场股东大会召开前一日)下午3:00,结束时间为2016年4月8日(现场股东大会结束当日)下午3:00。 2、股东通过互联网投票系统进行网络投票,需按照《深交所投资者网络服务身份认证业务实施细则》的规定办理身份认证,取得“深交所数字证书”或“深交所投资者服务密码”。 3、股东根据获取的服务密码或数字证书,可登录http://wltp.cninfo.com.cn在规定时间内通过深交所互联网投票系统进行投票。 (三)网络投票其他注意事项 1、网络投票系统按股东账户统计投票结果,如同一股东账户通过深交所交易系统和互联网投票系统两种方式重复投票,股东大会表决结果以第一次有效投票结果为准。 2、股东大会有多项议案,某一股东仅对其中一项或者几项议案进行投票的,在计票时,视为该股东出席股东大会,纳入出席股东大会股东总数的计算;对于该股东未发表意见的其他议案,视为弃权。 五、其他事项 1、本次股东大会的现场会议会期半天,出席会议的股东住宿、交通费用自理。 2、网络投票期间,如投票系统遇突发重大事件的影响,则本次会议的进程另行通知。 六、备查文件 1、提议召开本次股东大会的董事会决议; 2、深交所要求的其他文件。 特此公告。 丽江玉龙旅游股份有限公司董事会 2016年3月15日 附件: 授权委托书 兹授权委托_________先生(女士)代表本人/本公司出席丽江玉龙旅游股份有限公司2015年度股东大会,并代表本人依照以下指示对下列议案进行表决。若委托人没有对表决权的形式、方式做出具体指示,受托人可行使酌情裁量权,以其认为适当的方式投票同意、反对或弃权。 ■ 委托人(签字): 受托人(签字): 身份证号(营业执照号码): 受托人身份证号: 委托人持有股数: 委托人股东账号: 委托书有效期限: 签署日期:2016年 月 日 附注: 1、请在“同意”、“反对”、“弃权”任何一栏内打“√”,其余两栏打“×”。 2、授权委托书剪报、复印或按以上格式自制均有效;单位委托须加盖单位公章。
股票代码:002033 股票简称:丽江旅游 公告编号:2016014 丽江玉龙旅游股份有限公司 关于与白鹿旅行社2016年度日常关联交易预计的公告 本公司及董事会全体成员保证信息披露内容的真实、准确和完整,没有虚假记载、误导性陈述或重大遗漏。 一、日常关联交易基本情况 (一)关联交易概述 2016年3月11日,公司第五届董事会第十六次会议审议通过了《关于与白鹿旅行社2016年日常关联交易预计的议案》,同意公司2016年度与云南丽江白鹿国际旅行社有限公司(以下简称“白鹿旅行社”)关联交易预计总额不超过6,400万元。公司董事会在审议本项关联交易时,出任白鹿旅行社董事的本公司董事和献中、刘晓华先生回避表决;董事会以7票赞成、0票弃权、0票反对审议通过了议案。 本公司持有白鹿国际旅行社股本总额的36%,为其第一大股东,本公司向其派出3名董事,白鹿旅行社与本公司构成关联关系,本项交易构成关联交易。根据《公司章程》的规定此项关联交易无需提交股东大会批准。 (二)关联交易预计总金额及去年同类交易实际发生金额 由于白鹿旅行社是丽江主要的旅行社之一,公司长期以来与白鹿旅行社有较多的业务合作,公司2016年与白鹿旅行社关联交易预计总金额和2015年度实际发生金额如下: 单位:万元 ■ (三)当年年初至披露日与前述关联人累计已发生的各类关联交易的金额 2016年1月1日到本公告披露日,白鹿旅行社与公司发生的关联交易总额为467.96万元。 二、关联人介绍和关联关系 1、关联方基本情况 本次关联交易的关联方为白鹿旅行社,其基本情况如下: 法定代表人:张丽宏先生 注册资本:1,559.31万元 企业法人营业执照注册号:530700100001356 住所:丽江市古城区福慧路玉龙雪山旅游集团大楼 经营范围:旅行社业务 截至2015年12月31日,白鹿旅行社总资产4,619.99万元,净资产2,666.91万元。2015年白鹿旅行社共实现营业收入21,356.99万元,实现净利润336.48万元。 2、与公司的关联关系. 本公司持有白鹿旅行社股本总额的36%,为其第一大股东,本公司向其派出3名董事,白鹿旅行社与公司形成关联关系。 3、履约能力分析 白鹿旅行社为丽江主要的旅行社之一,具有丰富的旅行社运作经验,公司与其有长期合作关系,具备按照销售量履约付款的能力。在具体交易中,公司按月与白鹿旅行社结算,收款的风险可控。 三、关联交易定价原则及结算方式 公司与白鹿旅行社的日常关联交易主要是本公司向白鹿旅行社销售索道票、印象演出票及酒店服务,交易按市场公平原则定价,公司按照白鹿旅行社实际接待人数计算销售折扣,销售款于次月结算并支付。 四、关联交易目的和对上市公司的影响 1、白鹿旅行社是丽江的主要旅行社之一,长期以来与本公司保持了紧密合作,是公司团队游客的重要来源,公司与白鹿旅行社的关联交易是必要的。公司与白鹿旅行社之间的交易将长期持续。除白鹿旅行社之外,公司与丽江的其他旅行社也同时进行良好的合作,通过与各家旅行社的合作来促进公司业务的发展。 2、公司与白鹿旅行社的交易按照市场原则定价,交易公允,不损害上市公司利益。由于团队游客是公司重要的游客来源,与包括白鹿旅行社在内的各家旅行社形成紧密的合作关系对公司的业务发展有重大意义,将有助于提升公司的经营业绩。 3、旅行社是公司重要的销售渠道,对公司的业务发展有较大影响。由于丽江本地旅行社企业众多,本公司对任何单一的旅行社均不会形成依赖关系,销售也不会被关联方控制。在未来发展中,公司将一方面不断加强公司产品的品质和吸引力,加强对游客的宣传,强化本公司所属景区的竞争力,另一方面不断加强与白鹿旅行社的合作,促使其充分发挥公司销售渠道的作用。 五、独立董事意见 “白鹿旅行社是丽江的主要旅行社之一,长期以来与公司保持了紧密的合作,是公司团队游客的重要来源,公司向白鹿旅行社销售索道票所涉及的关联交易是必要的。由于团队游客是公司重要的游客来源,与包括白鹿旅行社在内的各家旅行社形成紧密的合作关系对公司的业务发展有重大意义,将有助于提升公司的经营业绩。公司董事会在审议本次关联交易前已获得我们的认可,并经公司第五届董事会第十六次会议审议、关联董事回避后表决通过,其程序是合法、合规的。公司与白鹿旅行社的交易按照市场原则定价,交易公允,符合公开、公平、公正的原则。关联交易不存在损害公司及股东利益的情形,我们同意上述交易”。 六、保荐人的核查意见 经核查,保荐人认为: 1、本次关联交易已经公司董事会审议批准,独立董事发表了同意意见,履行了必要的审批程序,符合《深圳证券交易所股票上市规则》等相关规定的要求; 2、本次关联交易是在公平合理、双方协商一致的基础上进行的,交易价格的确定符合公开、公平、公正的原则,交易方式符合市场规则,交易价格公允,没有损害公司及公司非关联股东,特别是中小股东的利益。保荐人对公司本次关联交易无异议。 七、备查文件 1、本公司第五届董事会第十六次会议决议; 2、独立董事关于第五届董事会第十六次会议相关议案的独立意见; 3、第五届监事会第十三次会议决议; 特此公告。 丽江玉龙旅游股份有限公司董事会 2016年3月15日
证券代码:002033 证券简称:丽江旅游 公告编号:2016015 丽江玉龙旅游股份有限公司 关于使用部分闲置募集资金及自有资金购买理财产品的公告 本公司及董事会全体成员保证信息披露内容的真实、准确和完整,没有虚假记载、误导性陈述或重大遗漏。 丽江玉龙旅游股份有限公司(以下简称“公司”)第五届董事会第十六次会议审议通过了《关于使用部分闲置募集资金及自有资金购买理财产品的议案》,同意在保证募集资金安全,不影响募集资金投资项目实施的前提下,使用总额不超过40,000万元的募集资金,使用总额不超过20,000万元的自有资金投资于安全性高、流动性好、有保本约定的银行理财产品,并授权公司管理层负责办理相关事宜。具体情况公告如下: 一、募集资金基本情况 经中国证券监督管理委员会《关于核丽江玉龙旅游股份有限公司非公开发行股票的批复》(证监许可【2013】1640 号)核准,公司非公开发行人民币普通股68,843,777股,每股发行价格为11.33元,募集资金总额779,999,993.41元,扣除各项发行费用27,360,000.00元后实际募集资金752,639,993.41元。上述募集资金已于2014年1月28日全部到位,并经中审亚太会计师事务所(特殊普通合伙)出具的中审亚太验[2014]020001号《验资报告》验证确认。公司已将募集资金进行专户存储,根据《深圳证券交易所中小企业板上市公司规范运作指引》的规定,遵循规范、安全、高效、透明的原则,公司制定了《丽江玉龙旅游股份有限公司募集资金管理制度》,对募集资金的存储、审批、使用、管理与监督做出了明确的规定,以在制度上保证募集资金的规范使用。 二、资金存在闲置的原因 1、募集资金存在闲置的原因 公司本次募集资金投资于以下项目:(单位:人民币万元) ■ 本次募投项目建设周期较长,为使项目能取得满意的效果,并尽量减少在施工过程中对设计方案的变更,需花费较长时间进行项目的规划设计,项目资金按照项目的进度分期支付,根据公司募集资金投资项目实施计划,2016年度拟投入香巴拉月光城项目不超过16,600万元,投入奔子栏精品酒店项目不超过1,700万元,游客服务中心已完工无需投入,募集资金投入金额合计不超过18,300万元,将有不少于44,811元的闲置募集资金。 2、自有资金闲置的原因 截止到2015年12月31日,公司货币资金余额137,122.02万元,扣除募集资金后,自有货币资金余额为74,011.08万元,根据公司2016年的资金使用计划,自有资金闲置金额约25,000 万元,用2亿元购买理财产品不会影响公司的正常生产经营和投资计划。 三、本次使用部分闲置募集资金及自有资金购买理财产品的基本情况 根据《上市公司监管指引第2 号-上市公司募集资金管理和使用的监管要求》、深圳证券交易所中小板公司规范运作指引》和《公司募集资金使用管理制度》的相关规定,本着股东利益最大化原则,为提高募集资金使用效率,在确保不影响募集资金项目建设和募集资金使用的前提下,公司董事会同意使用总额不超过40,000万元的募集资金,使用总额不超过20,000万元的自有资金,合计不超过60,000万元适时购买短期(不超过12个月)低风险保本型银行理财产品。具体情况如下: 1、理财产品品种的要求 (1)安全性高,满足保本要求,产品发行主体能够提供保本承诺; (2)流动性好,不得影响募集资金投资计划正常进行。 2、决议有效期 自董事会审议通过之日起一年之内有效。有效期内,公司根据募集资金投资计划,单个理财产品的投资期限不超过12个月。公司在开展实际投资行为时,将根据相关法律法规及时履行披露义务。 3、购买额度 最高额度不超过人民币6亿元,在决议有效期内该等资金额度可滚动使用。上述银行理财产品不得用于质押,如购买上述银行理财产品需开立产品专用结算账户,该账户不得存放非募集资金或用作其他用途。 4、实施方式 在额度范围内公司董事会授权管理层负责办理相关事宜。具体投资活动由财务部门负责组织实施。 5、前次购买理财产品情况 经公司第五届董事会第九次会议审议通过,2015年3 月23日,公司以暂时闲置募集资金4亿元购买招商银行丽江分行营业部的结构性存款理财产品,期限12个月,2016年3月23日,该理财产品即将到期。 四、投资风险分析及风险控制措施 尽管银行理财产品属于低风险投资品种,但金融市场受宏观经济的影响较大,公司将根据经济形势以及金融市场的变化适时适量的介入,但不排除该项投资受到市场波动的影响。针对可能发生的投资风险,公司拟定如下措施: 1、公司财务部门将及时分析和跟踪银行理财产品投向、项目进展情况,如发现或判断有不利因素,将及时采取相应措施,控制投资风险; 2、公司审计部为理财产品业务的监督部门,采用定期和不定期检查相结合的方式,对公司购买银行理财产品业务进行重点审计和监督; 3、独立董事、监事会有权对公司募集资金使用和购买理财产品情况进行监督与检查; 4、公司将依据深交所的相关规定及时履行信息披露的义务。 五、对上市公司的影响 1、公司及全资子公司本次拟使用部分闲置募集资金购买理财产品是根据公司经营发展和财务状况,在确保公司募投项目所需资金和保证募集资金安全的前提下进行的,履行了必要的法定程序,有助于提高募集资金使用效率,不影响募集资金项目的正常进行,不会影响公司主营业务的正常发展。同时,公司使用自有自己购买理财产品也充分考虑了公司的财务状况和经营与投资计划,不会影响公司正常生产经营与投资计划。 2、通过进行适度的低风险短期理财,对暂时闲置的募集资金及自有资金适时进行现金管理,能获得一定的投资收益,有利于进一步提升公司整体业绩水平,为公司和股东谋取更多的投资回报。 六、独立董事意见 独立董事发表独立意见认为:本次使用闲置募集资金投资理财产品的决策程序符合《上市公司监管指引第2号——上市公司募集资金管理和使用的监管要求》的相关规定,在保障资金安全的前提下,公司使用总额不超过40,000万元的募集资金,使用总额不超过20,000万元的自有资金,合计不超过60,000万元投资于安全性高,流动性好的理财产品(产品需有保本约定),有利于提高闲置募集资金及自有资金的现金管理收益。募集资金的使用没有与募集资金投资项目的实施计划相抵触,不影响募集资金投资项目的正常进行,不存在变相改变募集资金投向或损害股东利益的情形,公司审议该议案前已经我们事前认可,同意公司董事会使用部分闲置募集资金投资理财产品的决定。 七、监事会意见 监事会意见:本次使用闲置募集资金投资理财产品的决策程序符合相关规定,在保障资金安全的前提下,公司滚动使用总额不超过40,000万元的募集资金,使用总额不超过20,000万元的自有资金,合计不超过60,000万元投资于安全性高,流动性好的投资产品(产品需有保本约定),有利于提高闲置募集资金及自有资金的现金管理收益,能够获得一定投资效益。不影响募集资金投资项目的正常进行,不存在变相改变募集资金投向或损害股东利益的情形,同意公司董事会使用部分闲置募集资金投资理财产品的决定。 八、保荐机构及保荐代表人意见 经核查,保荐人认为:丽江旅游使用部分闲置募集资金及自有资金投资理财产品,有助于降低公司的财务成本,提高资金使用效率。募集资金的使用没有与募集资金投资项目的实施计划相抵触,不影响募集资金投资项目及公司经营活动的正常进行,不存在变相改变募集资金投向或损害股东利益的情形,保荐人对本次丽江旅游使用部分闲置募集资金及自有资金投资理财产品无异议。 九、备查文件 1、公司第五届董事会第十六次会议决议; 2、公司第五届监事会第十三次会议决议; 3、独立董事发表的独立意见; 4、国信证券股份有限公司关于丽江玉龙旅游股份有限公司使用部分闲置募集资金投资理财产品的核查意见。 特此公告。 丽江玉龙旅游股份有限公司董事会 2016年3月15日
丽江玉龙旅游股份有限公司董事会 关于募集资金存放与实际使用情况的 专项报告 根据《深圳证券交易所中小企业板上市公司规范运作指引》及相关格式指引的规定,本公司将2015 年度募集资金存放与实际使用情况专项说明如下: 一、募集资金基本情况 根据云南省人民政府国有资产监督管理委员会出具的《云南省国资委关于丽江玉龙旅游股份有限公司非公开发行股票有关事宜的批复》(云国资资运字[2013]70号),经公司2013年第一次临时股东大会审议通过,本公司向不超过10名符合相关规定条件的特定对象非公开发行股票,募集资金总额不超过7.8亿元,非公开发行股票数量不超过6,884.3777万股。 经中国证券监督管理委员会《关于核准丽江玉龙旅游股份有限公司非公开发行股票的批复》(证监许可【2013】1640 号)核准,公司非公开发行人民币普通股68,843,777股,每股发行价格为11.33元,募集资金总额779,999,993.41元,扣除各项发行费用27,360,000.00元后实际募集资金净额752,639,993.41元。上述募集资金已于2014年1月28日全部到位,并经中审亚太会计师事务所(特殊普通合伙)出具中审亚太验[2014]020001号验资报告验证。 截止2015年12月31日,募集资金使用金额及当前余额如下表所示: ■ 二、募集资金存放和管理情况 (一)募集资金的管理情况 为了规范募集资金的管理和使用,提高资金使用效率和效益,保护投资者权益,本公司依照《中华人民共和国公司法》、《中华人民共和国证券法》、《深圳证券交易所股票上市规则》及《深圳证券交易所中小企业板上市公司规范运作指引》等法律、法规和规范性文件的规定,结合公司实际情况,制订了《募集资金使用管理制度》,并已经公司2013年3月15日召开的第四届董事会第二十一次会议审议通过。 丽江玉龙旅游股份有限公司在中国农业银行股份有限公司丽江分行开立募集资金专用账户,公司全资子公司迪庆香巴拉旅游投资有限公司中国农业银行股份有限公司香格里支行开立募集资金专用账户,公司控股公司丽江龙悦餐饮经营管理有限公司和丽江灏伯雪山旅游开发有限公司在中国农业银行股份有限公司丽江分行开立募集资金专用账户,用于公司募集资金的专项存储与使用,并根据相关法律法规在2014年3月10日与上述金融机构及国信证券股份有限公司签订《募集资金三方监管协议》,明确了各方的权利和义务。《募集资金三方监管协议》与深圳证券交易所三方监管协议范本不存在重大差异,协议各方均严格按照三方监管协议的履行相关的权利和义务。 本公司在使用募集资金时严格遵照规定,募集资金的存放、使用和管理均不存在违反相关规定的情形。此外,根据募集资金投向以及募集资金的使用进度,在不影响募集资金投向的前提下,为提高暂时闲置募集资金的存储收益,本公司将部分暂时闲置的募集资金转为定期存款。 (二)募集资金专户存储情况 (1) 截至2015年12月31日,募集资金专户存储情况如下表所示: 单位:万元 ■ (2)2015年3月20日,公司第五届董事会第九次会议审议通过了《关于使用部分闲置募集资金投资理财产品的议案》, 同意公司在不影响募投项目建设和募集资金正常使用的前提下,使用不超过人民币4亿元的闲置募集资金购买短期(投资期限不超过12个月)低风险保本型银行理财产品,2015年3 月24日,公司以募集资金4亿元购买招商银行丽江分行营业部的结构性存款理财产品。 三、报告期募集资金的实际使用情况 (一)募集资金使用情况对照表 募集资金使用情况对照表详见本报告附表。 (二)募集资金投资项目的实施地点、实施方式变更情况 截止2015年12月31日止,本公司募集资金投资项目的实施地点、实施方式无变更情况。 (三)募投项目先期投入及置换情况 2014年2月20日召开的第五届董事会第二次会议审议通过了《关于以募集资金置换预先已投入募集资金投资项目的自筹资金的议案》,同意公司使用募集资金8,890.66万元置换预先已利用自筹资金投入香格里拉香巴拉月光城项目、玉龙雪山游客综合服务中心项目的资金8,890.66万元。本公司已经于2014年3月4日将募集资金8,890.66万元由募集资金专户转入公司结算账户。 (四)用闲置募集资金暂时补充流动资金情况 不适用。 (五)节余募集资金使用情况 不适用。 (六)超募资金使用情况 不适用。 (七)募集资金使用的其他情况 为提高募集资金的使用效益,公司使用暂时闲置的募集资金40,000万元购买招商银行结构性存款,具体情况如下: 单位:万元 ■ 截止2015年12月31日,本公司未发生用募集资金归还与募集资金项目无关的贷款、用募集资金存单质押取得贷款等情况。 四、变更募投项目的资金使用情况 截止2015年12月31日,本公司未发生变更募集资金投资项目的情况。 五、募集资金使用及披露中存在的问题 截止2015年12月31日,本公司募集资金使用及披露不存在重大问题。 六、专项报告的批准报出 本专项报告业经本公司董事会于2016年3月11日批准报出。 附表:募集资金使用情况对照表 丽江玉龙旅游股份有限公司 董事会 二零一六年三月十一日 附表: 募集资金使用情况对照表 (单位:人民币万元) ■ 本版导读:
发表评论:财苑热评: |

