证券时报网络版郑重声明经证券时报社授权,证券时报网独家全权代理《证券时报》信息登载业务。本页内容未经书面授权许可,不得转载、复制或在非证券时报网所属服务器建立镜像。欲咨询授权事宜请与证券时报网联系 (0755-83501827) 。 |
海南瑞泽新型建材股份有限公司发行股份购买资产并募集配套资金报告书(草案)摘要 2014-09-06 来源:证券时报网 作者:
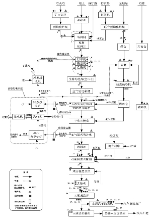
(上接B5版) 二、专业术语 ■ 本报告书摘要中若合计数与各明细数之和存在尾数差异,是由于四舍五入造成的。 第一节 本次交易概述 一、本次交易的背景 (一)国家产业政策支持水泥行业企业兼并重组 水泥行业是我国国民经济建设的重要基础材料产业。改革开放以来,我国社会经济发展迅速,固定资产投资规模持续高速增长,带动包括水泥行业在内的基础材料产业实现了快速成长,根据国家统计局发布的《2013年国民经济和社会发展统计公报》,2013年我国水泥产量达24.2亿吨,较上年增长9.3%,产量连续多年位居世界第一。但是,在水泥行业的发展过程中,低水平、重复性建设的问题严重,导致总量过剩、区域和结构分布不合理的矛盾日益突出。此外,水泥行业作为重污染、高能耗行业,亦亟需根据日益严格节能减排要求进行产业升级。 为加快水泥产业结构调整、引导水泥产业持续健康发展。近年来,我国出台了一系列控制新增产能、淘汰落后产能、支持兼并重组、鼓励节能减排的产业政策。其中,企业兼并重组作为提高水泥行业资源配置效率、调整优化产业结构的重要手段,为国家产业政策重点支持和鼓励。根据工信部、发改委和证监会等12部委联合发布的《关于加快推进重点行业企业兼并重组的指导意见》(工信部联产业〔2013〕16号),对于汽车、钢铁、水泥等重点行业,鼓励企业通过兼并重组延伸产业链。《国务院关于进一步优化企业兼并重组市场环境的意见》(国发〔2014〕14号)进一步提出,加强产业政策引导,支持企业通过兼并重组压缩过剩产能、淘汰落后产能、促进转型转产;鼓励优强企业兼并重组,带动中小企业“专精特新”发展,形成优强企业主导、大中小企业协调发展的产业格局。 (二)标的公司具有较强的区域竞争优势 水泥产业属于传统的生产制造型行业,行业竞争格局已基本稳定。按照产销规模、盈利能力、品牌影响力等指标进行排名,我国水泥生产企业分为三个梯队。第一梯队为全国性大型水泥企业,主要以中国建材、海螺水泥、中材集团、华润水泥等公司为代表,业务范围基本已经覆盖全国大部分地区,产品综合竞争实力和品牌优势突出。第二梯队为区域性大型水泥生产企业,销售区域主要集中在单一省份,尚未实现跨省经营或通过省外实现的销售收入占比不高。广东省内第二梯队企业主要为广东塔牌集团股份有限公司和广东广州越秀水泥集团有限公司。第三梯队企业为除第一梯队和第二梯队之外的水泥生产企业,该梯队企业的特征表现为产销规模小,销售半径一般为其生产所在地的周边区域。金岗水泥属于第三梯队企业。 金岗水泥虽属产销规模相对不高的第三梯队企业,但由于普通水泥产品具有一定的经济运输半径(一般情况下,公路运输200公里、铁路运输500公里、水路运输1,500公里),加之金岗水泥坐落于广东省肇庆市高要市与佛山市高明区交界处,毗邻广州、佛山等经济发达且投资密度较高的区域,其所生产的水泥产品一般情况下可以在50公里的销售半径内就地消化,具有较强的区位竞争优势。此外,金岗水泥目前拥有的一条2,500t/d新型干法窑水泥熟料生产线,生产工艺先进,符合各项国家产业政策要求;且金岗水泥拥有一座500DWT专用码头,该码头位于西江干流,水运条件便利,不仅可以满足金岗水泥目前原材料采购的运输需求,而且可以满足未来其水泥产品远距离、大规模的水路运输的要求。因此,金岗水泥在广东第三梯队水泥企业中,具有较强的市场竞争优势和发展潜力。 (三)公司具有通过兼并重组延伸产业链的现实需求 海南瑞泽的主营业务为商品混凝土及新型墙体材料的生产和销售,其中商品混凝土业务在近三年一期主营业务收入中的占比均在90%以上。自2011年发行上市以来,公司实施优化网点布局、扩大生产规模、抢占市场先机的经营策略,公司商品混凝土生产网点从2010年末3个网点270万m3/年增加到2013年末的10个网点780万m3/年,已覆盖海南主要市县,基本完成了主业布局海南的战略构想。随着商品混凝土产销规模的持续扩大,公司对于作为商品混凝土主要原材料的水泥采购需求亦大幅增加。2013年公司水泥采购量约75万吨。 但是,由于资源禀赋等方面的原因,海南省水泥工业的发展难以有效满足本省固定资产投资对于水泥的消费需求。根据海南省统计局发布的统计数据,2013年海南省水泥产量仅1,988.36万吨,水泥市场长期处于供不应求的局面,需要从广东、广西等大陆地区外购水泥。就海南瑞泽而言,近两年一期岛外采购水泥数量占公司水泥采购总量的27.87%。此外,受岛内水泥供求关系及外购水泥成本增加等因素的影响,海南省水泥市场价格亦长期大幅高于大陆地区。就海南瑞泽而言,2014年1-5月份,海南瑞泽采购水泥约29万吨,其中,岛内采购约21.5万吨,平均采购价格385元/吨;岛外采购约7.5万吨,平均采购价格约350元/吨。因此,为了降低海南岛内水泥供应紧缺给公司正常生产经营造成的影响,并有效平抑水泥采购价格、控制生产成本,公司具有向上游延伸产业链的现实需求。 二、本次交易的目的 (一)延伸产业链、发挥协同效应 水泥作为生产商品混凝土的主要原材料,其采购成本占商品混凝土单位生产成本约40%。海南省水泥市场供给不足、采购价格长期居高不下,已经成为影响公司进一步发展壮大、提升盈利水平的主要制约因素之一。2012年8月,公司投资设立怀集瑞泽,拟开展水泥业务,但由于涉及土地招拍挂程序及其他相关手续的批复进展较为缓慢,目前尚未有实质性进展。本次交易完成后,金岗水泥将成为公司的全资子公司,一方面,实现了公司向上游延伸产业链的目的,有助于保障公司水泥采购需求、控制水泥采购成本;另一方面,在节能减排等后续投入加大、产业整合力度持续加强的背景下,金岗水泥也可获得公司在资金、市场等方面的有力支持。因此,本次交易有利于公司和金岗水泥产业互补、发挥协同效应。 (二)收购优质资产、提升盈利能力 根据金岗水泥以及公司经审计的2012年、2013年的财务数据,金岗水泥营业收入分别相当于公司同期营业收入的29.31%和31.87 %,归属于母公司股东净利润分别相当于公司同期归属于母公司股东净利润的24.96% 和64.57%。此外,交易对方夏兴兰、仇国清同时承诺如标的股权在2014年度完成交割,金岗水泥2014年、2015年、2016年经审计的归属于母公司股东的扣除非经常性损益后的净利润分别不低于人民币4,000万元、5,000万元、6,000万元;如标的股权在2015年度完成交割,则承诺金岗水泥2015年、2016年、2017年经审计的归属于母公司股东的扣除非经常性损益后的净利润分别不低于人民币5,000万元、6,000万元、6,000万元。本次交易完成后,公司在业务规模、盈利水平等方面有望得到大幅提升。需要说明的是,上述结论是以承诺利润的实现为前提。提请投资者关注业绩承诺存在不能实现的风险。 (三)通过兼并收购、实现跨越发展 公司商品混凝土和新型墙体材料业务均属建筑材料行业,处于水泥、砂石等上游原材料行业和房地产、基础设施建设等下游产业之间,长期经受上游原材料价格波动、下游市场需求变化的双重经营压力。在公司现有业务发展已日臻成熟的情况下,通过内部挖潜的方式继续提升公司盈利能力的空间有限,积极探索对上游行业的整合是公司进一步发展壮大的必由之路。水泥行业是国家产业政策重点调控的领域之一,在严格控制新增产能、淘汰落后产能、鼓励兼并收购的政策背景下,通过发行股份购买资产的方式实现对金岗水泥的并购,也是公司顺应国家产业政策、依托资本市场实现快速、健康和跨越式发展的必然选择。 三、本次交易的决策过程 (一)已履行的程序 2014年9月5日,公司召开第三届董事会第三次会议,审议通过了《关于公司符合发行股份购买资产并募集配套资金条件的议案》、《关于公司发行股份购买资产并募集配套资金方案的议案》、《关于本次发行股份购买资产不构成关联交易的议案》、《关于本次发行股份购买资产符合<上市公司重大资产重组管理办法>第四十二条第二款规定的议案》、《关于本次发行股份购买资产符合<关于规范上市公司重大资产重组若干问题的规定>第四条规定的议案》、《关于评估机构的独立性、评估假设前提的合理性、评估方法与评估目的的相关性及评估定价的公允性的议案》、《关于本次发行股份购买资产定价的依据及公平合理性说明的议案》、《关于公司与夏兴兰、仇国清签订<附生效条件的股权转让协议>的议案》、《关于批准与本次重大资产重组相关的审计报告、盈利预测报告及资产评估报告的议案》、《关于<海南瑞泽新型建材股份有限公司发行股份购买资产并募集配套资金报告书(草案)>及其摘要的议案》、《公司董事会关于本次重大资产重组履行法定程序的完备性、合规性及提交法律文件的有效性的说明》、《关于提请股东大会授权董事会办理本次重大资产重组相关具体事宜的议案》、《关于召开2014 年第三次临时股东大会的议案》等相关议案。 (二)尚需履行的程序 根据《重组管理办法》的相关规定,本次交易尚需履行的审批程序如下: 1、本公司关于本次交易的股东大会审议通过; 2、中国证监会核准。 本次交易能否取得上述批准或核准以及最终取得批准或核准的时间均存在不确定性,提请广大投资者注意投资风险。 四、交易对方、交易标的及交易价格与溢价情况 本次交易对方为金岗水泥的股东夏兴兰、仇国清。 本次交易的标的为夏兴兰、仇国清合法持有的金岗水泥合计80%股权。 本次交易标的采取收益法和资产基础法进行评估,评估机构选取了收益法的评估结果作为对交易标的的最终评估结论。根据国众联出具的《资产评估报告》(国众联评报字〔2014〕第3-025号),截至评估基准日2014年5月31日,金岗水泥股东全部权益价值的评估值为45,125.71万元,评估值较账面净资产增值24,401.98万元,增值率117.75%。 根据交易各方签订的《附生效条件的股权转让协议》与交易标的的评估值,经协商,金岗水泥80%股权的作价最终确定为36,000万元。 五、本次交易不构成关联交易,亦不导致控制权变更 本次交易对方夏兴兰及仇国清在本次交易前与上市公司及其关联方之间不存在关联关系。因此,本次交易不构成关联交易。 本次交易完成后,上市公司实际控制人不发生变更。本次交易不构成《重组管理办法》第十二条所规定的借壳上市。 六、本次交易构成重大资产重组 2013年12月,海南瑞泽以9,000万元人民币增资金岗水泥。本次交易中公司拟购买的金岗水泥80%股权作价36,000万元。根据《上市公司重大资产重组管理办法》第十三条规定,上市公司在12个月内连续对同一或者相关资产进行购买、出售的,以累计数分别计算相应数额。根据2013年增资情况及本次海南瑞泽、金岗水泥经审计的财务数据以及交易作价情况,相关财务比例计算如下: 单位:万元 ■ 注:根据《证券期货法律适用意见第11号》的相关规定,海南瑞泽的资产总额、资产净额取自经审计的2012年12月31日、2013年12月31日合并资产负债表,营业收入取自经审计的2012年度、2013年度利润表;本次购买导致上市公司取得被投资企业控制权,根据《重组管理办法》的相关规定,金岗水泥的营业收入指标取自经审计的2013年度利润表,资产总额、资产净额指标取自12个月内连续购买标的资产的交易金额总额。 根据《重组管理办法》的规定,本次交易构成中国证监会规定的上市公司重大资产重组行为,同时本次交易涉及发行股份购买资产,需提交中国证监会并购重组审核委员会审核。 第二节 上市公司基本情况 一、公司概况 ■ 二、公司设立及发行上市情况 (一)公司设立情况 公司前身为2002年4月27日在海南省三亚工商行政管理局注册成立的三亚瑞泽混凝土配送有限公司。2008年8月12日,三亚瑞泽混凝土配送有限公司全体股东签署《海南瑞泽新型建材股份有限公司之发起人协议书》,同意以截至2008年6月30日经深圳南方民和会计师事务所有限责任公司审计的净资产104,753,770.72元为基准,按照1:0.505948的比例折股为5,300万股,差额51,753,770.72元计入资本公积,整体变更设立股份有限公司。根据深圳南方民和会计师事务所有限责任公司出具的《验资报告》(深南验字〔2008〕第171号),截至2008年8月12日,全体发起人出资已按时足额到位。2008年8月28日,公司在海南省工商行政管理局完成变更登记,并取得了注册号为460200000013116的企业法人营业执照。 (二)公司设立后、发行上市前的股本变化情况 1、海南瑞泽第一次增资 2009年10月22日,公司2009年第三次临时股东大会通过了《关于公司利润分配的议案》,根据南方民和审计的公司2009年半年度财务报告(深南财审报字〔2009〕第CA749号《审计报告》),以2009年6月30日的总股本5,300万股为基数,向全体股东每10股转增4股,共增加注册资本2,120万元。 2009年10月23日,南方民和出具《验资报告》(深南验字〔2009〕第179号),验审证明截至2009年10月23日,公司已将未分配利润2,120万元转增股本,变更后的注册资本7,420万元,实收资本7,420万元。 就上述增资事项,公司在海南省工商行政管理局办理了工商变更登记手续,并于2009年12月8日取得了注册号为460200000013116的企业法人营业执照。 2、海南瑞泽第二次增资 2009年11月15日,公司2009年第四次临时股东大会通过了《关于公司增资扩股的议案》,同意公司非公开发行股票2,580万股,新增股份全部由张海林和厦门宝嘉九鼎投资管理中心(有限合伙)、北京汇金立方投资管理中心(有限合伙)、广发信德投资管理有限公司、嘉兴嘉昊九鼎投资中心(有限合伙)、厦门龙泰九鼎股权投资合伙企业(有限合伙)、广州隆盛一期投资合伙企业(有限合伙)、广州市富晨投资管理有限公司等7家机构投资者认购。 2009年12月23日,南方民和出具《验资报告》(深南验字〔2009〕第216号),验审证明截至2009年12月22日,张海林及厦门宝嘉九鼎投资中心(有限合伙)等7家机构投资者缴纳货币出资合计10,320万元,其中计入注册资本2,580万元,计入资本公积7,740万元,变更后注册资本10,000万元,实收资本10,000万元。 公司就上述事项在海南省工商行政管理局办理了工商变更登记手续,并于2009年12月25日取得了注册号为460200000013116的企业法人营业执照。 (三)公司发行上市情况 2011年经中国证券监督管理委员会证监发行字〔2011〕936号文核准,公司于2011年6月22日在深圳证券交易所采用网下向询价对象配售和网上向社会公众投资者定价发行相结合的方式,向社会公众发行人民币普通股股票3,400万股,每股面值为人民币1.00元,每股发行价为人民币12.15元。2011年7月7日,公司在深圳证券交易所挂牌上市,股票代码为“002596”。 (四)公司发行上市以后的股本变化情况 1、2013年资本公积金转增股本 2013年5月6日,公司2012年年度股东大会通过了《关于公司2012年度利润分配的议案》,公司以2012年12月31日股本总数13,400万元为基数,向全体股东每10股派发现金1.00元(含税),同时,以资本公积金向全体股东每10股转增6股。2013年6月14日,公司2012年度权益分配实施完毕后,公司总股本变更为21,440万元。 2、2014年股权激励授予 经中国证监会备案无异议,2014年3月27日公司第二届董事会第三十五次会议审议通过了《关于向激励对象授予股票期权与限制性股票的议案》,确定 2014年 3月27日为公司股票期权与限制性股票的授予日。2014年4月17日,公司完成股票期权与限制性股票的授予登记工作,其中因被激励对象现金出资认购而新增限制性股票80万股,公司总股本由21,440万元增加至21,520万元。 (五)公司股本结构和前十大股东情况 截至2014年5月31日,公司股本结构如下: ■ 截至2014年5月31日,公司前十大股东情况如下: ■ 三、最近三年控股权变动情况 公司无控股股东,张海林、冯活灵、张艺林为公司共同实际控制人,最近三年公司实际控制人未发生变化。 ■ 四、最近三年重大资产重组情况 公司最近三年未进行过重大资产重组。 五、控股股东及实际控制人 公司无控股股东,张海林、冯活灵、张艺林为公司共同实际控制人,上述三人合计持有公司11,132万股,占公司总股本的51.73%。 张海林先生:1968 年出生,中国籍,无境外永久居留权,本科学历。现任公司董事长,任期为2014年8月12日至2017年8月11日。张海林先生1990年毕业于华南农业大学园林专业,1990 年至1992 年任职于广州市绿化公司,1993年以来先后创立了三亚大兴集团有限公司、三亚康美健康产业有限公司等企业,2002 年创立公司前身三亚瑞泽混凝土配送有限公司。张海林先生系三亚市第六届政协常委、海南省企业家协会副会长、海南省民营企业家协会副会长、三亚市企业家协会执行会长、三亚市中小企业联合会会长、三亚市总商会(工商联)副会长、三亚首届十大杰出青年企业家。 冯活灵先生:1958年出生,中国国籍,无永久境外居留权,高中学历。冯活灵先生1976年毕业于恩平县牛江中学,1979年赴华南师范大学学习电器修理,先后从事水电工程工作和经营进出口贸易业务并创办实业,2002年4月与张海林先生、张艺林先生一起创立公司前身三亚瑞泽混凝土配送有限公司。冯活灵先生现任光明集团有限公司董事长、金岗水泥董事长,并先后担任广东省江门市政协第八届至第十二届委员。 张艺林先生:1971 年出生,中国籍,无境外永久居留权,大专学历。现任公司董事、总经理,任期为2014年8 月12日至2017年8 月11日。张艺林先生1995 年毕业于海南大学园林工程专业,1993 年以来,先后创立了三亚大兴集团有限公司、三亚康美健康产业有限公司等企业,2002 年创立公司前身三亚瑞泽混凝土配送有限公司。张艺林先生系海南省质量协会第五届理事会副会长、海南省工业经济联合会第三届理事会副会长。 六、主营业务情况 公司自设立以来主要从事商品混凝土的生产和销售业务,并自2007年以来涉足新型墙体材料业务。商品混凝土和新型墙体材料均属于建筑材料,主要用于房地产、基础设施建设等行业。根据《上市公司行业分类指引》(2012年修订),公司主营业务属于“非金属矿物制品业”。 自2011年上市以来,公司一直坚持“专注主业,扎根海南,覆盖广东、广西,服务全国”的发展战略。目前,公司已经发展成为海南省最大的商品混凝土生产企业、三亚市最大的新型墙体材料生产企业。 最近三年一期,公司主营业务收入按业务构成分类如下: 单位:万元 ■ 七、最近三年一期的主要财务数据 根据经审计的2011年度、2012年度、2013年度财务会计报告及2014年1-5月财务报表,公司最近三年一期合并报表主要财务数据如下: 单位:万元 ■ 注:公司2011年财务报告经中审国际会计师事务所有限公司审计,2012年度、2013年度财务报告经立信所审计;2014年1-5月财务数据未经审计。 第三节 交易对方基本情况 一、交易对方总体情况 本次交易对方为自然人夏兴兰、仇国清。其中,夏兴兰持有金岗水泥48%的股权、仇国清持有金岗水泥32%的股权。 仇国清、夏兴兰之间不存在关联关系。截至本报告书摘要签署之日,夏兴兰、仇国清未就本次交易行为达成一致行动意向,也没有签署相关协议。 二、本次交易对方详细情况 (一)夏兴兰 1、基本情况 ■ 2、最近三年的职业和职务及与任职单位的产权关系 夏兴兰自2004年2月迄今担任金岗水泥董事,其中2007年12月至2013年12月任金岗水泥董事长、法定代表人。除此之外,截至本报告书摘要签署之日,夏兴兰其他任职及其与任职单位的产权关系如下: ■ 3、控制的核心企业和关联企业的基本情况 除金岗水泥外,截至本报告书摘要签署之日,夏兴兰持股或任职的主要关联企业基本情况如下: (1)中港集团 ■ (2)金山混凝土 ■ (3)大明环保建材 ■ (4)其他 ■ 4、其他事项说明 (1)向上市公司推荐董事或者高级管理人员的情况 截至本报告书摘要签署日,夏兴兰未向上市公司推荐董事或者高级管理人员。 (2)最近五年内受处罚情况 夏兴兰已出具声明函:“本人最近五年内未受到过行政处罚(与证券市场明显无关的除外)、刑事处罚,亦未曾涉及与经济纠纷有关的重大民事诉讼或者仲裁事项。” (二)仇国清 1、基本情况 ■ 2、最近三年的职业和职务及任职单位产权关系 仇国清自金岗水泥2002年12月设立迄今任该公司董事。除此之外,截至本报告书摘要签署之日,仇国清其他任职及及其与任职单位的产权关系如下: ■ 3、控制的核心企业和关联企业的基本情况 除金岗水泥外,截至本报告书摘要签署之日,仇国清持股或任职的主要关联企业基本情况如下: (1)中港集团 中港集团的基本情况具体请参见本报告书摘要“第三节 交易对方基本情况”之“二、本次交易对方详细情况”之“(一)夏兴兰”。 (2)金峰房地产 金峰房地产主要从事房地产开发、销售;物业租赁管理服务,具体如下: ■ (3)旋江水泥 ■ 根据《关于印发佛山市高明区水泥行业优化升级工作方案的通知》(明府办〔2007〕356号),旋江水泥的水泥生产线被列入淘汰落后水泥产能目录,已于2008年底前限期关闭,并于2009年通过了现场复核。 (4)蓬山水泥 ■ 根据《关于印发佛山市高明区水泥行业优化升级工作方案的通知》(明府办〔2007〕356号),蓬山水泥的水泥生产线被列入淘汰落后水泥产能目录,已于2008年底前限期关闭,并于2009年通过了现场复核。 (5)其他 大明环保建材、金山混凝土、德兴石英石、恒大石英石的基本情况具体请参见本报告书摘要“第三节 交易对方基本情况”之“二、本次交易对方详细情况”之“(一)夏兴兰”。 4、其他事项说明 (1)向上市公司推荐董事或者高级管理人员的情况 截至本报告书摘要签署日,仇国清未向上市公司推荐董事或者高级管理人员。 (2)最近五年内受处罚情况 仇国清已出具声明函:“本人最近五年内未受到过行政处罚(与证券市场明显无关的除外)、刑事处罚,亦未曾涉及与经济纠纷有关的重大民事诉讼或者仲裁事项。” 三、交易对方已经合法拥有标的资产的完整权利以及不存在限制或者禁止转让的情形 (一)交易对方已经合法拥有标的资产的完整权利 交易对方夏兴兰及仇国清已出具承诺函,承诺其为所持有股权最终和真实所有人,不存在以代理、信托或其他方式持有金岗水泥股份的协议或类似安排,所持有的金岗水泥股份也不存在质押、冻结或其他有争议的情况。其已经合法拥有标的资产的完整权利,标的资产不存在限制或者禁止转让的情形。 (二)交易行为已经获得金岗水泥股东会批准 金岗水泥已经召开股东会并通过决议同意股东夏兴兰及仇国清向海南瑞泽出售其持有的金岗水泥80%的股权。因此,本次交易已经取得金岗水泥公司章程规定的股权转让前置条件。 四、交易对方不存在泄漏内幕信息及进行内幕交易的情形 本次重大资产重组的交易对方夏兴兰、仇国清出具声明,不存在泄露本次重大资产重组内幕信息以及利用本次重大资产重组信息进行内幕交易的情形。 本次重组相关主体不存在因涉嫌本次重大资产重组相关的内幕交易被立案调查或者立案侦查,从而依据《关于加强与上市公司重大资产重组相关股票异常交易监管的暂行规定》第十三条不得参与任何上市公司重大资产重组的情形。 五、交易对方与上市公司之间是否存在关联关系的说明 本次交易的交易对方夏兴兰和仇国清已分别出具说明函,说明其与上市公司之间不存在关联关系。 交易对方目前没有关于一致行动的安排或约定;交易对方已出具了相关承诺,未来不会采取任何一致行动的安排或约定。本次交易的交易对方之间不存在一致行动关系。 第四节 本次交易标的的基本情况 本次交易的标的资产为夏兴兰、仇国清所持金岗水泥80%的股权。 一、金岗水泥基本情况 ■ 二、金岗水泥历史沿革 (一)金岗水泥成立 2002年11月25日,谭惠忠和仇国清签订股东入股协议书,对金岗水泥设立事项进行了约定。金岗水泥设立时,注册资本为300万元,其中,谭惠忠出资270万元,以土地使用权出资243.2865万元,以货币出资26.7135万元;仇国清以土地使用权出资30万元。 本次出资的土地使用权已经广东肇庆中鹏会计师事务所有限公司进行了评估,根据中鹏所出具的《关于高要市金岗水泥有限公司(筹)土地使用权资产评估报告》(肇中鹏所资评报字〔2002〕第136号),土地使用权的评估价值为275万元。经约定,土地使用权作价273.2865万元,其中谭惠忠以土地使用权出资243.2865万元、仇国清以土地使用权出资30万元。 2002年12月6日,经中鹏所出具《验资报告》(肇中鹏高验字〔2002〕147号)验证,金岗水泥设立认缴注册资本已出资到位,其中谭惠忠出资270万元(货币26.7135万元,土地使用权出资243.2865万元),仇国清用土地使用权出资30万元。 金岗水泥设立已经高要市工商行政管理局核准,并于2002年12月6日领取了营业执照。金岗水泥设立时的股权结构情况如下: ■ (二)金岗水泥注册资本由300万元增资至1,250万元 2003年4月1日,金岗水泥股东会审议通过增加注册资本和修订公司章程的决议,决定将注册资本由300万元增加至1,250万元,本次增资由新股东中港集团认缴350万元,新股东谢栢源认缴300万元,原股东谭惠忠认缴30万元,原股东仇国清认缴270万元,本次新增注册资本出资方式均为货币资金。2003年4月1日,新老股东签署了股东入股协议书。 2003年4月12日,经中鹏所《验资报告》(肇中鹏高验字〔2003〕050号)验证,本次新增认缴注册资本已出资到位。本次增资已在高要市工商行政管理局完成变更登记。本次增资完成后,金岗水泥的股权结构情况如下: ■ (三)第一次股权转让 2003年12月12日,谢栢源与谭惠忠、仇国清签订了股权转让合同。谢栢源将其持有的金岗水泥24%的股权(出资额共计300万元)转让给谭惠忠和仇国清。谭惠忠和仇国清分别受让金岗水泥15.6%和8.4%的股权。 2004年2月3日,金岗水泥召开股东会审议通过了谭惠忠、仇国清股权转让事宜,约定由原股东谭惠忠将持有的金岗水泥6.4%的出资额共80万元转让给新股东夏兴兰,原股东仇国清将持有的金岗水泥5.6%的出资额共70万元转让给中港集团,将原股东仇国清将持有的金岗水泥0.24%的出资额共3万元转让给新股东夏兴兰。2004年2月5日,金岗水泥新老股东就上述股权转让事宜签署了股权转让合同。 本次股权转让已在高要市工商行政管理局完成变更登记。本次股权转让完成后,金岗水泥的股权结构如下: ■ (四)第二次股权转让 2005年4月20日,金岗水泥召开股东会审议通过了股权转让事宜,约定由谭惠忠将其持有的公司33.20%的出资额共415万元按原价全部转让给夏兴兰,中港集团将其持有的金岗水泥20.16%的出资额共252万元按原价转让给夏兴兰,中港集团将其持有的金岗水泥13.44%的出资额共168万元按原价转让给仇国清。同日,股东就上述股权转让事宜签署了股权转让协议。 本次股权转让已在高要市工商行政管理局完成变更登记。本次股权转让完成后,金岗水泥的股权结构如下: ■ (五)金岗水泥注册资本由1,250万元增资至1,562.5万元 2013年12月1日,金岗水泥股东会审议通过增加注册资本和修订公司章程的决议,决定将注册资本由1,250万元增加至1,562.5万元。本次增资由新股东海南瑞泽以总金额9,000万元对金岗水泥增资,其中312.5万元作为注册资本投入,余下8,687.5万元作为资本公积金投入金岗水泥,新增注册资本出资方式均为货币资金。 2013年12月2日,海南瑞泽第二届董事会第二十九次会议审议通过《关于拟向高要市金岗水泥有限公司增资的议案》,同意海南瑞泽以人民币9,000万元向金岗水泥进行增资。2013年12月2日,海南瑞泽与金岗水泥股东夏兴兰、仇国清签订《关于高要市金岗水泥有限公司增资扩股协议书》,协议约定:海南瑞泽以人民币9,000万元向金岗水泥进行增资,其中增资款312.5万元作为金岗水泥的注册资本,另一部分增资款8,687.5万元作为资本公积金投入金岗水泥,由新老股东共同享有。增资后,金岗水泥的注册资本由1,250万元增加至1,562.5万元,海南瑞泽持有金岗水泥20%的股权。 本次增资的定价依据参考中审国际会计师事务所有限公司对金岗水泥的审计情况,以经审计的净资产及盈利水平为基础,参考水泥行业上市公司的市盈率水平,并结合金岗水泥未来的盈利预期,经与金岗水泥原股东协商一致确定。 2013年12月11日,经中鹏所出具的肇中鹏高验字〔2013〕129号《验资报告》验证,本次新增认缴注册资本已出资到位。本次增资已在高要市工商行政管理局完成变更登记。本次增资完成后,金岗水泥的股权结构情况如下: ■ 经核查,财务顾问认为:金岗水泥设立及历次股权转让、增加注册资本合法合规,已履行工商登记等必要程序;金岗水泥的股权结构清晰,股权权属不存在纠纷或潜在纠纷。 经核查,上海柏年认为:金岗水泥成立至今的设立出资、历次增资均已由会计师事务所验资到位,设立时土地使用权出资已履行了评估程序,股权转让双方就股权转让行为签订了书面的协议,历次增资及股权转让均已履行了必要的批准程序,并办理了相应的工商备案登记。金岗水泥历次出资、增资及股权转让合法合规;金岗水泥股权结构清晰,股权权属不存在具有纠纷或潜在纠纷的情况。 三、金岗水泥股权结构及控制关系情况 (一)金岗水泥股权结构 本次交易前,金岗水泥的股东为夏兴兰、仇国清和海南瑞泽。其中夏兴兰持股比例为48%、仇国清持股比例为32%,海南瑞泽持股比例为20%。 (二)关于其他影响金岗水泥控制权的安排的说明 经查阅金岗水泥的公司章程及其他工商登记资料,并依据夏兴兰和仇国清出具的承诺,金岗水泥的公司章程中未对股东权利进行其他限制,夏兴兰和仇国清也并未签署任何影响其对金岗水泥的完整股东权利的协议。 经核查金岗水泥的实际经营情况,并依据夏兴兰和仇国清出具的承诺,金岗水泥未进行让渡其资产的经营管理权、收益权等安排。截至本报告书摘要签署之日,金岗水泥并无其他影响其独立性和控制权的安排。 (三)本次股权收购是否符合公司章程规定的转让前置条件的说明 经核查金岗水泥经工商登记的公司章程,其中对于股权转让的限制为“股东转让股权的,海南瑞泽享有优先购买权”、“在海南瑞泽持有公司股权期间,未经公司股东以书面形式一致同意,其他股东不得向公司除海南瑞泽以外的其他股东或公司股东以外的第三方转让其所持有的部分或全部公司股权,也不能将该等股权质押给除海南瑞泽以外的其他股东或公司股东以外的第三方”。 海南瑞泽本次收购夏兴兰和仇国清所持金岗水泥80%股权,全部股东已达成一致,海南瑞泽与夏兴兰和仇国清签署了股权收购协议,符合金岗水泥《公司章程》规定的转让条件。 四、交易标的不存在出资不实或影响其合法存续的情况 根据交易对方及金岗水泥提供的相关资料和相关承诺: 1、金岗水泥股东历次出资均有《验资报告》审验。截至本报告书摘要签署日,金岗水泥最近36个月内仅有一次增资,暨海南瑞泽于2013年12月增加注册资本至1,562.50万元。本次增资已经肇庆中鹏会计师事务所有限公司出具《验资报告》(肇中鹏高验字〔2013〕129号)验证,不存在出资不实的情形。 2、夏兴兰、仇国清已经依法向金岗水泥缴纳注册资本,享有作为金岗水泥股东的一切股东权益,有权依法处分其持有的金岗水泥股权;所持有金岗水泥的股权不存在质押或者其他第三方权益,不存在权属纠纷或者被司法冻结的情形,不存在信托、委托持股或者其他类似安排持有金岗水泥股权的情形。 3、交易对方保证金岗水泥自成立以来严格遵守我国工商、税收、土地、环保、知识产权、劳动用工等方面的法律、行政法规或规章,未受到过重大行政处罚。金岗水泥也未因产品质量、环境保护、税务、土地、劳动安全等原因而存在应承担法律责任的情形,如因金岗水泥存在上述问题而产生的责任和后果概由交易对方承担。 根据高要市国家税务局、高要市地方税务局金利税务分局、高要市工商行政管理局、高要市社会保障基金管理局、高要市环境保护局、高要市市场与安全监管局、高要市住房和城乡规划建设局、高要市质量技术监督局、高要市交通运输局、高要市国土局等主管部门出具的证明文件,并根据金岗水泥出具的承诺,金岗水泥没有违反相关监管法律法规的情形,未受到过相关部门的重大处罚。 五、金岗水泥下属公司情况 截至本报告书摘要签署日,金岗水泥无参股、控股公司,拥有1 家分公司——高要市金岗水泥有限公司佛山高明分公司。高明分公司具体情况如下: 高明分公司于2014年7月16日在佛山市高明区工商行政管理局登记注册,注册号(分):440684000045930。营业场所为佛山市高明区荷城街道百灵路高明碧桂园翠岸一街9座92号商铺。经营范围为销售:水泥、混凝土混合材料。负责人:冯活灵。 六、金岗水泥近两年一期经审计的主要财务数据 根据立信所出具的信会师报字[2014]第310487号审计报告,金岗水泥最近两年一期的主要财务数据如下: (一)资产负债表主要数据 单位:万元 ■ 金岗水泥的资产主要由货币资金、应收账款、存货、固定资产等构成。水泥行业是典型的重资产行业,金岗水泥的资产以固定资产为主。报告各期末,金岗水泥固定资产占资产比重分别为62.77%、47.77%和45.41%。 金岗水泥的负债主要是由应付账款、其他应付款、应交税费等组成。截至2014年5月31日,金岗水泥负债全部为流动负债;其中应付账款2,950.78万元,占负债总额的41.78%,其他应付款2,768.02万元,占负债总额的39.19%。应付账款主要为应付石灰石、煤炭等材料款;其他应付款主要为应付关联方中港集团2,697.17万元,系金岗水泥在发展过程中缺乏资金,中港集团为支持金岗水泥的生产经营而发生的往来款和代为支付的款项。 (二)利润表主要数据 单位:万元 ■ 2012年度、2013年度和2014年1-5月,金岗水泥营业收入分别为30,763.45万元、35,120.60万元和15,342.92万元,同期净利润分别为1,587.86万元、2,505.85万元和1,390.42万元。 2013年营业收入较2012年增加14.16%,净利润较上年增加57.81%,主要原因是:一方面,销售量的增长是驱动营业收入增长的重要动力。得益于公司有效的营销策略,金岗水泥对混凝土搅拌站的销售量持续增长,水泥销量由2012年的114.7万吨增至2013年的133.13万吨,增幅为16.07%。另一方面,由于2013年经济形势不明朗,对宏观经济较为敏感的煤炭价格下跌幅度较大。煤炭等能源成本对生产成本影响大,在营业收入增加14.16%时,营业成本仅增加9.72%。由此,毛利额由2012年的3,246.46万元,增至2013年的4,928.40万元,增幅为51.81%。在期间费用未大幅增加的情况下,净利润增长明显。 七、金岗水泥主营业务情况 (一)金岗水泥主要产品情况 1、主要产品 金岗水泥主要从事水泥的生产和销售业务,主营产品包括散装PO 42.5R水泥和袋装PC 32.5R水泥两种产品。 2、产品用途 水泥广泛应用于建筑、房地产、能源及交通等固定资产投资规模较大的行业。水泥本身是外观为粉状的硬性无机胶凝材料,加水搅拌成浆体后能够在空气或水中硬化,利用这一特性可以将砂、石等散粒材料胶结成砂浆或混凝土,进而塑造出所需的形状。 水泥制品不仅具有良好的可塑性,而且有很高的力学强度与化学稳定性,能够抵御自然环境中的各种物理、化学侵蚀作用,被广泛应用于各种建筑工程。建筑业是国民经济支柱产业,在经济体系中发挥着不可替代的作用,而水泥与钢材地位相近,都是消耗量巨大且不可替代的基本建材。 (二)金岗水泥主要生产工艺 ■ 由上图可见,水泥产品包括水泥熟料与成品水泥,其中水泥熟料是生产成品水泥的关键中间产品,外观为小块固体,由石灰石、铁粉、砂岩等原料配制成生料,再经高温烧结而成。将熟料、石膏、混合材等配料混匀磨细即得到成品水泥。 ■ 熟料生产环节集中了全产业链绝大部分固定资产投资与大部分生产成本,是水泥生产的主要资本壁垒环节与成本核心环节。此外,熟料生产存在资源消耗与污染物排放问题,政策壁垒很高,高温烧结过程中会产生大量粉尘和废气,生产运营过程接受环保部门监督。粉磨环节虽然资本壁垒有限、成本占比较低,也无重大环境污染等问题,但直接决定了出厂水泥的品种、规格与品质,是质量审核与品质保障的关键环节。 (三)金岗水泥的经营模式 金岗水泥拥有独立的采购、生产和销售体系,具体经营模式如下: 1、采购模式 金岗水泥主要原材料包括石灰石、粘土、熟料等,辅助材料包括石膏、矿渣、砂、铁粉、火山灰等,主要燃料和动力为原煤和电能。金岗水泥原材料由采购部门统一组织,采购部门具体负责市场信息采集和市场调研、供应商和供应价格的评估和确定、采购计划的编制;同时与供应商完成协议签订、收货和检验。 金岗水泥周边石灰石原料供应充足,采购市场能够有效满足生产经营所需,未来发生不能及时、足量供应石灰石的情况可能性较小。熟料由大型水泥生产企业或其经销商供应,粘土主要来源于附近土山,供应充足。其他辅助材料用量小。 金岗水泥原煤和电能资源来源均有充分保证。金岗水泥所需的原煤主要通过广州珠江电力燃料有限公司、广州凝洋能源有限公司等采购,通过西江水域运输至厂区。电力主要由本地供电局供应,金岗水泥还通过水泥熟料生产线纯低温余热发电技术改造,回收窑头窑尾的废气余热进行发电,将电力循环使用到水泥生产过程中,以较大幅度降低水泥生产成本。金岗水泥通过低温余热发电项目实现电力自供约25%左右,其余约75%向本地供电局采购。 2、生产模式 水泥生产过程可分为熟料生产和水泥粉磨两个阶段,金岗水泥仅对外销售水泥产品,熟料作为中间产品全部供内部生产自用。 金岗水泥根据区域市场销售淡旺季调节生产,在销售旺季按照最大产能组织生产;销售淡季则采取以销定产的方式组织生产。 3、销售模式 金岗水泥由营销部门具体负责市场开发和产品销售,并制定相关市场管理维护、产品售价和品牌管理的政策。水泥销售具有较强区域性、对运输管理要求较高,针对这一特点以及目标市场的客户结构,金岗水泥销售方式主要是直接销售给用户,少量水泥通过经销商销售完成。 直销模式下由金岗水泥将产品直接销售给终端用户,金岗水泥直销产品为散装PO 42.5R水泥,直销销售产品销量占总销量比重约为90%,主要通过槽罐车运输至方圆50公里内的混凝土搅拌站客户,部分装船运输至商品混凝土搅拌站客户。根据《关于在部分城市限期禁止现场搅拌砂浆工作的通知》(商改发〔2007〕205号)规定,全国127个城市将分期分批禁止现场搅拌砂浆,水泥产品须经预搅拌企业完成混凝土搅拌后,方能进入城市施工现场,根据上述政策趋势,目前金岗水泥直接客户主要为混凝土预搅拌企业。 金岗水泥少量水泥通过经销商完成销售。金岗水泥通过经销方式销售的产品主要为袋装PC 32.5R水泥,销售产品销量占总销量比重约为10%,全部采用厢式汽车运输至周边城镇建材部门或施工工地。 (四)金岗水泥产品产能、产量、销量情况 单位:万吨 ■ (五)采购情况 1、金岗水泥产成本构成 水泥行业属资源、能源消耗性行业,其主要原材料和能源为煤炭、电力和石灰石,辅助原材料为粘土(砂岩)、石膏(模)、粉煤灰、铁粉、火山灰等,金岗水泥还外购部分半成品熟料。其中,石灰石是生产水泥消耗量最大的原材料,但价值较低;煤炭单位价值高,占成本比重最大,电力次之。因此,金岗水泥的生产成本中燃料和动力金额占比较高,其次是直接材料(含熟料)、制造费用和直接人工。 2、金岗水泥主要采购情况 金岗水泥不存在向单个供应商采购比例超过当期采购总金额50%或严重依赖于少数供应商的情形。报告期,金岗水泥向前五名供应商采购的有关情况如下: ■ 近两年一期,金岗水泥的前五大供应商与金岗水泥及其交易对方不存在关联关系。 (六)销售情况 金岗水泥销售客户群体较为稳定,主要是周边的商品混凝土生产企业。报告期,金岗水泥向主要客户销售情况如下: ■ 报告期,金岗水泥前五大客户中佛山市高明金山混凝土有限公司、佛山市高明明建混凝土配送有限公司为金岗水泥关联方。 除此外,其他前五大客户与金岗水泥及交易对方不存在关联关系。 (七)主要资产情况 截至本报告书摘要签署之日,金岗水泥主要资产包括存货、房屋、机器设备和土地。 有关金岗水泥主要资产具体情况请参见本报告书摘要“第四节 本次交易标的的基本情况”之“八、金岗水泥主要资产、对外担保及负债情况”。 (八)技术研发情况 按照生产工艺划分,水泥生产包括立窑和旋窑两种生产方式。就两者相比较而言,旋窑比立窑技术含量更高。而旋窑还可以进一步细分为湿法窑、干法中空窑、普通干法窑和新型干法窑,在上述生产工艺中又以新型干法生产工艺能耗最低、粉尘排放最少、质量最稳定,是目前水泥生产中最先进的技术。 目前,金岗水泥采用的新型干法窑是最成熟稳定的水泥生产工艺。金岗水泥将持续跟踪国内外新产品、新工艺的发展动态,积极调查了解市场需求变化情况,采取引进与自主开发相结合的方式,及时进行技术改造和新产品开发。 (九)金岗水泥的环境保护安全生产情况 1、环境保护情况 水泥、熟料生产过程会产生废气(粉尘、烟尘)、噪声和污水,存在一定环境污染。在报告期内,金岗水泥严格执行国家及地方各项环境保护法律法规,对厂区生产过程中的废水、粉煤灰、炉渣等也采用了循环利用措施。 目前,金岗水泥建立了完备的《环保制度管理制度》、《环保设施运行记录制度》、《环境突发事件应急预案》等10项环保管理制度;设立了环境保护管理领导小组和环境保护管理办公室。通过了ISO14001:2004标准要求的环境管理体系认证。取得了高要市环境保护局颁发的《广东省污染物排放许可证》(编号:441283-2010-115007)。 2014年7月23日,高要市环境保护局出具证明,证明公司在2011年至2014年6月30日,未发生环境污染事故,未受到该局行政处罚。 2、安全生产 金岗水泥生产中不存在高危险情况,但金岗水泥仍制定了严格的安全管理措施,包括制定《安全生产标准化管理手册》、《安全生产事故管理规定》等规章制度,建立安全生产责任制、每年定期且有侧重的安全教育计划、定期组织各种形式的安全检查以及进行不定期的巡查和专检等。对于安全检查中发现的事故隐患,金岗水泥建立了严格的限期整改制度和相应的考核评价体系;并且建立了重大危险源应急预案,结合各项安全管理制度和安全操作规程,有效地消除了人的不安全行为和物的不安全隐患,确保了生产安全。 目前,金岗水泥获得肇庆市安全生产协会颁发的《安全生产标准化证书》(AQBIIJC(肇)201300035安全生产标准化三级企业)。 2014年8月12日,高要市市场与安全监管局出具证明,证明金岗水泥从2011年至今,能严格遵守国家和地方安全生产法律、法规相关规定,各项安全防范措施符合标准,未发现违反安全生产法律法规情况,该局没有对其进行行政处罚。 (十)金岗水泥的质量控制情况 1、质量控制标准 金岗水泥在产品生产过程中严格执行国家有关质量管理法律、法规及《水泥企业质量管理规程》的要求。金岗水泥主要产品的质量控制标准执行国家标准通用硅酸盐水泥GB175-2007的要求。金岗水泥通过了ISO9001:2008质量管理体系认证,建立起相应的ISO体系运行机构,并覆盖于产品生产、制造的所有环节,从而保证了生产过程全面化、规范化、程序化的质量控制和管理。 2、质量控制措施 (1)在建立ISO9001:2008质量管理体系认证的基础上,细化各项质控标准,按照ISO9001 体系标准建立了《质量手册》、《质量体系管理程序》,并根据执行情况制订了《管理制度》、《操作规程》等文件和标准,对质量控制的职能分配、组织机构、技术标准、工作职责(标准)、操作规程等按照有关标准编制了程序性文件、技术标准、管理标准和涉及每个岗位的多个工作职责(标准),形成了责任网络严密科学,职责明确,流程接口合理的较为完善的质量管理体系,保证了生产全过程的工艺质量。 (2)建立并不断完善质量管理体系,通过定期和不定期的内部审核和管理评审,及时发现体系运行中存在的问题,分析原因并加以解决,确保产品质量管理绩效和体系的有效性和适宜性。 (3)建立一整套完整而不失灵活的生产管理制度。在采购上,严格按照国家标准和企业标准进行原材料采购,并实行逐批检验;在生产上,采用国际标准参数,在严格执行国家标准的基础上制定了严于国家标准的企业标准,建立了《劳动纪律管理条例》、《车间岗位责任制》等一系列生产管理制度进行产品质量管理与控制,保证公司出厂的每一品种强度等级水泥质量具有较高的富裕强度(即出厂的水泥质量在实际上高于同强度等级的国家质量标准指标)。 (4)成立专门的生产管理办公室、化验室,与采购部门相配合,执行并监督原材料采购、产品生产等全流程中相关质量控制标准的落实,保证各项生产工艺设备在指标控制范围内正常运转,严格按照生产工艺各工序的质量控制点和控制指标进行工艺检测和控制,确保在受控制状态下出产产品符合相关质量标准要求。 (5)金岗水泥定期走访现有及潜在客户,收集客户的生产工艺、生产能力、产品用量、合理库存量、合理化建议等信息,根据客户的生产经营状况和需求作出调整,优化产品结构,满足客户需求。 (6)加强员工质量管理培训,提高全员质量意识,金岗水泥定期开展质量教育工作,对各工序关键岗位定期进行产品生产、检测、贮存、销售等各环节培训,有效实现管理体系和产品质量的持续改进。完善质量体系运行工作的监督检查力度,将质量体系运行情况和员工经济收入直接挂钩考核,使企业产品质量管理进一步规范化、科学化、标准化。 3、产品质量纠纷情况 2014年7月15日,高要市质量技术监督局出具证明,证明金岗水泥成立以来不存在由于违反产品质量计量管理法律、法规而遭受该局处罚的情形。报告期内,金岗水泥亦未出现过重大产品质量责任纠纷。 (十一)金岗水泥主要管理层、核心技术人员情况 1、主要董事、监事、高级管理人员姓名及简历 (1)董事 冯活灵先生:董事长,1958年出生,中国国籍,无永久境外居留权,高中学历。冯活灵先生1976年毕业于恩平县牛江中学,1979年赴华南师范大学学习电器修理,先后从事水电工程工作和经营进出口贸易业务并创办实业,2002年4月与张海林先生、张艺林先生一起创立海南瑞泽前身三亚瑞泽混凝土配送有限公司。冯活灵先生现任光明集团有限公司董事长、金岗水泥董事长,并先后担任广东省江门市政协第八届至第十二届委员。 夏兴兰女士:董事,1966年出生,中国国籍,无境外永久居留权,高中学历。夏兴兰女士曾在高明市明城镇供销社工作,自2004年2月迄今担任金岗水泥董事,其中2007年12月至2013年12月任金岗水泥董事长、法定代表人。夏兴兰女士还担任中港集团、大明环保建材、德兴石英石、恒大石英石监事,金山混凝土执行董事。 仇国清先生:董事,1954年出生,中国国籍,无境外永久居留权,高中学历。仇国清先生曾在高明三建公司任职,自2002年12月迄今担任金岗水泥董事。仇国清先生还担任中港集团、金峰房地产、旋江水泥、蓬山水泥、大明环保建材、德兴石英石、恒大石英石经理,金山混凝土监事。 (2)监事 陈广新先生:监事长,1967年出生,中国国籍,无境外永久居留权,本科学历。陈广新先生1988年毕业于华南理工大学无机系。1992年至1998年在高明西江水泥厂工作,任生产副厂长;1998年至2004年,在高明蓬山水泥厂工作,任厂长。2004年至今在公司工作并并主管生产工作。 邓水兴先生:监事,1965年出生,中国国籍,无境外永久居留权,专科学历。邓永兴先生1991年以来先后在高明县烟花炮竹厂、高明市永业制衣有限公司、佛山市川东磁电有限公司工作,担任会计主管。2006年至今在金岗水泥工作,任财务部经理。 陈琤女士:监事,1964年出生,中国国籍,无境外永久居留权,专科学历。陈琤女士1981年至1990年在肇庆市医药公司任会计;1991年至2000年在肇庆市端州区乡镇企业总公司任财务主管;2000年-2008年在高要市海诚有色金属有限公司任财务经理;2008年-2013年在肇庆市永贸贸易有限公司任财务总监。2014年初至今在金岗水泥任财务副经理。 (3)高级管理人员 谭国飞先生:总经理,1988年出生,中国国籍,无境外永久居留权,本科学历。谭国飞先生2010年7月至今先后在中港集团、金峰房地产、金岗水泥任职。现任金岗水泥总经理、金峰房地产法定代表人。 张华先生:1965年出生,中国国籍,无境外永久居留权,本科学历,华南理工大学水泥工业专业毕业。张华先生曾先后就职于广东云浮市水泥厂、广东亨达利企业集团有限公司、中材亨达水泥有限公司、恩平实德金鹰建材有限公司。2013年至今在金岗水泥任副总经理。 2、公司核心技术人员姓名及简历 金岗水泥核心技术人员张华先生简历请参见本节之“七、金岗水泥主营业务情况”之“(十)金岗水泥主要管理层、核心技术人员情况”之“1、主要董事、监事、高级管理人员姓名及简历”。 3、公司董事、监事、高级管理人员任职资格 金岗水泥董事、监事及高级管理人员不存在《公司法》第一百四十六条规定的不得担任董事、监事及高级管理人员的情形。上述人员提名和选聘履行了相关的法律程序,符合法律、行政法规和规章规定的任职资格。 4、竞业禁止安排 管理团队和核心人才是公司稳定经营和持续盈利的主要保障。为了防止人员流失和泄密,金岗水泥与核心管理人员和和核心技术人员已作出竞业禁止安排,具体如下: 一方面,金岗水泥已与管理团队和核心技术人员签订《保密及竞业禁止协议》。 另一方面,股东夏兴兰、仇国清也签署了避免同业竞争的承诺函,具体请参见“第十一节 同业竞争与关联交易”之“一、本次交易对上市公司同业竞争的影响”。 5、保持核心团队稳定性的措施 为了保证核心管理人员和核心技术人员的稳定性,保持金岗水泥的持续竞争优势,海南瑞泽拟采取以下措施: 一是,建立了完善的技术人员激励制度。金岗水泥在对核心团队提供行业内具有竞争力的薪酬基础上,通过完善与生产经营状况挂钩的绩效考核,提高管理团队和技术人员的积极性。 二是,海南瑞泽于2014年初设立了股票期权与限制性股票激励计划,并预留了部分股票期权;如新进入公司并符合公司激励对象条件的金岗水泥员工符合公司设定的考核标准,经公司董事会薪酬与考核委员会提名,监事会核实后可纳入上述股权激励计划。 (十二)金岗水泥未来盈利能力分析 结合金岗水泥以往的发展经验,基于未来行业持续增长的趋势,金岗水泥未来将持续保持区域市场领先地位的预期。交易对方夏兴兰、仇国清承诺,如标的股权在2014年度完成交割,则承诺金岗水泥2014年度、2015年度、2016年度实现的扣除非经常性损益后归属于母公司股东的净利润分别不低于4,000万元、5,000万元、6,000万元;如标的股权在2015年度完成交割,金岗水泥2015年度、2016年度、2017年度实现的扣除非经常性损益后归属于母公司股东的净利润分别不低于5,000万元、6,000万元、6,000万元。 八、金岗水泥主要资产、对外担保及主要负债情况 (一)固定资产 根据《审计报告》,金岗水泥的固定资产主要是房屋建筑、机器设备,截至2014年5月31日,金岗水泥的固定资产账面原值为32,264.53万元,账面价值为12,617.15万元,固定资产综合成新率为39.11%。 截至2014年5月31日,金岗水泥固定资产情况如下: 单位:万元 ■ 1、主要生产设备(下转B7版) 本版导读:
发表评论:财苑热评: |
