证券时报网络版郑重声明经证券时报社授权,证券时报网独家全权代理《证券时报》信息登载业务。本页内容未经书面授权许可,不得转载、复制或在非证券时报网所属服务器建立镜像。欲咨询授权事宜请与证券时报网联系 (0755-83501827) 。 |
广西桂冠电力股份有限公司发行普通股购买资产并发行优先股募集配套资金暨关联交易报告书摘要(草案) 2015-06-11 来源:证券时报网 作者:
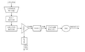
(上接B26版) 2、广西投资向上市公司推荐董事及高级管理人员的情况 截至本报告书出具之日,广西投资向本公司推荐董事及高级管理人员情况如下表所示: ■ (八)广西投资及主要管理人员最近五年受到行政和刑事处罚、涉及诉讼或者仲裁情况 根据广西投资出具的承诺,广西投资及其主要管理人员近五年来未曾受到任何与证券市场相关的行政处罚、刑事处罚。 最近五年,广西投资未曾有任何与经济纠纷有关的重大民事诉讼和仲裁,没有面临前述重大民事诉讼或仲裁。 (九)广西投资及其主要管理人员最近五年的诚信情况 截至本报告书签署日,广西投资及其主要管理人员最近五年内不存在未按期偿还大额债务、未履行承诺、被中国证监会采取行政监管措施或受到证券交易所纪律处分等不诚信情况。 三、贵州产业投资(集团)有限责任公司基本情况 (一)基本情况 ■ (二)历史沿革情况 贵州产投前身是由原贵州省基本建设投资公司和原贵州省旅游投资有限公司合并成立的贵州省开发投资公司。原贵州省基本建设投资公司成立于1994年,是经贵州省人民政府批复成立的国有独资企业,是省人民政府对基础性基本建设项目的投资主体。原贵州省旅游投资有限公司成立于1999年,是由贵州省人民政府组建并授权经营省级国有旅游资产的国有独资有限责任公司,是省人民政府对全省旅游业的投资主体。2003年,按照中共贵州省委、省人民政府的决定(贵州省委常委会[2002]15号),原贵州省基本建设投资公司和原贵州省旅游投资有限公司合并组建贵州省开发投资公司,为省属“大一型”国有独资企业,注册资本金20亿元人民币。 2008年6月,根据贵州省国资委《关于贵州省开发投资公司改制有关问题的批复》(黔国资复改革[2008]57号),贵州省开发投资公司更名为贵州省开发投资有限责任公司,为做大公司资产规模,将公司历年来收到的财政贴息资金、政府划入的铁路建设基金等形成的实收资本增加公司注册资本金至30亿元人民币。贵州省开发投资有限责任公司是省人民政府对基础性、先导性建设项目的投资主体,是贵州省内最大的综合投资类企业,主要的经营方式为投资、融资、资产运营及相应的项目经营管理。 2011年5月,根据贵州省国资委《关于划转贵州省开发投资有限责任公司有关股权事宜的通知》(黔国资通产权[2011]32号),将贵州省开发投资有限责任公司持有的有关酒店、旅游企业的股权进行无偿划转。划转股权及资金涉及到的债权债务全部转由贵州饭店国际会议中心有限责任公司承接。 根据贵州省人民政府于2011年9月下发的《省人民政府关于组建贵州产业投资(集团)有限责任公司的批复》(黔府函[2011]346号),贵州省开发投资有限责任公司于2012年2月更名为贵州产业投资(集团)有限责任公司。根据贵州省国资委《关于同意吸收合并贵州省贵财投资有限责任公司的批复》(黔国资复改革[2012]22号),贵州省开发投资有限责任公司吸收合并贵州省贵财投资有限责任公司。 (三)最近三年注册资本变化情况 贵州产投实收资本系由财政拨入、各种基金拨入、所得税返还等形成。 2008 年 6 月,经贵州省国有资产监督管理委员会“黔国资复改革 [2008]57 号”《关于贵州省开发投资公司改制有关问题的批复》批准,贵州省开发投资公司改制为有限责任公司,名称为:贵州省开发投资有限责任公司。改制后,贵州省开发投资有限责任公司成为国有独资公司(贵州省国有资产监督管理委员会作为唯一出资人),注册资本 30 亿元。2013年9月,贵州产投的注册资本变更为40亿元。 (四)主营业务发展情况 贵州产投目前主要的业务模式为股权投资、债权投资、资产管理和资本运营,主要的收入来源为营业收入和投资收益。 2013年贵州产投营业收入主要来源于售电收入和委托贷款手续费房屋销售收入。贵州产投全年实现营业收入213,161.14万元,其中售电收入占比89.02%,房屋销售收入占比5.26%。 (五)最近三年的主要财务数据 根据立信会计师事务所(特殊普通合伙)贵州分所的信会师贵报字(2012)第10070号审计报告、信会师贵报字(2013)第10187号以及信会师贵报字(2015)第10047号,贵州产投2012年、2013年以及2014年度主要财务数据及最近三年主要财务指标如下: 1、贵州产投2012年、2013年以及2014年度主要财务数据 (1)合并资产负债表主要数据 单位:万元 ■ (2)合并利润表主要数据 单位:万元 ■ (3)合并现金流量表主要数据 单位:万元 ■ 2、最近三年的主要财务指标 贵州产投2012年、2013年以及2014年度合并口径的主要财务指标如下: ■ 注:(1)资产负债率=负债合计/资产总计; (2)资产周转率=主营业务收入/总资产平均余额; (3)净利润率=净利润/主营业务收入; (4)全面摊薄净资产收益率=归属于母公司所有者的净利润/期末归属于母公司所有者权益。 (六)股权结构及主要下属企业情况 1、贵州产投股权结构 贵州产投是国有独资公司,贵州省人民政府国有资产监督管理委员会作为公司唯一股东,代表贵州省人民政府对其行使国有股东权利。贵州产投的实际控制人是贵州省国资委。 贵州省国资委是贵州省人民政府直属特设机构,按照贵州省人民政府授权履行出资人职责。贵州省国资委的监管范围是省直属企业(含区直部门所属企业,不含金融类企业)和省直属经营开发类事业单位,以及省直属党政机关、事业单位用于经营(出租)的国有资产。 贵州产投的股权结构图: ■ 2、贵州产投主要下属企业情况 截至2014年12月31日,贵州产投主要下属企业情况如下: ■ (七)与上市公司的关联关系 1、贵州产投与上市公司的关联关系 在本次交易前,贵州产投未持有本公司任何股权,与上市公司无关联关系。 2、贵州产投向上市公司推荐董事及高级管理人员的情况 本次交易前,贵州产投未向本公司推荐董事及高级管理人员。 (八)贵州产投及主要管理人员最近五年受到行政和刑事处罚、涉及诉讼或者仲裁情况 根据贵州产投出具的承诺,贵州产投及其主要管理人员近五年来未曾受到任何与证券市场相关的行政处罚、刑事处罚,也未曾有任何与经济纠纷有关的重大民事诉讼和仲裁,没有面临前述重大民事诉讼或仲裁。 (九)贵州产投及其主要管理人员最近五年的诚信情况 截至本报告书签署日,贵州产投及其主要管理人员最近五年内不存在未按期偿还大额债务、未履行承诺、被中国证监会采取行政监管措施或受到证券交易所纪律处分等不诚信情况。 第四章 目标资产的基本情况 本次交易的目标资产为大唐集团、广西投资、贵州产投持有的龙滩公司100%的股权及相关股东权益,该目标资产相关基本情况如下: 一、龙滩公司基本情况 (一)基本情况 ■ (二)龙滩公司历史沿革情况 1、设立 原龙滩公司作为龙滩水电站项目法人,成立于1999年12月21日,系由国家电力公司、广西电力公司、广西开发投资有限责任公司、贵州省基本建设投资公司共同出资组建,在广西壮族自治区工商行政管理局登记注册。 原龙滩公司设立时注册资本为18,000万元,经广西诚信会计师事务所(1999)诚验字200号《验资报告》确认,截至1999年12月17日,注册资本已经由各股东缴足。 原龙滩公司设立时的股权结构如下: ■ 2、2003年股权无偿划转 2003年2月,国务院以国函[2003]16号文《关于组建中国大唐集团公司有关问题的批复》批准组建中国大唐集团公司。根据组建方案,原由国家电力公司和广西电力公司持有的原龙滩公司股权无偿划转至中国大唐集团公司。 本次无偿划转后,原龙滩公司的股权结构如下: ■ 3、2008年10月增资 2008年10月,经原龙滩公司股东会审议,原龙滩公司注册资本由18,000万元增加到486,000万元,各股东股权比例不发生变化。 经利安达会计师事务所有限责任公司利安达验字[2008]第1028号《验资报告》确认,截至2008年12月26日,新增注册资本已经由各股东缴足。 本次增资后,原龙滩公司的股权结构如下: ■ 注1:2002年4月22日,原龙滩公司股东广西开发投资有限责任公司名称变更为“广西投资(集团)有限公司”。2004年3月15日,广西投资(集团)有限公司名称变更为“广西投资集团有限公司”。 注2:2003年,贵州省基本建设投资公司名称变更为“贵州省开发投资公司”。2008年6月,贵州省开发投资公司名称变更为“贵州省开发投资有限责任公司”。2012年2月,贵州省开发投资有限责任公司名称变更为“贵州产业投资(集团)有限责任公司”。 4、2009年3月股权质押 广西投资集团有限公司将其持有的原龙滩公司股权(72,900万元出资额)质押给国家开发银行股份有限公司,并于2009年3月19日在广西壮族自治区工商行政管理局完成质押登记。 2013年2月4日,广西投资集团有限公司正式解除上述股权在国家开发银行股份有限公司的质押。 5、2012年12月分立 原龙滩公司分立前,聚源公司下属资产处于亏损状态,如果不进行剥离处理,会造成龙滩公司估值较高、利润总额下降的问题,提高资产注入难度。 经原龙滩公司分别于2012年12月27日和2013年1月30日召开的股东会审议,原龙滩公司以2012年9月30日为基准日,采用存续分立的方式,分立成为两个公司,分别为:继续存续的龙滩公司和新设成立的大唐集团广西聚源电力有限公司。本次分立的同时,原龙滩公司以盈余公积转增注册资本2亿元。2012年12月29日,龙滩公司已就分立事项发布了债权人公告。2013年2月25日龙滩公司完成了分立的工商注册,领取了新的营业执照。 本次分立方案的主要内容如下: (1)注册资本的设置 原龙滩公司注册资本为48.6亿元,分立和增资完成后,龙滩公司的注册资本仍然为48.6亿元,股权结构不发生变化;聚源公司注册资本2亿元,股权结构与原龙滩公司一致,仍为大唐集团持股65%,广西投资持股30%,贵州产投持股5%。 (2)长期股权投资的划分 由原龙滩公司收购取得的若干家小水电企业的股权全部转由聚源公司承接;由原龙滩公司持有红源房地产开发有限公司股权转由聚源公司承接。保留在龙滩公司由其继续持有的长期股权投资为中国大唐集团财务有限公司1.3333%的股权。 (3)货币资金的划分 为满足聚源公司设立和经营运转的需要,原龙滩公司为聚源公司匹配货币资金。 (4)土地、房产的划分 原龙滩公司拥有的位于南宁市民族大道126号地块、地上建筑物和在建工程转由聚源公司承接。由聚源公司承接的上述土地、房屋和在建工程相关的债权、债务由聚源公司一并承接。 (5)债权的划分 截至2012年9月30日,龙滩公司以下借款形成的债权转由聚源公司承接: ■ 注:在2012年9月30日之后,划归聚源公司的3.86亿元货币资金中,5000万元已经形成对大唐迪庆香格里拉电力开发有限公司的债权;2000万元已经形成对深圳市博达煤电开发有限公司的债权;300万元已经形成对大唐广源水力发电有限公司的债权。上述由货币资金转化的新增债权(未包含在表格中)由聚源公司承接。 (6)债务的划分 截至2012年9月30日,龙滩公司以下借款形成的债务转由聚源公司承接: ■ 注1:2011年2月20日,龙滩公司与工商银行广西分行签署了《固定资产借款合同》,该合同项下20,000万元的债务转由聚源公司承接,剩余104,000万元的债务保留在分立后的龙滩公司。 注2:2003年8月5日,龙滩公司与国家开发银行广西分行、中国建设银行广西分行、中国银行广西分行、中国农业银行广西分行签署了《银团贷款合同》,该合同项下2013年到期的债务(债务本金为100,000万元)转由聚源公司承接,剩余1,454,150万元的债务保留在分立后的龙滩公司。 注3:2011年2月20日,龙滩公司与农业银行天峨支行签署了《固定资产借款合同》,该合同项下15,900万元的债务转由聚源公司承接,剩余7,100万元的债务保留在分立后的龙滩公司。 注4:2010年10月9日,龙滩公司与交通银行广西分行签署了《流动资金借款合同》,该合同项下250万元的债务转由聚源公司承接,剩余2,750万元的债务保留在分立后的龙滩公司。 2013年2月,龙滩公司与大唐集团签署了《委托贷款合同》,借款本金37.4亿元,用以提前偿还上表显示的除对中国大唐集团财务有限公司以外的全部债务。聚源公司就此形成对大唐集团的债务,债务本金余额37.4亿元。 原龙滩公司分立后,上表中转由聚源公司承接的债务,即对大唐集团的37.4亿元债务和对中国大唐集团财务有限公司的13.5亿元债务,已经取得全部债权人(大唐集团和中国大唐集团财务有限公司)同意放弃要求龙滩公司承担连带责任的承诺函。 聚源公司主要经营范围为:投资、建设、运营、管理公司开发的电力项目;水电厂检修;国内贸易;水利水电工程咨询服务;水产养殖业;房地产开发经营。(法律、法规禁止的项目除外,法律、法规限制的项目取得许可或资质后方可开展经营)。 聚源公司的资产还包括房地产投资和部分资产存在瑕疵的小水电企业。 根据分立方案,由原龙滩公司收购取得的若干家小水电企业的股权全部转由聚源公司承接;由原龙滩公司持有红源房地产开发有限公司股权转由聚源公司承接;原龙滩公司拥有的位于南宁市民族大道126号地块、地上建筑物和在建工程转由聚源公司承接。 (三)股东和股权结构 1、股东数目 截至2015年3月31日,龙滩公司股东总数为3家。 2、股权结构 ■ 截至本报告书出具之日,龙滩公司股权不存在质押、抵押、司法冻结、查封或任何其他第三人可主张的权利。 此外,龙滩公司不存在相关投资协议、原高管人员的安排等影响龙滩公司独立性的情况,龙滩公司章程中也不存在限制对本次交易的内容。 (四)主要资产的权属状况、主要负债和对外担保 1、主要资产的权属情况 作为大型水力发电企业,项目建设期需要大量银行债权融资,龙滩公司与主要贷款银行签署的借款合同中含有电费收益权质押条款,此条款属于电力行业一般情况,不影响到龙滩公司日常经营。 除上述事项外,截至本报告书出具之日,龙滩公司资产不存在质押、抵押、司法冻结、查封或任何其他第三人可主张的权利。 龙滩公司主要资产权属详细状况请参阅“本章之二、(十)主要固定资产和无形资产情况”。 2、主要负债情况 截至2015年3月31日,龙滩公司主要负债情况如下表所示: 单位:万元 ■ 注:本次目标资产为2013年2月25日分立后的存续龙滩公司,故本报告书中龙滩公司2012年、2013年、2014年和2015年一季度财务数据均为模拟调整后的财务数据。 3、对外担保情况 截至本报告书出具之日,龙滩公司不存在对提供对外担保的情形。 (五)龙滩公司近三年一期的主营业务发展情况 原龙滩公司成立于1999年12月,主要负责龙滩水电工程的开发建设与日常运营。 龙滩水电工程是广西红水河梯级开发龙头骨干控制性工程,是国家西部大开发的十大标志性工程和“西电东送”的战略项目之一。工程位于红水河上游的广西天峨县境内,规划总装机容量630万千瓦,安装9台70万千瓦的水轮发电机组。主体工程于2001年7月1日开工,2003年11月6日大江截流,2006年9月30日下闸蓄水,2008年12月一期7台70万千瓦(共计490万千瓦)装机机组全部建成投产。 龙滩水电工程项目建设取得的主要批文如下: 1、1990年11月,国家能源部下发《关于红水河龙滩水电站初步设计的批复》(能源水规[1990]994号) 2、1992年4月,国家计划委员会下发《关于红水河龙滩水电站项目建议书的批复》(计能源[1992]432号) 3、1992年5月,国家能源部国家能源投资公司下发《关于龙滩水电站库区移民安置实施规划审查意见的函》(能源水规[1992]439号) 4、2001年4月,国家发展计划委员会下发《关于红水河龙滩水电站可行性研究报告的批复》(计基础[2001]567号),对龙滩水电站补充可行性研究报告进行了批复。 5、2001年6月,国家发展计划委员会下发《关于下达2001年第四批基本建设开工大中型项目计划的通知》(计投资[2001]1122号),将龙滩水电站工程列入2001年第四批基本建设开工大中型项目计划。 6、2004年4月,国土资源部下发《关于龙滩水电站库区淹没用地的批复》(国土资函[2004]131号),对龙滩水电站所涉广西区内用地意见进行了批复。 7、2006年12月,国土资源部下发《关于龙滩水电站库区淹没用地的批复》(国土资函[2006]671号),对龙滩水电站所涉贵州省内用地意见进行了批复。 8、2006年10月,国家发展和改革委员会下发《关于红水河龙滩水电站移民安置补偿投资概算调整的批复》(发改能源[2006]2094号)。 9、2007年9月,国家环境保护总局下发《关于红水河龙滩水电站移民安置专题环境影响报告书的批复》(环审[2007]395号)。 10、2010年9月,水电水利规划设计院出具《关于印发<红水河龙滩水电站装机规模调整报告审查意见>的函》(水电规规[2010]119号)。 11、2009年11月,国家发改委下发《关于调整南方电网电价的通知》(发改价格[2009]2926号),确认龙滩水电站上网电价为0.307元/千瓦时。 龙滩公司2012年、2013年及2014年发电量分别为110.52亿千瓦时、77.23亿千瓦时和138.54亿千瓦时,实现营业收入分别为287,768.37万元、201,308.78万元和361,124.58万元。 2015年1-3月,龙滩公司实现营业收入109,460.54万元,同比增加158.23%;实现净利润56,274.91万元,为2014年全年净利润的42.67%。 (六)龙滩公司最近三年一期经审计的主要财务数据及财务指标 1、资产负债表主要数据 单位:万元 ■ 2、利润表主要数据 单位:万元 ■ 3、现金流量表主要数据 单位:万元 ■ 4、主要财务指标 单位:万元 ■ 注:(1)资产负债率=负债合计/资产总计; (2)总资产周转率=主营业务收入/总资产; (3)净利润率=净利润/主营业务收入; (4)全面摊薄净资产收益率=归属于母公司所有者的净利润/期末归属于母公司所有者权益; 2013年龙滩公司利润总额为-22,330.71万元,2014年利润总额为155,166.44万元,利润总额增长177,497.15万元,增长幅度超过30%,影响因素主要有: (1)2014年营业收入大幅增加 2014年洪水河流域来水较好,龙滩公司1-12月累计发电量138.53亿度,较2013年增加79.39%,导致营业收入较2013年同期增加159,869万元。 (2)2014年营业外收入增加 根据国家税务总局发布财税〔2014〕10号《关于大型水电企业增值税政策的通知》,龙滩公司增值税实际税负超过8%的部分享受即征即退政策。增值税返还在财务上计入营业外收入-政府补助,基于谨慎性原则,计入实际收到的当期,不按照发生期调整。公司2014年1-12月累计将2013年1月至2014年12月的增值税退税额29,158万元计入营业外收入(政府补助)。另有南丹县回收南丹县小杨镇土地补偿款300万元也计入营业外收入。 以上两项因素使2014年营业收入总计增加189,327万元。 (七)关于本次交易是否征得龙滩公司其他股东的同意 大唐集团、广西投资和贵州产投分别出具了《关于放弃优先购买权的承诺函》,承诺放弃优先购买本次拟出售的龙滩公司的股权,符合龙滩公司章程规定的股权转让前置条件。 (八)龙滩公司最近三年评估、交易、增资、改制情况 (1)本次交易前近三年内第一次评估 1、前次评估情况 在本次交易前,就龙滩公司分立事项(详请参阅本章之一、“(二)龙滩公司历史沿革情况”),北京中企华资产评估有限责任公司曾以2012年9月30日为评估基准日对原龙滩公司进行了评估,此次评估采用成本法。 根据中企华出具的《资产评估报告》(中企华评报字[2013]第1010-01号),截至评估基准日2012年9月30日,龙滩公司净资产账面值为519,518.82万元,评估值为1,742,076.86万元,评估增值1,222,558.04万元,增值率235.33%。 2、与本次评估值的差异 标的资产在2014年12月31日采用资产基础法的净资产评估值为168.72亿元,略低于前次(评估基准日为2012年9月30日)评估值,但两次评估值较账面价值的增值率较为接近,分别为235.33%及212.44%。 (2)本次交易前近三年内第二次评估 1、前次评估情况 在本次交易前,就本公司筹划重大资产重组事宜,(详请参阅本报告书“重大事项提示”之“十一、相关主体最近36个月内IPO或参与重大资产重组的基本情况”),中企华曾以2013年2月28日为评估基准日对龙滩公司进行了评估,此次评估采用收益法和资产基础法。 根据中企华出具的《资产评估报告》(中企华评报字[2013]第1089号),相关评估结果如下。 1)收益法评估结果 龙滩公司评估基准日总资产账面价值为2,262,391.95万元,总负债账面价值为1,724,425.18万元,净资产账面价值为537,966.77万元。 收益法评估后的股东全部权益价值为1,700,189.65万元,增值额为1,162,222.88万元,增值率为216.04%。 2)资产基础法评估结果 龙滩公司评估基准日2013年2月28日总资产账面价值为2,262,391.95万元,评估价值为3,506,663.69万元,增值额为1,244,271.74万元,增值率为55.00%;总负债账面价值为1,724,425.18万元,评估价值为1,724,034.18万元,减值额为391.00万元,减值率为0.02%;净资产账面价值为537,966.77万元,评估价值为1,782,629.51万元,增值额为1,244,662.74万元,增值率为231.36%。 该次评估选取资产基础法确定评估结果。 2、与本次评估值的差异 标的资产在2014年12月31日采用资产基础法的净资产评估值为168.72亿元,略低于前次(评估基准日为2013年2月28日)评估值,但两次评估值较账面价值的增值率较为接近,分别为231.36%及212.44%。 (3)前两次评估与本次评估主要差异的原因 第一次评估距现在已超过两年,第二次评估距现在已近两年,资产成新率较前两次评估时降低。 除上述分立事项,龙滩公司最近三年未出现其他交易、增资和改制行为。 (九)龙滩公司诉讼、仲裁或行政处罚情况 根据龙滩公司出具的《龙滩公司关于不存在重大诉讼、仲裁、行政处罚的承诺函》,龙滩公司及公司董事、监事、主要管理人员近五年来未曾受到任何与证券市场相关的行政处罚、刑事处罚,也未曾有任何与经济纠纷有关的重大民事诉讼和仲裁,没有面临前述重大民事诉讼或仲裁的情况。 二、龙滩公司主营业务具体情况 (一)主要产品及用途 公司主要从事水力发电业务,电力为公司的主要产品。 电力作为一种重要的二次清洁能源,广泛用于生产和生活,可以发光、发热、产生动力等。作为现代工业和现代文明发展的基础,现有其他能源很难取代电力的各项用途,电力是传统的一次能源的主要转化途径。 (二)水力发电的工艺流程 水力发电生产工艺全过程如下:水轮机将经过坝和水库集中和调节提升后的天然水势能转化为机械能,通过发电机将机械能转换为电能;发电机组输出的电能经升压变压器升压后被送至电网,电网再将电能送至用电客户。 水力发电具体生产流程如下图所示: ■ (三)主要经营模式 龙滩公司的经营范围主要为电力开发、建设、经营、工程咨询及设备采购,通过建设水电站将水能转化为电能。龙滩公司目前营业收入与利润主要来自于已投产的龙滩水电站水力发电业务。龙滩公司将水电站发出的电力出售给电网公司,根据单位电量价格与售电量计算电力销售收入,扣除发电及生产经营各项成本费用后获得利润。龙滩公司水电生产经营状况受红水河来水和市场变化等因素影响,呈现出较为明显的季节性和周期性变化。 作为水力发电企业,龙滩公司主要利用天然水能资源进行电力生产,通过与南方电网公司签订购售电合同,按照国家发改委批复的上网电价进行电力销售。 (四)主要产品生产销售情况 龙滩公司主要从事水力发电业务,电力为龙滩公司的主要产品。 1、产能、产量及销量 龙滩公司最近三年发电机组装机容量、发电量及上网电量指标如下表所示: ■ 2、销售收入 龙滩公司最近三年电力销售收入及占营业收入比例情况如下表所示: ■ 3、执行电价情况 龙滩公司执行国家发改委批准的电价,龙滩公司最近三年执行上网电价(含税)情况如下表所示: ■ 注:根据国家发改委发改价格[2009]2926号文,自2009年11月20日起,广西龙滩水电站上网电价按每千瓦时0.307元执行。 4、销售模式情况 龙滩公司仅与南方电网公司签订购售电合同,所发电量全部销售给南方电网公司。 南方电网公司未持有龙滩公司的股权,与桂冠电力无关联关系。桂冠电力的董事、监事、高级管理人员、核心技术人员、主要关联方、持有桂冠电力5%以上股份的股东均未在南方电网公司中占有权益。 (五)主要产品的原材料、能源及其供应情况 龙滩公司主要从事水力发电业务,主要原料为红水河天然来水。红水河位于广西壮族自治区西北部,为珠江水系干流西江上游的别称,红水河全长638公里,流域面积3.32万平方公里(不包括南盘江和北盘江流域面积),年平均流量为696亿立方米,落差756.5米,年降水量1,200毫米。该河段多峡谷、险滩,水流湍急,水力资源十分丰富。 龙滩公司日常采购主要为水电站运营所需的相关设备、修理备品及五金耗材、钢材、木板等三材。龙滩公司2012年度、2013年度及2014年度向前五名供应商采购原材料及低值易耗品情况如下表所示: ■ 此外,龙滩公司主要利用红水河上游来水发电,不涉及能源采购、供应问题。 (六)主要客户情况 龙滩公司仅与南方电网公司签订购售电合同,所发电量全部销售给南方电网公司。龙滩公司2012年至2014年销售情况如下: ■ (七)安全生产与环境保护情况 1、安全生产情况 为贯彻电力生产“安全第一、预防为主”的方针,牢固树立安全第一的思想,以达到保护广大员工在生产(工作)过程中的安全和健康,促使公司安全生产管理工作逐步走向规范化、标准化的目的。龙滩公司根据《中华人民共和国安全生产法》、国家电监会《电力生产事故调查规程》、《中国大唐集团公司生产任务管理办法》、《中国大唐集团公司安全生产工作规定》及《中国大唐集团公司水电站大坝安全管理办法》等有关规定,结合自身安全管理工作的实际情况,制订了《安全生产管理制度》、《安全生产奖惩制度》等一系列安全管理制度,明确安全管理的基本要求、安全思想教育、安全组织管理网络、安全标志的设置、安全考核办法等具体内容。通过建立和完善技术、管理、监察三大保证体系,落实部门、班组、个人三级责任主体的职责来保障安全生产。龙滩公司从设计、建设施工到运行阶段均按照国家有关法律法规保证员工的人身安全和劳动生产环境。 龙滩公司自首台机组投产至2014年12月31日,已实现连续安全生产2,781天,保持并刷新大型水轮发电机组投运后安全运行新纪录。 根据龙滩公司提供的无违规证明文件,龙滩公司遵守国家有关安全生产的法律法规,最近三年未发生重大安全事故,也不存在因安全运行问题受到有关部门处罚的情形。 2、环境保护情况 龙滩公司从事的水电行业不属于重污染行业。根据龙滩公司提供的无违规证明文件,龙滩公司遵守国家有关环境保护的法律法规,相关水电生产经营活动符合关于国家环境保护的要求,最近三年不存在因环境保护问题受到有关部门处罚的情形。 (八)质量控制情况 由于电力产品的特殊性,电力生产的质量控制目标主要体现在按电网的要求安全、稳定地提供电力。为实现这一目标,公司建立了完善的质量控制体系,制订了全面的质量管理制度: 1、制订《6S工作考核实施办法(试行)》,成立专门的6S(即整理、整顿、清扫、清洁、素养、安全)工作小组,每月度对各部门和班组6S工作任务完成情况进行考核,并提出月度考核意见提交生产技术部;每季度对公司所有办公区域、生产现场区域的6S工作进行检查考核评分,根据检查考核评分结果提出考核意见,在经公司6S推行委员会同意后,每季度在生产工作考评会上通报6S工作考核情况。对于检查考核过程中发现的问题,及时反馈至各相关部门进行整改,对整改完成情况进行跟踪检查,并进行月度考核。 2、制订《质量管理小组管理标准》,通过质量管理小组进行日常质量控制 公司把质量管理教育纳入职工的教育计划,并把全面质量管理知识列为职工“应知应会”的内容之一。公司的质量管理渗透到生产管理各环节:运行人员严格执行运行规程、事故处理规程等制度;检修人员按照检修规程、检修管理制度进行检修工作,在检修项目中严格执行三级验收制度。公司建立了MIS管理系统,实现了生产、办公系统自动化;建立了检修工作信息管理系统,从组织和制度上保证了设备维护和检修的质量。 3、龙滩公司推行机组大修监理制度。执行了检修作业指导书制度,强调检修作业步骤,规范检修作业行为,强调检修作业的标准化验收,使检修作业逐步实现标准化、规范化。公司将技术监控纳入动态对标、持续改进范畴,按月度检查考核工作计划、设备定期工作、技术监控整改项目的完成情况。充分利用技术监控服务单位的技术优势,对公司生产设备进行安全和健康诊断,对公司技术监控管理进行动态监督检查。 根据龙滩公司提供的无违规证明文件,龙滩公司最近三年生产经营活动未出现重大质量问题。 (九)生产技术情况 龙滩公司主要从事水力发电业务,而水力发电是一种成熟、常规的发电模式。因此,龙滩公司在发电过程中并不存在独立研发、研制的创新生产技术,其技术水平主要体现在科学方法的应用及业务经验的积累等方面: 1、水库调度管理工作 龙滩公司水库调度管理工作主要包括水库调度工作与中长期水文气象预报工作。 龙滩公司的水库调度工作主要包括:根据年度发电计划提出年度、汛期、枯水期的发电调度方案和建议并编制洪水调度方案,合理调度,根据水库设计原则的有关规定及设计频率的洪水和水文预报成果,进行洪水调节计算,统筹兼顾得出水库各控制性水位。 龙滩公司的中长期水文气象预报工作主要包括:通过组织建立水文情报网的方式,收集、整理气象资料,并进行流域气象资料统计和分析。开展中长期水文气象预报研究,探索影响本流域降雨的物理机制及降雨规律,为水库蓄水提供决策及参考依据。 龙滩公司通过做好上述水库调度管理和中长期水文气象预报工作,在保证电站安全的条件下,合理安排水库的蓄泄方式,达到充分发挥水库发电、防洪最大综合利用效益的目的。 2、设备检修 设备检修主要是通过对水电站发电机组主设备和辅助设备进行定期维护、定期检修、技术改造等方式,确保电站设备处于稳定可靠的状态。通过多年业务经验的积累,龙滩公司采取先进的设备管理模式,已经打造出一支具有较高水平的设备维修团队。公司发电机组检修情况良好,运行效率得到稳步提高。2014年,龙滩公司主设备完好率100%,发电机组实现全年“零非停”。 (十)主要固定资产和无形资产情况 1、主要生产设施与设备 截至本报告书出具之日,龙滩公司主要生产设施与设备包括水轮发电机组、发电机励磁系统、电流互感器、变压器、开关设备、闸门和启闭机,相关明细情况如下表所示: ■ 2、房屋 截至本报告书出具之日,龙滩公司共拥有建筑面积为60,265.95平方米的自有房产,均已取得相应的房屋所有权证书。该等房屋权属清晰、完整,不存在法律瑕疵。相关明细情况如下表所示: ■ 3、持有、使用土地具体情况 截至本报告书出具之日,龙滩公司占有和使用四宗土地,面积共计2,789,129.50平方米的土地。该等土地权属清晰、完整,不存在法律瑕疵。相关明细情况如下表所示: ■ 三、重大会计政策或会计估计差异或变更对龙滩公司利润的影响 (一)重大会计政策差异 本次龙滩公司最近三年一期的审计报告在报告期内采用桂冠电力的会计政策,龙滩公司原会计政策与桂冠电力会计政策的差异及因龙滩公司报告期内采用桂冠电力会计政策而对龙滩公司利润影响如下: 1、坏账准备政策 (1)按账龄组合计提坏账准备的应收款项会计政策差异 ■ (2)上述坏账准备政策差异产生的影响 由于龙滩公司其他应收款主要为项目前期费用、备用金及关联方款项等,一般进行单项计提,上述按账龄组合计提坏账的差异对其他应收款坏账计提不产生影响,而应收账款的坏账计提比例差异的影响如下: A、对2012年期初数的影响 计提2012年期初应收账款坏账准备2,029,904.27元,确认递延所得税资产507,476.07元。 B、对2012年财务报表的影响 调增当年应收账款坏账准备4,100,633.29元,调增资产减值损失4,100,633.29元,调增递延所得税资产412,104.56元。 C、对2013年财务报表的影响 调减当年应收账款坏账准备3,025,331.70元,调减资产减值损失3,025,331.70元,调减递延所得税资产453,799.75元。 D、对2014年财务报表的影响 调增当年应收账款坏账准备1,141,673.76元,调增资产减值损失1,141,673.76元,调增递延所得税资产171,251.06元。 E、对2015年1-3月财务报表的影响 调增当年应收账款坏账准备5,582,798.08元,调增资产减值损失5,582,798.08元,调增递延所得税资产837,419.72元。 2、其他应收款的分类 单项金额重大并单项计提坏账准备的其他应收款,桂冠电力的标准为余额100万以上,而本公司标准为期末余额前10名。此分类差异只影响其他应收款披露,对财务报表不产生影响。 (二)重大会计政策变更情况 (1)实施新的会计准则的影响 2014 年1月至6月,财政部发布了《企业会计准则第39 号——公允价值计量》、《企业会计准则第40 号——合营安排》和《企业会计准则第41 号——在其他主体中权益的披露》,修订了《企业会计准则第2 号——长期股权投资》、《企业会计准则第9 号——职工薪酬》、《企业会计准则第30 号——财务报表列报》、《企业会计准则第33 号——合并财务报表》和《企业会计准则第 37 号——金融工具列报》,除《企业会计准则第37 号——金融工具列报》在2014 年年度及以后期间的财务报告中施行外,上述其他准则于2014 年7 月1 日起施行。本公司按相关准则的规定进行了追溯调整,主要调整如下: 根据《企业会计准则第2 号—长期股权投资》,对被投资单位不能实施控制、重大影响的权益性投资及对其合营企业的权益性投资,按《企业会计准则第22 号—金融工具确认和计量》进行处理;《企业会计准则第22 号—金融工具确认和计量》规定,在活跃市场中没有报价且其公允价值不能可靠计量的权益工具投资,应当按照成本计量。本公司将对参股公司的股权投资调整至可供出售金融资产。会计政策变更的影响情况: A、对2012年财务报表的影响 调增可供出售金融资产40,000,000.00元,调减长期股权投资40,000,000.00元。 B、对2013年财务报表的影响 调增可供出售金融资产40,000,000.00元,调减长期股权投资40,000,000.00元。 C、对2014年财务报表的影响 调增可供出售金融资产40,000,000.00元,调减长期股权投资40,000,000.00元。 D、对2015年1-3月财务报表的影响 调增可供出售金融资产40,000,000.00元,调减长期股权投资40,000,000.00元。 (三)会计估计变更情况 龙滩公司报告期内未发生会计估计变更事项。 (四)前期重大会计差错更正情况 报告期内无前期重大会计差错更正情况。 第五章 本次发行股份情况 经公司与交易对方协商确认,公司拟以非公开发行股份的方式购买本次交易目标资产,相关非公开发行股份情况如下: 一、 非公开发行普通股方案 本公司已于2015年1月29日和2015年6月9日分别与大唐集团、广西投资和贵州产投签署了附生效条件的《发行股份购买资产协议》和《发行股份购买资产补充协议》,本公司拟采用发行普通股购买资产的方式,分别购买大唐集团持有的龙滩公司65%股权、广西投资持有的龙滩公司30%股权和贵州产投持有的龙滩公司5%股权。本次交易方案的主要内容如下: (一)交易对方 本次重组的交易对方为大唐集团、广西投资和贵州产投。 (二)标的资产 本次重组的标的资产为大唐集团、广西投资和贵州产投合计持有的龙滩公司100%股权。 (三)交易方式 本次重组中,本公司拟采用非公开发行普通股购买资产的方式,分别购买大唐集团持有的龙滩公司65%股权、广西投资持有的龙滩公司30%股权和贵州产投持有的龙滩公司5%股权。 (四)交易金额 本次重组中,标的资产龙滩公司100%股权的交易价格以具有证券业务资格的资产评估机构出具的、并经主管国资部门备案的评估报告的评估结果为准。 根据中企华出具的《资产评估报告》(中企华评报字[2015]第1030号),本次资产评估对龙滩公司采用了收益法和资产基础法分别进行评估。 收益法评估后的股东全部权益价值为1,652,919.70万元,增值额为1,112,914.62万元,增值率为206.09%。 资产基础法评估后的股东全部权益价值为1,687,181.43万元,增值额为1,147,176.35万元,增值率为212.44%。 目前对目标资产采用收益法评估存在一定的局限性,主要体现在:龙滩公司按一步设计,两步建设的方案实施,目前完成了一期工程的建设。日后二期工程建设完工后,蓄水量增大,弃水量减少,更能充分实现其价值。 因此,评估报告评估结论取资产基础法评估结果,即:龙滩公司的股东全部权益价值评估结果为1,687,181.43万元。 2015年5月12日,本次重组所涉及的标的资产的评估结果获得国务院国资委备案(备案编号:20150020)。本次重组交易金额为1,687,181.43万元。 (五)发行普通股购买资产的情况 1、普通股发行价格 本次重组中本公司发行普通股购买资产的股份发行价格为定价基准日前20个交易日均价,即4.59元/股,定价基准日为上市公司审议本次交易相关事项的首次董事会(即本公司第七届董事会第二十二次会议)的决议公告日。 在定价基准日后至本次交易实施前,本公司如进行任何权益分派、公积金转增股本、增发新股或配股等致使本公司股票需要进行除权、除息的情况,则上述发行价格将相应进行调整。发行价格的具体调整办法如下: 假设调整前新增股份价格为P0,每股送股或转增股本数为N,每股增发新股或配股数为K,增发新股价或配股价为A,每股派息为D,调整后新增股份价格为P1(调整值保留小数点后两位,最后一位实行四舍五入),则: ■ 经上市公司第七届董事会第二十三次会议表决,上市公司2014 年度拟按每10 股派现金红利1.3 元(含税)进行利润分配,截至2014年12月31日,公司总股本2,280,449,514.00股,预计现金分配利润数296,458,436.82元。2014年度盈余公积金和资本公积金不转增股本。2015年5月28日,该预案经本公司2014年年度股东大会审议通过。据此,本次交易股份发行的价格相应调整为4.46元/股。 2、普通股发行种类及面值 本次重组中拟发行的、用以收购标的资产的股票种类为境内上市人民币A股普通股,每股面值为人民币1.00元。 3、购买资产金额和普通股发行数量 根据标的资产龙滩公司100%股权评估值计算,本次重组标的资产交易价格总额为1,687,181.43万元。根据本次重组发行价格为4.46元/股计算,本公司发行普通股购买资产的股份发行数量总额为3,782,918,026股(占发行后总股本的62.39%),其中,本公司拟向大唐集团发行普通股的数量为2,458,896,717股,拟向广西投资发行普通股的数量为1,134,875,408股,拟向贵州产投发行普通股的数量为189,145,901股。最终发行普通股的数量将根据中国证监会核准的结果为准。 在定价基准日至股份发行日期间,本公司如进行任何权益分派、公积金转增股本、增发新股或配股等致使本公司股票需要进行除权、除息的情况,实际发行数量将根据发行价格的变化按照有关规定进行相应调整。 (六)普通股限售期安排 本次重组交易对方大唐集团承诺,通过本次交易所认购获得的桂冠电力新增股份自发行结束之日起三十六个月内不转让。但是,符合《证券期货法律适用意见第4号》等适用法律、法规、规章和规范性法律文件相关规定的转让不受此限。此外,大唐集团还承诺,本次交易完成后(从龙滩公司股权交割完毕起计算)6个月内如上市公司股票连续20个交易日的收盘价低于大唐集团本次以资产认购上市公司股份的股份发行价格,或者交易完成后6个月期末收盘价低于大唐集团本次以资产认购上市公司股份的股份发行价格,大唐集团因本次交易取得的上市公司股份的锁定期在原有锁定期的基础上自动延长6个月。 本次重组交易对方广西投资和贵州产投承诺,通过本次重组取得的股份,自本次发行结束之日起12个月内不得转让。但是,符合《证券期货法律适用意见第4号》等适用法律、法规、规章和规范性法律文件相关规定的转让不受此限。 大唐集团、广西投资和贵州产投同时承诺:如本公司为本次重大资产重组所提供或披露的信息涉嫌虚假记载、误导性陈述或者重大遗漏,被司法机关立案侦查或者被中国证券监督管理委员会立案调查的,在形成调查结论以前,不转让在桂冠电力拥有权益的股份,并于收到立案稽查通知的两个交易日内将暂停转让的书面申请和股票账户提交桂冠电力董事会,由董事会代为向证券交易所和登记结算公司申请锁定;未在两个交易日内提交锁定申请的,授权董事会核实后直接向证券交易所和登记结算公司报送本公司的身份信息和账户信息并申请锁定;董事会未向证券交易所和登记结算公司报送本公司的身份信息和账户信息的,授权证券交易所和登记结算公司直接锁定相关股份。如调查结论发现存在违法违规情节,本公司承诺锁定股份自愿用于相关投资者赔偿安排。 (七)过渡期安排 根据《发行普通股购买资产协议》的约定,在审计评估基准日(不含当日)至标的资产完成交付日(含当日)期间,标的资产所产生的盈利及其他净资产增加由本公司享有;标的资产所产生的亏损及其他净资产减少,由本次交易对方按照各自持有龙滩公司的股权比例为权重计算的额度以货币资金补足。 为明确标的资产在上述过渡期间内的净资产变化,各方同意以距标的资产完成交付日最近的一个月末或各方另行协商确定的时间为审计基准日,由各方共同确认的审计机构对标的资产在过渡期间的净资产变化情况进行审计。 (八)本公司滚存未分配利润的处置方案 本次交易完成后,由包括大唐集团、广西投资和贵州产投在内的本公司全体股东按其持有本公司股份的比例共享本公司本次股份发行前滚存未分配利润。 (九)有关本次交易的决议有效期 本公司就本次交易作出的股东大会决议,自本公司股东大会审议通过之日起十二个月内有效。 (下转B28版) 本版导读:
发表评论:财苑热评: |




