证券时报网络版郑重声明经证券时报社授权,证券时报网独家全权代理《证券时报》信息登载业务。本页内容未经书面授权许可,不得转载、复制或在非证券时报网所属服务器建立镜像。欲咨询授权事宜请与证券时报网联系 (0755-83501827) 。 |
国电电力发展股份有限公司2012年公司债券(第一期)募集说明书摘要 2012-06-13 来源:证券时报网 作者:
(上接A7版) 源国际合作;以及按国务院规定权限,审批、核准、审核国家规划内和年度计划规模内能源固定资产投资项目等。 电监会依照国务院授权,行使行政执法职能,依照法律、法规统一履行全国电力监管职责。其主要职责是:制定电力市场运行规则,监管市场运行,维护公平竞争;参与制定电源发展规划及发电企业技术、安全和质量标准;根据市场情况,向政府价格主管部门提出调整电价建议;监督检查电力企业生产质量标准,颁发和管理电力业务许可证;负责电力行政执法;制定电力争议纠纷解决程序,处理电力市场纠纷;负责监督社会普遍服务政策的实施。 (三)发行人主营业务情况 1、主营业务概况 公司是中国五大发电集团之一中国国电下属的骨干发电企业,是国内最大的电力上市公司之一,以发电业务为主业。近年来,通过加快结构调整,形成了以火力发电为主,风电、水电、太阳能发电等清洁可再生能源的比例逐步提高,金融、煤炭、煤化工、多晶硅、铁路等相关产业协调发展的模式。 公司的产品以电力产品为主,辅以热力、煤炭和化工产品。公司及子公司发电业务分布于东北、华北、华东、华南、西南、西北的23个省、市、自治区。截至2011年底,公司控股装机容量3,204.04万千瓦,其中新能源和清洁可再生能源装机占控股装机容量的28.49%。 2、公司最近三年主营业务收入构成 (1)按行业和产品构成,公司最近三年的主营业务收入如下表: 单位:万元
电力行业收入是公司主营业务收入的主要来源,占主营业务收入的比例约为90%;热力行业收入占比较低,随着公司热电联产项目的建设投产,热力行业收入的比重将有所提高;煤炭销售收入主要是下属的国电镇江燃料有限公司销售煤炭所产生的收入;公司煤化工业务尚处于起步阶段,目前化工业务主要是子公司英力特生产销售的PVC及烧碱等化工产品。 (2)按地区分类,公司最近三年的主营业务收入如下表: 单位:万元
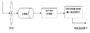
公司目前的业务主要分布于东北、华东、华北、西南及西北地区,发电资产布局合理。公司的电厂基本上分布于西北、西南等煤炭、水等资源丰富地区,或华北、华东等用电负荷高的经济发达地区,具有较明显的区域优势。 3、公司主要经营模式和主要产品的生产流程 (1)主要经营模式 公司通过分公司及内部核算电厂、全资及控股电厂从事以发电为主的业务,经营火电、水电、风电、光伏发电等发电业务和供热业务。公司火力发电及供热业务的主要原材料为煤炭,主要通过外部采购获得。公司所发电量主要根据各地电网公司核定的上网电量并入各地电网,上网电价由国家发改委、地方发改委等有权部门批准及调整。 (2)主要产品生产流程 ①火力发电 火力发电主要生产工艺流程如下:煤炭通过输煤设备进行除铁、除大块异物、初步破碎后送至原煤斗,磨煤机将原煤磨成煤粉,通过风机产生的风力将煤粉送至锅炉燃烧,将水变成高参数蒸汽,驱动汽轮机产生旋转机械能,带动发电机利用电磁原理将机械能转换成电能,通过变压器升压后送至电网,向用户提供电力。生产工艺的主要原理是将燃煤的化学能转化为热能,热能转化为机械能,机械能再转化为电能。上述流程如下图所示: ■ ②水力发电 水力发电生产工艺全过程如下:水轮机将经过大坝和水库集中和调节后的天然水能转换为机械能以驱动水轮机,再通过与水轮机直接连接的发电机将机械能转换为电能;水轮发电机组输出的电能经变压器升压后被送至电网,向用户供电。上述流程亦如下图所示: ■ ③风力发电 风力发电生产工艺全过程如下:叶轮经过风力推动转换为机械能,再通过与叶轮连接的发电机将机械能转换为电能;风力发电机组输出的电能经升压变压器升压后送至电网,向用户供电。上述流程亦如下图所示: 天然风能 ■ 4、产品的生产和销售情况 本部分业务数据未经追溯调整,与财务数据口径不尽一致。 (1)公司最近三年发电业务的产能、产量及销量数据如下表:
2011年末,公司控股装机容量为3,204.04万千瓦,占全国总装机容量的比例为3.03%,是电力上市公司中市场占有率较高的公司之一。2010年,公司发电量较2009年增长105.90%,上网电量较2009年增长108.80%、装机规模较2009年增长76.57%,主要是由于2010年公司收购中国国电电力资产及新建电源项目。同时,公司电源结构逐步优化,2009年至2011年公司火电装机容量占控股装机容量比重逐年下降,分别为78.53%、73.09%及71.51%,抗风险能力及盈利能力得到提高。 公司过半发电量来源于江浙及华北等用电负荷中心地区的电厂,机组利用程度高。报告期内,受全国电力消费需求增长较快及全国装机总容量增长速度放缓的总体环境影响,公司利用小时数维持在较高水平。2009年、2010年及2011年,公司发电设备平均利用小时数分别为4,754小时、5,253小时及5,218小时,均高于全国平均水平。 最近三年,公司管理水平持续提高,并且大容量、低耗能机组比例不断提升。截至2011年末,公司30万千瓦及以上火电机组占火电装机容量比例为88.69%,60万千瓦及以上火电机组占火电装机容量比例为51.87%。截至2011年末,公司投资建设的百万千瓦级机组已有9台投产。公司供电煤耗及厂用电率指标呈不断下降趋势,2009年、2010年及2011年,公司综合供电煤耗分别为332.96克/千瓦时、328.97克/千瓦时及317.58克/千瓦时;2009年、2010年及2011年,公司综合厂用电率分别为5.96%、5.54%及4.58%。 2011年末,公司控股装机容量构成中,水电装机容量占比达22.51%,风电等新能源装机容量占比达5.98%,较高的非火电装机容量构成有效的缓解了煤价高企给公司带来的经营压力。公司的水电项目主要位于四川大渡河流域、新疆喀什河流域等水资源丰富的流域,发电能力较强,发电成本较低、盈利能力强。在近年来火电行业成本压力不断增大的情况下,公司的电力主业始终保持了较高的盈利能力。 (2)原料采购情况 公司主要原材料为火力发电所需的燃煤。2009年、2010年及2011年,公司的燃煤成本分别约占同期营业成本(合并报表口径)的60.70%、61.51%和62.34%。公司火电厂的燃煤主要通过外购获得。公司目前的火电厂分布于东北、华东、华北、西南及西北地区,电厂基本上分布在坑口或负荷中心。公司主力火电厂一部分位于山西、宁夏、内蒙古等煤炭资源丰富的地区,多为坑口电厂,燃煤以就近采购为主,燃煤供应有保证;一部分位于电力需求旺盛的长三角地区,燃煤主要在秦皇岛等沿海港口采购,通过海上运输运至电厂,运输成本相对较低。 2009年、2010年及2011年,公司火电厂耗用原煤数量分别为3,116.0万吨、5,504.5万吨和6,297.3万吨。公司主要煤炭供应商包括神华集团有限责任公司、山西及内蒙古等地的煤炭生产企业等。2009年、2010年及2011年,公司向前五名供应商采购金额占各期煤炭采购总额的比例分别为47.81%、46.90%和50%。 第四节 财务会计信息 一、会计报表编制基准及注册会计师意见 本公司2009年度、2010年度以及2011年度的财务报告均经中瑞岳华会计师事务所审计,并出具了标准无保留意见的审计报告(文号分别为:中瑞岳华审字[2010]第01389号、中瑞岳华审字[2011]第03563号以及中瑞岳华审字[2012]第3165号)。 本公司2010年及2011年均发生了同一控制下的企业合并,按《企业会计准则》规定需要对以前年度会计报表进行追溯调整,中瑞岳华对追溯调整后的公司2009年至2011年财务报告出具了标准无保留意见的《专项审计报告》(中瑞岳华专审字[2012] 第 1213号),本节披露的财务会计信息均引自经审计的追溯调整后的2009年至2011年的财务报告。 二、发行人最近三年财务报表简要数据 (一)合并财务报表简要数据 公司于2009年12月31日、2010年12月31日和2011年12月31日的合并资产负债表,及2009年、2010年和2011年的合并利润表及合并现金流量表如下: 1、最近三年简要合并资产负债表 简要合并资产负债表 单位:万元
2、最近三年简要合并利润表 简要合并利润表 单位:万元
3、最近三年简要合并现金流量表 简要合并现金流量表 单位:万元
(二)母公司财务报表简要数据 公司于2009年12月31日、2010年12月31日和2011年12月31日的母公司资产负债表,及2009年、2010年和2011年的母公司利润表及母公司现金流量表如下: 1、最近三年简要母公司资产负债表 简要母公司资产负债表 单位:万元
2、最近三年简要母公司利润表 简要母公司利润表 单位:万元
3、最近三年简要母公司现金流量表 简要母公司现金流量表 单位:万元
三、发行人最近三年合并财务报表口径下的财务指标 (一)发行人最近三年的主要财务指标
(二)发行人最近三年净资产收益率及每股收益情况 根据中国证监会发布的《公开发行证券公司信息披露编报规则第9号》(2010年修订)的规定,公司最近三年净资产收益率及每股收益如下表所示:
四、偿债能力分析 (一)主要偿债能力指标 本公司最近三年的偿债能力指标如下表所示:
注:利息保障倍数=(利润总额+计入财务费用的利息支出)/(计入财务费用的利息支出) 从短期偿债能力来看,截至2009年12月31日、2010年12月31日和2011年12月31日,本公司流动比率分别为0.21、0.18和0.27,速动比率分别为0.18、0.14和0.22。2010年末的流动比率、速动比率较2009年末小幅下降,主要是由于公司新建项目较多,导致短期借款及未结算工程款增加,流动负债上升比例较大。本公司2011年末流动比率、速动比率较2010年末有所回升,主要是由于2011年末公司货币资金等流动资产增加且流动负债减少所致。2011年末流动负债减少主要是由于公司调整借款结构,减少短期借款,同时减少票据开具量及偿还了使用的中国国电发行的短期融资券所致。 2011年末本公司流动比率、速动比率得到改善,但总体水平仍然不高,主要原因是:与公司的资产结构相比,公司债务构成中,短期负债的占比较高。本次发行公司债券的募集资金将用于偿还短期借款及补充流动资金,有利于提高公司流动比率、增强短期偿债能力。 从长期偿债能力来看,截至2009年12月31日、2010年12月31日及2011年12月31日,本公司合并口径资产负债率分别为73.68%、75.62%及77.91%,母公司口径资产负债率分别为42.73%、40.22%及49.53%。公司的资产负债率保持在合理水平,与业务规模发展相适应。公司所处的电力行业具有高负债的特点,与其他几家规模相近的电力行业上市公司相比,本公司资产负债率处于正常水平。2009年至2011年,公司利息保障倍数分别为3.10倍、2.12倍及2.05倍,均高于其他几家可比公司,长期偿债能力较强。同行业可比公司相关指标如下:
注:上表其他公司数据来源于wind资讯。 2、银行授信额度分析 本公司与银行等金融机构保持良好的长期合作关系,被多家银行授予较高的授信额度,间接债务融资能力强。截至2011年12月31日,中国工商银行股份有限公司、中国农业银行股份有限公司、国家开发银行股份有限公司、中国建设银行股份有限公司等金融机构共给予公司1,839.50亿元的贷款授信总额度,其中已使用授信额度为1,034.56亿元,尚未使用授信额度为804.94亿元。 此外,作为A股上市公司,本公司还可通过资本市场进行股本融资和债务融资,具有广泛的融资渠道和较强的融资能力。 第五节 募集资金运用 一、募集资金运用计划 (一)本次发行公司债券募集资金数额 根据《试点办法》的相关规定,结合公司财务状况和未来资金需求,经本公司六届三十次董事会会议审议通过、并经本公司2011年度股东大会批准,公司拟申请发行不超过80亿元(含80亿元)的公司债券。本次债券采取分期发行的方式,本期债券为首期发行。 (二)本期公司债券募集资金投向 根据2011年度股东大会决议,并结合实际资金需求及到期债务情况,公司拟将本期公司债券募集资金40亿元扣除发行费用后,其中30亿元用于偿还金融机构贷款,剩余募集资金用于补充流动资金。具体如下: 1、公司使用募集资金偿还金融机构贷款 公司初步拟订了偿还贷款计划,具体如下:
注:以上均为母公司贷款。 公司将本着有利于优化公司债务结构并节省利息费用的原则,根据本期公司债券发行时金融机构贷款的存续情况对所计划偿还的贷款做出合理安排。 2、公司使用募集资金补充流动资金 (1)公司日益增长的经营规模增加了对于流动资金的需求 近年来全国电力消费需求总体保持旺盛,公司装机规模持续扩张,2009年、2010年及2011年,公司控股装机容量分别为1,630.55万千瓦、2,879.08万千瓦及3,204.04万千瓦。公司经营规模的不断扩大增加了对流动资金的需求。 (2)燃料采购量增加以及燃料价格的上升增大了对于流动资金的需求 火电装机容量占公司控股装机容量的比例近三年均保持在70%以上。目前,火电装机容量仍保持稳定增长,对于燃料的需求也随之逐年增长。同时,近年来煤炭价格不断攀升,公司燃料采购成本也随之不断上升。公司在燃料采购环节的资金支出日益增大,对公司的流动资金造成较大的压力,需要及时予以补充。 (3)公司在建项目以及新投产项目较多,对现有流动资金形成了占用压力 公司近年来业务高速扩张,目前公司内蒙古布连电厂火电、新疆库车火电项目、国电和风风电项目和大渡河流域水电项目等正处于投资建设期。公司在建项目对存量流动资金形成了一定占用压力,需要及时予以补充。 (4)有助于减少公司短期贷款、优化负债结构 为了满足公司正常生产经营的资金需求,报告期内,公司向金融机构借入大量资金。截至2011年末,公司合并口径贷款总额1,038.48亿元,其中短期贷款429.69亿元。使用募集资金补充流动资金有助于公司减少短期借款、优化债务结构、降低短期偿债压力,从而增强公司财务结构的抗风险能力。 二、募集资金运用对发行人财务状况的影响 以2011年12月31日公司合并财务数据为基准,假设募集资金根据上述计划用于偿还金融机构贷款及补充流动资金,在不考虑发行费用,不发生其他重大资产、负债和权益变化的情况下,主要财务指标变化如下: 单位:亿元
根据上述测算,本期债券募集资金的运用,对公司的财务状况影响如下: (一)优化债务结构 公司目前资产结构主要以非流动资产为主,占总资产的比例为90.06%,而非流动负债占总负债的比例仅为53.14%,与资产结构相比,流动负债比重过高。 本期债券发行完成且上述募集资金运用计划予以执行后,本公司的资产负债率水平(合并财务报表口径)将由本期债券发行前的77.91%提高至78.03%,其变化幅度不大;非流动负债占总负债的比例(合并财务报表口径)由本期债券发行前的53.14%提高至55.57%,与公司的资产结构更为匹配,本公司债务结构将逐步得到改善,财务稳健性得以增强。 (二)增强短期偿债能力 本期债券发行完成且上述募集资金运用计划予以执行后,本公司的流动比率(合并财务报表口径)将由本期债券发行前的0.27提高至0.30,流动资产对于流动负债的覆盖能力得到提升,短期偿债能力得以增强。 (三)降低融资成本、提高盈利能力 本公司和本期债券的信用评级均为AAA级,参考目前二级市场上交易的以及近期发行的AAA级债券,其发行利率水平均低于同期限中国人民银行贷款基准利率。因此,本期债券的发行可为公司降低融资成本,节约财务费用,公司盈利能力将得以提升。 综上所述,本期债券发行后,募集资金将用于偿还贷款及补充流动资金,有利于优化债务结构、增强财务抗风险能力、节约财务费用、提高公司盈利能力,并有利于满足公司的流动资金需求。 第六节 募集说明书全文及备查文件的查阅方式 一、查阅时间 本次发行期间,每日9:00-11:30,14:00-17:00(非交易日除外) 二、查阅地点 1. 发行人:国电电力发展股份有限公司 办公地址:北京市朝阳区安慧北里安园19号楼 联系人:李忠军、徐伟中、高振立、张培、刘刈、孙梦莎 电话:010-58682200、010-58682100 传真: 010-64829902 2. 保荐人、联席主承销商:招商证券股份有限公司 办公地址:北京市西城区金融街甲9号金融街中心7层 联系人:许悦平、吴成强 电话:010-57601775 传真:010-57601770 3. 联席主承销商:瑞银证券有限责任公司 办公地址:北京市西城区金融大街7号英蓝国际金融中心12、15层 联系人:崔伟 电话:010-58328888 传真:010-58328954 4. 联席主承销商:长城证券有限责任公司 办公地址:北京市西城区西直门外大街112号阳光大厦9层(100044) 联系人:刘斌、陈忠华、韩海萌 电话:010-8836 6060 传真:010-8836 6650 三、指定信息披露网站 网址:www.sse.com.cn 投资者若对募集说明书及其摘要存在任何疑问,应咨询自己的证券经纪人、律师、专业会计师或其他专业顾问。 发行人:国电电力发展股份有限公司 保荐人、联席主承销商:招商证券股份有限公司 联席主承销商:瑞银证券有限责任公司 联席主承销商:长城证券有限责任公司 2012年6月13日 本版导读:
|
|||||||||||||||||||||||||||||||||||||||||||||||||||||||||||||||||||||||||||||||||||||||||||||||||||||||||||||||||||||||||||||||||||||||||||||||||||||||||||||||||||||||||||||||||||||||||||||||||||||||||||||||||||||||||||||||||||||||||||||||||||||||||||||||||||||||||||||||||||||||||||||||||||||||||||||||||||||||||||||||||||||||||||||||||||||||||||||||||||||||||||||||||||||||||||||||||||||||||||||||||||||||||||||||||||||||||||||||||||||||||||||||||||||||||||||||||||||||||||||||||||||||||||||||||||||||||||||||||||||||||||||||||||||||||||||||||||||||||||||||||||||||||||||||||||||||||||||||||||||||||||||||||||||||||||||||||||||||||



